Система стандартов безопасности труда. Средства индивидуальной защиты органов дыхания. Полумаски фильтрующие для защиты от аэрозолей. Общие технические условия. ГОСТ 12.4.294-2015 (EN 149:2001+A1:2009)

(утв. Приказом Росстандарта от 18.06.2015 N 744-СТ)
Редакция от 18.06.2015 — Действует с 01.06.2016

Данный документ приведен с учетом поправки, опубликованной в "ИУС", N 7, 2023.


МЕЖГОСУДАРСТВЕННЫЙ СТАНДАРТ

СИСТЕМА СТАНДАРТОВ БЕЗОПАСНОСТИ ТРУДА

СРЕДСТВА ИНДИВИДУАЛЬНОЙ ЗАЩИТЫ ОРГАНОВ ДЫХАНИЯ. ПОЛУМАСКИ ФИЛЬТРУЮЩИЕ ДЛЯ ЗАЩИТЫ ОТ АЭРОЗОЛЕЙ

ОБЩИЕ ТЕХНИЧЕСКИЕ УСЛОВИЯ

OCCUPATIONAL SAFETY STANDARDS SYSTEM. RESPIRATORY PROTECTIVE DEVICES. FILTERING HALF MASKS TO PROTECT AGAINST PARTICLES. GENERAL SPECIFICATIONS

ГОСТ 12.4.294-2015 (EN 149:2001+A1:2009)

Дата введения 2016-06-01

Предисловие

Цели, основные принципы и основной порядок проведения работ по межгосударственной стандартизации установлены в ГОСТ 1.0-92 "Межгосударственная система стандартизации. Основные положения" и ГОСТ 1.2-2009 "Межгосударственная система стандартизации. Стандарты межгосударственные, правила и рекомендации по межгосударственной стандартизации. Правила разработки, принятия, применения, обновления и отмены"

Сведения о стандарте

1 ПОДГОТОВЛЕН Открытым акционерным обществом "Всероссийский научно-исследовательский институт сертификации" (ОАО "ВНИИС") на основе собственного аутентичного перевода на русский язык стандарта, указанного в пункте 5

2 ВНЕСЕН Федеральным агентством по техническому регулированию и метрологии (Росстандарт)

3 ПРИНЯТ Межгосударственным советом по стандартизации, метрологии и сертификации (протокол от 27 марта 2015 г. N 76-П)

За принятие проголосовали:

Краткое наименование страны по МК (ИСО 3166) 004-97 Код страны по МК (ИСО 3166) 004-97 Сокращенное наименование национального органа по стандартизации
Азербайджан AZ Азстандарт
Армения AM Минэкономики Республики Армения
Беларусь BY Госстандарт Республики Беларусь
Казахстан KZ Госстандарт Республики Казахстан
Киргизия KG Кыргызстандарт
Россия RU Росстандарт
Таджикистан TJ Таджикстандарт
Украина UA Минэкономразвития Украины

4 Приказом Федерального агентства по техническому регулированию и метрологии от 18 июня 2015 г. N 744-ст межгосударственный стандарт ГОСТ 12.4.294-2015 (EN 149:2001+A1:2009) введен в действие в качестве национального стандарта Российской Федерации с 1 июня 2016 г.

5 Настоящий стандарт модифицирован по отношению к европейскому региональному стандарту EN 149:2001+A1:2009 Respiratory protective devices - Filtering half masks to protect against particles - Requirements, testing, marking (Средства индивидуальной защиты органов дыхания. Полумаски фильтрующие для защиты от аэрозолей. Требования, испытания, маркировка).

При этом дополнительные слова, фразы, пункты 8.11.3 - 8.11.5, раздел 11, показатели, ссылки, включенные в текст стандарта для учета потребностей национальной экономики указанных выше государств и особенностей межгосударственной стандартизации, выделены в тексте курсивом.

Европейский стандарт разработан Европейским комитетом по стандартизации (CEN) в соответствии с мандатом, предоставленным Европейской комиссией и Европейской ассоциацией свободной торговли (EFTA), и реализует существенные требования безопасности Директивы 2006/95/ЕС.

Перевод с английского языка (en).

Официальные экземпляры европейского стандарта, на основе которого подготовлен настоящий межгосударственный стандарт, имеются в Федеральном информационном фонде технических регламентов и стандартов.

Наименование настоящего стандарта изменено относительно наименования европейского стандарта в связи с особенностями построения межгосударственной системы стандартизации.

Степень соответствия - модифицированная (MOD).

6 Настоящий стандарт подготовлен на основе применения ГОСТ Р 12.4.191-2011 (ЕН 149:2001 + А1:2009).

7 ВВЕДЕН ВПЕРВЫЕ

8 ИЗДАНИЕ (сентябрь 2019 г.) с Поправкой (ИУС 8-2018)

Информация о введении в действие (прекращении действия) настоящего стандарта и изменений к нему на территории указанных выше государств публикуется в указателях национальных стандартов, издаваемых в этих государствах, а также в сети Интернет на сайтах соответствующих национальных органов по стандартизации.

В случае пересмотра, изменения или отмены настоящего стандарта соответствующая информация будет опубликована на официальном интернет-сайте Межгосударственного совета по стандартизации, метрологии и сертификации в каталоге "Межгосударственные стандарты"

1 Область применения

Настоящий стандарт распространяется на фильтрующие полумаски, предназначенные для защиты от аэрозолей, и устанавливает общие технические условия. Стандарт не распространяется на следующие средства индивидуальной защиты органов дыхания (СИЗОД):

- пожарные;

- военные;

- авиационные;

- для подводных работ.

2 Нормативные ссылки

В настоящем стандарте использованы нормативные ссылки на следующие межгосударственные стандарты:

ГОСТ 12.4.246-2013 Система стандартов безопасности труда. Средства индивидуальной защиты органов дыхания. Фильтры противоаэрозольные. Общие технические условия

ГОСТ EN 13274-7-2012 Система стандартов безопасности труда. Средства индивидуальной защиты органов дыхания. Методы испытаний. Часть 7. Определение проницаемости противоаэрозольного фильтра

Примечание - При пользовании настоящим стандартом целесообразно проверить действие ссылочных стандартов и классификаторов на официальном интернет-сайте Межгосударственного совета по стандартизации, метрологии и сертификации (www.easc.by) или по указателям национальных стандартов, издаваемым в государствах, указанных в предисловии, или на официальных сайтах соответствующих национальных органов по стандартизации. Если на документ дана недатированная ссылка, то следует использовать документ, действующий на текущий момент, с учетом всех внесенных в него изменений. Если заменен ссылочный документ, на который дана датированная ссылка, то следует использовать указанную версию этого документа. Если после принятия настоящего стандарта в ссылочный документ, на который дана датированная ссылка, внесено изменение, затрагивающее положение, на которое дана ссылка, то это положение применяется без учета данного изменения. Если ссылочный документ отменен без замены, то положение, в котором дана ссылка на него, применяется в части, не затрагивающей эту ссылку.

3 Термины и определения

В настоящем стандарте применены термины, приведенные в стандарте [1], а также следующие термины с соответствующими определениями:

3.1 одноразовая фильтрующая полумаска для защиты от аэрозолей [non re-useable (NR) particle filtering half mask]: Фильтрующая полумаска для защиты от аэрозолей, рассчитанная на применение в течение не более одной смены.

3.2 многоразовая фильтрующая полумаска для защиты от аэрозолей [re-useable (R) particle filtering half mask]: Фильтрующая полумаска для защиты от аэрозолей, рассчитанная на применение в течение более одной смены.

4 Описание

Полумаска для защиты от аэрозолей закрывает нос, рот и подбородок и может иметь клапан (клапаны) вдоха и/или выдоха. Полумаска состоит целиком или частично из фильтрующего материала, формирующего лицевую часть, основная фильтрующая составляющая которой является неотъемлемой частью СИЗОД.

Полумаска должна обеспечивать адекватную обтюрацию на лице пользователя для защиты его от воздействия окружающей атмосферы, при этом кожа пользователя может быть сухой или влажной, а голова может поворачиваться.

Фильтрующие полумаски предназначены для защиты органов дыхания как от твердых, так и от жидких аэрозолей.

5 Классификация

Фильтрующие полумаски для защиты от аэрозолей подразделяют на три класса в зависимости от их фильтрующей эффективности и обозначают:

- FFP1 - низкая эффективность;

- FFP2 - средняя эффективность;

- FFP3 - высокая эффективность.

Степень защиты, предусматриваемая изделием FFP2 или FFP3, включает степень защиты, предусматриваемую изделием более низкого класса или классов.

Кроме того, фильтрующие полумаски классифицируют как одноразовые (для применения только в течение одной смены) и многоразовые (для применения в течение более одной смены).

6 Обозначения

Фильтрующие полумаски, отвечающие требованиям настоящего стандарта, должны иметь следующее условное обозначение: фильтрующая противоаэрозольная полумаска, ГОСТ 12.4.294, год утверждения стандарта, класс защиты, дополнительные (факультативные) защитные показатели.

Примеры

1 Полумаска фильтрующая ГОСТ 12.4.294-2015 FFP1 NR D (требование устойчивости к запылению D не является обязательным).

2 Полумаска фильтрующая ГОСТ 12.4.294-2015 FFP2 R D (требование устойчивости к запылению D является обязательным).

7 Общие технические требования

7.1 Общие положения

Во всех испытаниях все образцы должны соответствовать настоящим требованиям.

7.2 Номинальные значения и допустимые отклонения

Все значения, приведенные в настоящем стандарте, являются номинальными. Допускается отклонение ±5% от указанного значения температуры, не оговоренного в настоящем стандарте как максимальное или минимальное. При этом температура окружающей среды при испытаниях должна составлять 16°С - 32°С. Все другие значения температур должны задаваться с точностью ±1°С.

7.3 Визуальный осмотр

При визуальном осмотре проверяют также маркировку и наличие соответствующих указаний по эксплуатации.

7.4 Упаковка

Полумаски должны быть упакованы таким образом, чтобы было исключено их механическое повреждение и загрязнение до использования.

Испытание проводят в соответствии с 8.2.

7.5 Материалы

Используемые в фильтрующей полумаске материалы должны обладать износостойкостью в течение всего периода, установленного для использования данной полумаски.

Материалы, из которых изготовлена фильтрующая полумаска (лицевая часть и ремни крепления и/или оголовье), не должны претерпевать изменений после проведения предварительной подготовки в соответствии с требованиями настоящего стандарта (8.3.1 и 8.3.2).

Испытывают три полумаски.

При использовании фильтрующих материалов типа фильтрполотна Петрянова (ФП) изделие может не подвергаться температурному воздействию (8.3.2) и испытанию устойчивости к воспламенению (8.6). Сведения об этом должны содержаться в маркировке изделия и в маркировке на упаковке, а в указаниях по эксплуатации должны быть указаны ограничения по применению изделия.

7.6 Чистка и дезинфекция

Если фильтрующая полумаска предназначена для многоразового использования, то материал, из которого она изготовлена, должен быть устойчивым к использованию чистящих или дезинфицирующих средств, рекомендуемых изготовителем.

После чистки и дезинфекции многоразовая фильтрующая полумаска должна соответствовать требованиям по проницаемости в соответствии с 7.9.2. Испытания проводят в соответствии с 8.11.

7.7 Эксплуатационные свойства

Эксплуатационные свойства определяют в условиях моделирования трудовой деятельности в соответствии с методикой испытаний, приведенной в 8.4. Сведения об испытаниях эксплуатационных свойств фильтрующих полумасок отражают в протоколе испытаний испытательной лаборатории. В случае получения отрицательного заключения хотя бы по одному из пунктов 8.4 испытательная лаборатория должна предоставить полное описание тех этапов практических эксплуатационных испытаний, которые выявили эти дефекты.

7.8 Обработка кромок (деталей) фильтрующей полумаски

Детали фильтрующей полумаски, которые могут соприкасаться с лицом пользователя, не должны иметь острых краев или заусенцев.

Испытание проводят в соответствии с 8.2.

7.9 Проникание через фильтрующую полумаску

7.9.1 Коэффициент проникания через фильтрующую полумаску

Коэффициент проникания через фильтрующую полумаску определяют на человеке. Коэффициент должен учитывать подсос по полосе обтюрации, проникание через клапан выдоха (при его наличии) и проницаемость фильтрующего материала.

Коэффициент проникания через фильтрующую полумаску не должен превышать в 46 из 50 результатов отдельных испытаний (10 человек по 5 упражнений) следующих значений:

- 25% - для фильтрующих полумасок FFP1;

- 11% - для фильтрующих полумасок FFP2;

- 5% - для фильтрующих полумасок FFP3.

Решение принимают по среднеарифметическому значению, рассчитанному для каждого из 10 испытателей. При этом для 8 из 10 испытателей коэффициент проникания через СИЗОД не должен превышать:

- 22% - для фильтрующих полумасок FFP1;

- 8% - для фильтрующих полумасок FFP2;

- 2% - для фильтрующих полумасок FFP3.

Испытания проводят в соответствии с 8.5.

7.9.2 Проницаемость фильтрующего материала

Проницаемость фильтрующего материала должна соответствовать требованиям, указанным в таблице 1.

Таблица 1

Проницаемость фильтрующего материала

Класс фильтрующей полумаски Максимальный коэффициент проницаемости тест-аэрозоля
  хлорида натрия при расходе воздушного потока 95 куб. дм/мин, %, не более парафинового масла при расходе воздушного потока 95 куб. дм/мин, %, не более
FFP1 20 20
FFP2 6 6
FFP3 1 1

Девять фильтрующих полумасок испытывают по каждому тест-аэрозолю.

При испытаниях на проницаемость в соответствии с 8.11 и ГОСТ EN 13274-7 испытаниям подлежат:

- три образца - в состоянии после поставки;

- три образца - после моделирования режима носки по 8.3.1.

При испытании в соответствии с 8.11 (тест на экспозицию), в соответствии с которым масса аэрозоля, прошедшего через фильтр в процессе испытаний, должна быть не менее 120 мг для фильтрующих полумасок, заявленных изготовителем как полумаски для многократного использования, необходимо дополнительно проводить тест на хранение.

Примечание - Определение проницаемости фильтрующих материалов типа ФП допускается проводить в соответствии с 8.11.5.

Для одноразовых фильтрующих полумасок необходимо испытать три образца после испытаний на устойчивость к механическому воздействию в соответствии с 8.3.3 и температурному воздействию в соответствии с 8.3.2.

Для многоразовых фильтрующих полумасок необходимо испытать три образца после испытаний на устойчивость к механическому воздействию в соответствии с 8.3.3 и температурному воздействию в соответствии с 8.3.2 с последующим циклом чистки и дезинфекции в соответствии с инструкциями по эксплуатации изготовителя.

Результаты испытаний всех девяти фильтрующих полумасок должны соответствовать требованиям, указанным в таблице 1.

Испытания проводят в соответствии с 8.11.

7.10 Требования безопасности

Для изготовления фильтрующих полумасок применяют материалы, разрешенные органами здравоохранения для использования в контакте с кожей и вдыхаемым воздухом.

7.11 Устойчивость к воспламенению

Фильтрующая полумаска не должна легко воспламеняться и гореть более 5 с после ее извлечения из пламени. Фильтрующую полумаску, прошедшую испытание на устойчивость к воспламенению, не следует использовать в дальнейших испытаниях.

Испытания проводят в соответствии с 8.6.

Требования 7.11 не являются обязательными для изделий из материала ФП (7.5).

7.12 Содержание диоксида углерода во вдыхаемом воздухе

Содержание диоксида углерода во вдыхаемом воздухе при применении фильтрующей полумаски не должно превышать в среднем 1,0% об.

Испытания проводят в соответствии с 8.7.

7.13 Ремни крепления и/или оголовье

Ремни крепления и/или оголовье должны быть сконструированы таким образом, чтобы фильтрующую полумаску можно было легко снимать и надевать.

Ремни крепления и/или оголовье должны регулироваться (или саморегулироваться) и обеспечивать надежную фиксацию фильтрующей полумаски в нужном положении.

Испытания проводят в соответствии с 8.4 и 8.5.

7.14 Площадь поля зрения

Площадь поля зрения должна быть признана приемлемой в процессе эксплуатационных испытаний в соответствии с 8.4.

7.15 Клапан (клапаны) вдоха и выдоха

Фильтрующая полумаска может быть снабжена одним или несколькими клапанами выдоха.

Конструкция клапанов должна обеспечивать простоту в обращении и обслуживании, а также их правильную замену, если это предусмотрено указаниями по эксплуатации.

Клапаны выдоха должны правильно функционировать во всех положениях фильтрующей полумаски. Испытания проводят в соответствии с 8.2 и 8.9.1.

При наличии клапана выдоха в фильтрующей полумаске он должен быть защищен от попадания грязи и механических повреждений. Испытание проводят в соответствии с 8.2.

Клапан выдоха должен сохранять работоспособность после прохождения через него постоянного воздушного потока 300 куб. дм/мин в течение 30 с. Испытания проводят в соответствии с 8.3.4.

Вмонтированный в фильтрующую полумаску корпус клапана выдоха должен выдерживать силу растяжения 10 Н, приложенную перпендикулярно к плоскости клапана в течение 10 с. Испытания проводят в соответствии с 8.8.

7.16 Начальное сопротивление воздушному потоку

Начальное сопротивление воздушному потоку, оказываемое фильтрующей полумаской, должно быть минимальным и не должно превышать значений, указанных в таблице 2.

Таблица 2

Начальное сопротивление постоянному воздушному потоку

Класс фильтрующей полумаски Максимальное допустимое сопротивление, Па
  на вдохе на выдохе при 160 куб. дм/мин
  при 30 куб. дм/мин при 95 куб. дм/мин
FFP1 60 210 300
FFP2 70 240 300
FFP3 100 300 300

Требования таблицы 2 распространяются на фильтрующие полумаски с клапанами и без них.

Испытания проводят в соответствии с 8.9.

7.17 Устойчивость к запылению

7.17.1 Общие положения

Требование устойчивости к запылению для одноразовых фильтрующих полумасок не является обязательным, для многоразовых фильтрующих полумасок данное требование является обязательным.

Многоразовые фильтрующие полумаски должны быть испытаны в соответствии с требованиями 8.10 и после прохождения испытаний маркированы буквой D.

Время испытания: до тех пор, пока произведение измеренного содержания пыли в камере на время испытания не будет равно 833 мг·ч/м.

7.17.2 Сопротивление дыханию

7.17.2.1 Фильтрующие полумаски с клапанами

Сопротивление воздушному потоку на вдохе после запыления (8.10) при расходе постоянного воздушного потока 95 куб. дм/мин не должно превышать:

- 400 Па - для фильтрующих полумасок с клапанами FFP1;

- 500 Па - для фильтрующих полумасок с клапанами FFP2;

- 700 Па - для фильтрующих полумасок с клапанами FFP3.

Сопротивление воздушному потоку фильтрующих полумасок с клапанами после запыления (8.10) на выходе не должно превышать 300 Па при расходе постоянного воздушного потока 160 куб. дм/мин.

Испытания проводят в соответствии с 8.9.

7.17.2.2 Фильтрующие полумаски без клапанов

Сопротивление воздушному потоку на вдохе после запыления (8.10) при расходе постоянного воздушного потока 95 куб. дм/мин не должно превышать:

- 300 Па - для фильтрующих полумасок без клапанов FFP1;

- 400 Па - для фильтрующих полумасок без клапанов FFP2;

- 500 Па - для фильтрующих полумасок без клапанов FFP3.

Испытания проводят в соответствии с 8.9.

7.17.3 Проницаемость фильтрующего материала

Все фильтрующие полумаски (с клапанами/без клапанов) после испытаний на устойчивость к запылению должны соответствовать требованиям по проницаемости фильтрующего материала по аэрозолю парафинового масла, указанным в 7.9.2.

Испытания проводят в соответствии с 8.11.

7.18 Съемные элементы

Все имеющиеся съемные элементы должны легко соединяться и надежно закрепляться без применения специальных инструментов, если это не оговорено в указаниях по эксплуатации.

Испытания проводят в соответствии с 8.2.

8 Методы испытаний

8.1 Общие положения

Все испытания проводят с использованием средств измерений утвержденных типов на аттестованном испытательном оборудовании.

Примечание - Перечень показателей, проверяемых при испытаниях противоаэрозольных фильтрующих полумасок, число образцов и их состояние (предварительная подготовка) указаны в таблице 3.

Для испытаний привлекают практически здоровых людей, годных по состоянию здоровья.

Таблица 3

Перечень показателей Пункт требований Число образцов <*> Предварительная подготовка образцов <**> (число образцов) Пункт метода испытаний
Визуальный осмотр 7.3, 7.4, 7.5, 7.6, 7.15, 7.18 Все ПП 8.2
Материалы 7.5 3 РН 8.2
    3 ТВ  
Чистка и дезинфекция 7.6 5 ПП В соответствии с указаниями по эксплуатации
Эксплуатационные свойства 7.7 2 ПП 8.4
Коэффициент проникания через СИЗОД 7.9.1 10 ПП (5), ТВ (5) 8.5
Проницаемость фильтрующего материала 7.9.2 9 (для каждого вида аэрозоля) ПП (3), РН (3) (МВ+ТВ+ЧД) (3) 8.11
ГОСТ 12.4.246 (8.4)
Совместимость с кожей 7.10 10 ПП (5), ТВ (5) 8.4, 8.5
Устойчивость к воспламенению 7.11 4 ПП (2), ТВ (2) 8.6
Содержание диоксида углерода 7.12 3 ПП 8.7
Ремни крепления и/или оголовье 7.13 10 ПП (5), ТВ (5) 8.4, 8.5
Площадь поля зрения 7.14 2 ПП (2) 8.4
Клапан вдоха и выдоха 7.15 10 ПП (5), ТВ (5) 8.5, 8.2
Прохождение воздушного потока через клапан выдоха 7.15 3 ПП (1), ТВ (2) 8.3.4, 8.2
Прочность крепления клапана выдоха 7.15 3 ПП (1), ТВ (1), МВ (1) 8.8, 8.2
Начальное сопротивление воздушному потоку (фильтрующие полумаски с клапанами) 7.16 12 ПП (3), РН (3), ТВ (3), ВП (3) 8.9
Начальное сопротивление воздушному потоку (фильтрующие полумаски без клапанов) 7.16 9 ПП (3), РН (3), ТВ (3) 8.9
Устойчивость к запылению [необязательно только для одноразовых фильтрующих полумасок (FFP1+FFP2+FFP3)] 7.17 3 ПП (1) ТВ (2) 8.10
Съемные элементы 7.18 Все ПП 8.2
<*> Большинство образцов используют в нескольких испытаниях.
<**> Сокращения:
ПП - состояние после поставки;
МВ - устойчивость к механическому воздействию;
РН - смоделированный режим носки;
ТВ - температурное воздействие;
ВП - после испытания на прохождение постоянного воздушного потока;
ЧД - после чистки и дезинфекции.

8.2 Визуальный осмотр

Визуальный осмотр образцов проводят перед проведением испытаний.

8.3 Предварительная подготовка образцов

8.3.1 Моделирование режима носки

Моделирование режима носки проводят следующим образом.

Дыхательную машину устанавливают на 25 циклов/мин и 2 куб. дм/ход. Фильтрующую полумаску надевают на голову манекена. Во время проведения испытаний в линию выдоха между дыхательной машиной и головой манекена подсоединяют сатуратор, отрегулированный на температуру выше 37°С, для увлажнения воздуха до попадания в рот манекена. Воздух насыщается парами воды при (37±2)°С у рта манекена. Для предотвращения выливания избыточной воды изо рта манекена и загрязнения фильтрующей полумаски голову наклоняют таким образом, чтобы вода могла вытекать изо рта и собираться в ловушке.

После включения дыхательной машины и сатуратора вся система регулируется до выхода на заданный режим. Испытуемую фильтрующую полумаску надевают на голову манекена. Во время испытания через каждые 20 мин фильтрующую полумаску полностью снимают с головы манекена и затем надевают ее вновь так, чтобы в течение испытания полумаска 10 раз была надета на голову.

8.3.2 Температурное воздействие

Фильтрующие полумаски проходят следующий термический цикл:

a) нагревание при (70±3)°С в течение 24 ч;

b) охлаждение при (минус 30±3)°С в течение 24 ч.

Перед проведением последующих испытаний фильтрующие полумаски выдерживают при комнатной температуре в течение не менее 4 ч.

8.3.3 Устойчивость к механическому воздействию

Испытания проводят по ГОСТ 12.4.246.

8.3.4 Испытания клапана выдоха постоянным воздушным потоком

Испытывают три полумаски с клапанами, одну - в состоянии поставки и две - после температурного воздействия в соответствии с 8.3.2.

8.4 Определение эксплуатационных свойств

8.4.1 Общие положения

Испытывают две фильтрующие полумаски в состоянии после поставки. Все испытания проводят на двух испытателях при комнатной температуре. Температуру и влажность регистрируют.

Перед испытаниями проводят визуальный осмотр фильтрующей полумаски в соответствии с 8.2.

Для проведения испытаний привлекают обученных лиц, знакомых с данными или подобными фильтрующими полумасками.

При испытаниях фильтрующей полумаски учитывают следующие параметры субъективной оценки ее эксплуатационных свойств:

a) комфортность ремней крепления и/или оголовья;

b) надежность креплений;

c) поле зрения;

d) другие параметры по решению испытателя.

8.4.2 Испытания при ходьбе

Испытатели в фильтрующей полумаске, одетые в обычную рабочую одежду, должны передвигаться со скоростью 6 км/ч по беговой дорожке (тредбану) в течение 10 мин.

8.4.3 Испытания, моделирующие трудовую деятельность

Полумаски испытывают в условиях эксплуатации. Продолжительность испытания - 20 мин.

Последовательность проводимых действий определяет испытательная лаборатория. Выполняют следующие действия:

a) ходьба по ровной поверхности в течение 5 мин в помещении, высота которого составляет (1,3±0,2) м;

b) передвижение ползком по ровной поверхности в течение 5 мин в помещении, высота которого (0,70±0,05) м;

c) заполнение небольшой емкости вместимостью приблизительно 8 дм (см. рисунок 1) резиновой стружкой или другим подходящим материалом из контейнера высотой 1,5 м, имеющего в основании отверстие, из которого насыпается содержимое, и открытым верхом для высыпания содержимого уже заполненной емкости.

Заполняя емкость резиновой стружкой, испытатель должен наклоняться или, по желанию, становиться на колени. Затем он должен поднять емкость и высыпать ее содержимое обратно в контейнер. Данную операцию повторяют 20 раз в течение 10 мин.

Рисунок 1 - Емкость и контейнер с резиновой стружкой

8.5 Коэффициент проникания через фильтрующую полумаску

8.5.1 Общие положения

8.5.1.1 Коэффициент проникания

Коэффициент проникания через фильтрующую полумаску определяют при использовании аэрозоля хлорида натрия.

Испытывают 10 образцов: пять - в состоянии после поставки и пять - после температурного воздействия в соответствии с 8.3.2.

Перед испытанием проводят осмотр полумасок для того, чтобы убедиться, что они находятся в хорошем рабочем состоянии и не представляют опасности при использовании.

Осмотр проводят в соответствии с 8.2.

К испытаниям привлекают 10 практически здоровых людей годных по состоянию здоровья, без бороды и бакенбардов, знакомых с данными или подобными фильтрующими полумасками и ознакомленных также с характером испытаний и условиями их проведения.

Не следует привлекать к испытаниям людей, для которых невозможно добиться удовлетворительного прилегания фильтрующей полумаски.

Протокол испытаний должен содержать описание четырех основных параметров лиц испытателей в миллиметрах (для информации), представленных на рисунке 2.

Рисунок 2 - Параметры лица

8.5.1.2 Испытательное оборудование

Воздух, содержащий тест-вещество, должен поступать преимущественно в верхнюю часть камеры через распределитель потока и направляться к голове испытателя со скоростью потока 0,1-0,2 м/с. Скорость потока измеряют вблизи головы испытателя. Проверяют равномерность содержания тест-вещества внутри эффективного рабочего объема.

Горизонтальная беговая дорожка, расположенная в испытательной камере, должна обеспечивать движение испытателя со скоростью 6 км/ч.

8.5.1.3 Методика испытаний

Испытатели должны быть ознакомлены с указаниями по эксплуатации и при наличии фильтрующих полумасок разных размеров подобрать себе наиболее подходящие. В случае необходимости испытателю должна быть оказана помощь в правильном надевании фильтрующей полумаски в соответствии с указаниями по эксплуатации.

Следует проинформировать испытателей о том, что они при желании могут подгонять фильтрующую полумаску во время испытания. При этом следует повторить ту часть испытаний, которая имеет отношение к проведенной подгонке.

До окончания испытаний испытателям не следует сообщать никаких результатов.

После надевания фильтрующей полумаски следует спросить у каждого испытателя, хорошо ли прилегает полумаска. Если ответ положительный, то испытание начинают, если отрицательный, то испытателя заменяют другим.

Порядок проведения испытаний должен быть следующим:

a) убеждаются в том, что доступ воздуха, содержащего тест-аэрозоль, в камеру перекрыт;

b) помещают испытателя в камеру. Подсоединяют пробоотборник к фильтрующей полумаске. Просят испытателя двигаться со скоростью 6 км/ч в течение 2 мин. Измеряют содержание тест-аэрозоля в подмасочном пространстве для определения фоновых показаний;

c) получают стабильные фоновые показания;

d) включают подачу воздуха, содержащего тест-аэрозоль, в испытательную камеру;

e) испытатель продолжает ходьбу в течение следующих 2 мин или до достижения заданных параметров содержания тест-аэрозоля в испытательной камере;

f) во время испытаний испытатель должен:

1) ходить по беговой дорожке в течение 2 мин без поворотов головы и разговоров,

2) поворачивать голову из стороны в сторону (приблизительно 15 раз) в течение 2 мин, как бы осматривая стенки камеры,

3) поднимать и опускать голову (приблизительно 15 раз) в течение 2 мин, как бы осматривая стенки камеры,

4) произносить вслух алфавит или предусмотренный текст, как бы общаясь с коллегой, в течение 2 мин,

5) ходить по беговой дорожке в течение 2 мин без поворотов головы и разговоров;

g) при этом регистрируют:

1) содержание тест-аэрозоля в камере;

2) содержание тест-аэрозоля в подмасочном пространстве во время каждого этапа;

h) отключают подачу воздуха, содержащего тест-аэрозоль, в испытательную камеру;

i) после очищения колпака трубопровода камеры от аэрозоля выводят из нее испытателя;

j) повторяют испытание с привлечением другого испытателя и другого образца фильтрующей полумаски.

8.5.2 Метод с использованием аэрозоля хлорида натрия (NaCI)

8.5.2.1 Сущность метода

Сущность метода определения коэффициента проникания через фильтрующую полумаску заключается в определении отношения содержания аэрозоля хлорида натрия в подмасочном пространстве фильтрующей полумаски, надетой на испытателя, к содержанию аэрозоля хлорида натрия в атмосфере камеры.

Испытатель в фильтрующей полумаске передвигается по тредбану, над которым помещен колпак трубопровода камеры, в который поступает поток аэрозоля NaCI постоянного содержания. Воздух из подмасочного пространства отбирают для анализа во время фазы вдоха для определения содержания аэрозоля NaCI. Для отбора проб в фильтрующей полумаске проделывают отверстие и вставляют в него пробоотборник. Пробоотборник должен быть снабжен клапаном, закрывающим пробоотборник во время фазы выдоха. Второй пробоотборник присоединяют вблизи первого и используют для регистрации перепада давления.

8.5.2.2 Испытательное оборудование

- Генератор аэрозоля

Аэрозоль NaCI генерируется из 2%-ного раствора NaCI (х.ч.) в дистиллированной воде при использовании распылителя Коллисона, представленного на рисунке 3.

Сопла генератора не должны быть направлены к выходным отверстиям сосуда. При этом требуется расход воздуха 100 куб. дм/мин под давлением 7·10 Па. Распылитель и его корпус помещают в воздуховод, через который поддерживают прохождение постоянного потока воздуха. Для получения сухого аэрозоля хлорида натрия при необходимости нагревают воздух или осушают его каким-либо другим способом.

- Аэрозоль хлорида натрия

Среднее содержание аэрозоля NaCI в испытательной камере должно составлять (8±4) мг/м. Допускается отклонение среднего содержания аэрозоля NaCI по всему эффективному рабочему объему испытательной камеры, не превышающее 10%. Распределение частиц аэрозоля NaCI по размеру должно быть от 0,02 до 2 мкм (аэродинамический диаметр) при среднемассовом диаметре 0,6 мкм.

- Пламенный фотометр

Для измерения содержания аэрозоля NaCI в подмасочном пространстве фильтрующей полумаски применяют пламенный фотометр со следующими основными характеристиками:

a) фотометр должен быть предназначен непосредственно для анализа частиц аэрозоля NaCI с диапазоном измерения содержания NaCl от 5 нг/куб. м до 15 мг/куб. м;

b) расход постоянного потока в пробе, отбираемой из камеры на фотометр, не должен превышать 15 куб. дм/мин;

c) время отклика фотометра без системы отбора проб не должно превышать 500 мс;

d) необходимо снизить чувствительность фотометра по отношению к другим химическим элементам, в частности к углероду, содержание которого меняется в процессе дыхательного цикла. Это достигается обеспечением ширины полосы пропускания интерференционного фильтра не более чем 3 нм и при наличии всех необходимых фильтров для других побочных полос.

- Устройство для отбора проб

Применяют систему, подающую пробу в фотометр только на фазе вдоха. Во время выдоха в фотометр должен подаваться чистый воздух. Основные элементы такой системы следующие:

a) электромагнитный клапан с временем отклика порядка 100 мс. Клапан должен иметь минимально возможное "мертвое пространство" и возможность прохождения прямого неограниченного потока в открытом состоянии;

b) датчик давления, который способен фиксировать минимальные изменения давления приблизительно 5 Па и который подключен к пробоотборнику, вставленному в фильтрующую полумаску. Датчик должен иметь контролируемый порог чувствительности и сигнализировать о его прохождении в том или обратном направлении. Датчик должен надежно работать при ускорении, вызываемом движениями головы испытателя;

c) систему раздела фаз вдоха-выдоха, приводящую в действие клапан в ответ на сигнал, получаемый от датчика давления;

d) таймер для регистрации пропорциональности общего дыхательного цикла, во время которого происходит отбор проб.

Рисунок 3 - Типовая схема устройства распылителя Коллисона

1 - сопло распылителя; 2 - трубка для подачи солевого раствора; 3 - рукав ("отбойник частиц"); 4 - втулка; 5 - трубка для подачи воздуха

- Пробоотборник

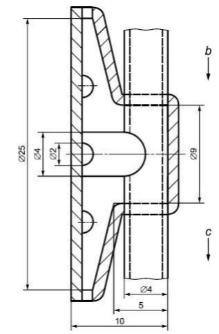
Пробоотборник надежно и герметично прикрепляют к фильтрующей полумаске, как можно ближе к ее центральной оси. Рекомендуют использовать пробоотборник с множеством отверстий.

Измерения проводят так, чтобы исключить влияние конденсации влаги в пробоотборнике на результат измерений. Это достигается путем подачи сухого воздуха. На рисунке 4 показана схема пробоотборника. Пробоотборник прикрепляют таким образом, чтобы он лишь касался губ пользователя.

Рисунок 4 - Пробоотборник

a - прозрачный материал (например, ПВХ); b - осушающий воздух; c - проба с осушающим воздухом

- Насос для отбора проб

Если в состав фотометра не входит насос, то используют насос непрерывного действия для отбора воздуха из-под фильтрующей полумаски во время испытания. Насос настраивают таким образом, чтобы обеспечить непрерывный отбор воздуха из пробоотборника со скоростью 1 куб. дм/мин. В зависимости от типа фотометра может потребоваться разбавление пробы чистым воздухом.

- Отбор проб из испытательной камеры

Содержание аэрозоля в испытательной камере контролируют во время испытания с помощью отдельной системы отбора проб для предотвращения загрязнения линии отбора проб из подмасочного пространства фильтрующей полумаски. Для этой цели желательно использовать второй пламенный фотометр.

При отсутствии второго фотометра для определения содержания NaCI в испытательной камере можно использовать тот же фотометр, что и для определения содержания NaCI в подмасочном пространстве фильтрующей полумаски. При этом необходимо дождаться сброса предыдущих показаний фотометра.

- Пробоотборник для регистрации давления

Второй пробоотборник прикрепляют вблизи первого и подсоединяют к датчику давления.

8.5.2.3 Обработка результатов

Коэффициент проникания через фильтрующую полумаску, %, рассчитывают по результатам измерений за последние 100 с каждого упражнения, чтобы не смешивать результаты последовательных упражнений

, (1)

где - усредненное содержание аэрозоля в подмасочном пространстве, мг/м ;

- содержание аэрозоля в камере, мг/м ;

- суммарная продолжительность фаз вдоха за 100 с измерений, с;

- суммарная продолжительность фаз выдоха за 100 с измерений, с.

При измерении может быть использован интегратор.

8.6 Устойчивость к воспламенению

Испытывают четыре фильтрующие полумаски: две - в состоянии после поставки и две - после температурного воздействия (8.3.2).

Испытания на устойчивость к воспламенению фильтрующих полумасок проводят в соответствии с методом 3, приведенным в стандарте [2].

Во время испытания фильтрующую полумаску необходимо надеть на голову металлического манекена, приводимого в движение двигателем таким образом, чтобы полумаска описывала горизонтальный круг с заданной скоростью. Голова манекена должна проходить над бунзеновской пропановой горелкой, положение которой может регулироваться. С помощью регулятора давления высоту пламени устанавливают равной (40±4) мм, а расстояние между верхом горелки и нижней частью фильтрующей полумаски, проходящей через пламя, устанавливают равным (20±2) мм.

Регистрируют воздействие пламени на фильтрующую полумаску после прохождения через пламя.

Температура пламени на высоте (20±2) мм над верхом грелки должна составлять (800±50)°С. Температуру измеряют соответствующим средством измерения.

В ходе испытания фильтрующую полумаску проносят через пламя горелки один раз с линейной скоростью (6,0±0,5) см/с. Когда составные части полумаски, например клапан(ы) и т.д., располагаются в нестандартном для фильтрующей полумаски месте, повторяют данные испытания на других образцах фильтрующей полумаски при ее закреплении в соответствующей позиции.

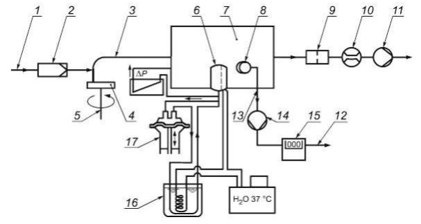
8.7 Содержание диоксида углерода во вдыхаемом воздухе

Испытывают три фильтрующие полумаски в состоянии после поставки.

Установка состоит из дыхательной машины с соленоидными клапанами, контролируемыми дыхательной машиной, соединителя расходомера СО2, анализатора СО2 и увлажнителя.

Образец фильтрующей полумаски, подсоединенный к данной установке, включают в дыхательный цикл, обеспечиваемый дыхательной машиной.

Фильтрующую полумаску надежно, герметично и без деформации надевают на голову манекена (рисунок 5).

Рисунок 5 - Шеффилдский голова-манекен, предназначенный для определения содержания диоксида углерода во вдыхаемом воздухе, с трубкой для измерения сопротивления дыханию

1 - трубка для подключения манометра; 2 - голова манекена; 3 - к дыхательной машине, вдыхаемый воздух; 4 - выдыхаемый воздух; 5 - трубка для измерения давления; 6 - вдыхаемый воздух; 7 - от дыхательной машины, выдыхаемый воздух

Воздух подается от дыхательной машины, отрегулированной на 25 циклов/мин и 0,2 куб. дм/ход, при этом содержание диоксида углерода в выдыхаемом воздухе должно составлять 5% об.

Схема испытательной установки для определения содержания диоксида углерода представлена на рисунке 6.

Рисунок 6 - Типовая схема испытательной установки для определения содержания диоксида углерода

а - диоксид углерода: 1 - дыхательная машина, 2 - вспомогательное "легкое"; 3 - односторонний клапан; 4 - расходомер; 5 - компенсатор; 6 - анализатор диоксида углерода; 7 - электромагнитные клапаны; 8 - голова манекена; 9 - пробоотборник (см. рисунок 4); 10 - абсорбер диоксида углерода

При увеличении содержания СО2 при работе установки следует поместить абсорбер в цикл вдоха между электромагнитным клапаном и дыхательной машиной.

СО2 подается вдыхательную машину через контрольный клапан, расходомер, компенсационный резервуар и два односторонних клапана.

Непосредственно перед электромагнитным клапаном проводят постоянный отбор небольшого количества выдыхаемого воздуха через линию отбора проб, которое потом вновь возвращается во вдыхаемый воздух через анализатор СО2.

Для измерения содержания СО2 во вдыхаемом воздухе 5% объема пробы, взятой на фазе вдоха дыхательной машины, отбирают в определенном месте с помощью вспомогательного "легкого" и затем подают в анализатор СО2. Общий "мертвый объем" воздушной линии (за исключением дыхательной машины) испытательной установки не должен превышать 2 куб. дм.

Испытания проводят до установления стабильного значения содержания диоксида углерода во вдыхаемом воздухе.

Из измеренного значения вычитают уровень содержания диоксида углерода в окружающей атмосфере. При уровне содержания диоксида углерода в окружающей атмосфере, не превышающем 0,1%, результаты считают действительными.

Параметры выдыхаемого воздуха: температура - (37±2)°С, относительная влажность - не менее 95%.

Скорость потока воздуха в трубопроводе, направленном на фильтрующую полумаску, составляет 0,5 м/с.

Схема проведения испытания представлена на рисунке 7.

Рисунок 7 - Схема проведения испытания по определению содержания диоксида углерода

1 - вентилятор; 2 - трубопровод; 3 - датчик воздушного потока; 4 - голова манекена; 5 - по направлению к дыхательной машине; размер а - 0,3-0,5 м

8.8 Прочность крепления корпуса клапана выдоха

Испытывают три фильтрующие полумаски: одну - в состоянии после поставки, вторую - после температурного воздействия (8.3.2) и третью - после механического воздействия в соответствии с ГОСТ 12.4.246.

Фильтрующую полумаску надежно закрепляют в зажимном устройстве, как это представлено на рисунке 8. К корпусу клапана выдоха прикладывают перпендикулярно к плоскости клапана выдоха силу растяжения 10 Н в течение 10 с. Результаты регистрируют.

Рисунок 8 - Зажимное устройство для фильтрующей полумаски

8.9 Начальное сопротивление воздушному потоку

8.9.1 Образцы для испытаний и метод их крепления

8.9.1.1 Фильтрующие полумаски без клапана

Испытывают девять фильтрующих полумасок без клапана: три - в состоянии после поставки, три - после температурного воздействия (8.3.2) и три - после моделирования режима носки (8.3.1).

8.9.1.2 Фильтрующие полумаски с клапаном

Испытывают 12 фильтрующих полумасок с клапаном: три - в состоянии после поставки, три - после температурного воздействия (8.3.2), три - после моделирования режима носки (8.3.1) и три - после испытания на прохождение воздушного потока в соответствии с 8.3.4.

Фильтрующую полумаску надежно и плотно надевают на голову манекена.

Сопротивление воздушному потоку приводят к нормальным условиям: температуре 23°С и давлению 1 атм.

8.9.2 Начальное сопротивление воздушному потоку на выдохе

Фильтрующую полумаску плотно надевают на голову манекена. Сопротивление на выдохе измеряют у ротового отверстия головы манекена с использованием адаптера, как показано на рисунке 5, и дыхательной машины с установленным режимом работы 25 циклов/мин и 2,0 куб. дм/ход или постоянного потока 160 куб. дм/мин. При этом используют преобразователь давления.

Измеряют сопротивление выдоху при использовании головы манекена, последовательно помещаемой в пять определенных положений:

- направленной прямо вперед;

- направленной вертикально вверх;

- направленной вертикально вниз;

- лежащей на левой стороне;

- лежащей на правой стороне.

8.9.3 Начальное сопротивление воздушному потоку на вдохе

Испытания сопротивления на вдохе проводят при постоянном воздушном потоке с расходом 30 и 95 куб. дм/мин.

8.10 Устойчивость к запылению

8.10.1 Сущность метода

Сущность метода состоит в определении времени достижения регламентированного настоящим стандартом сопротивления фильтрующей полумаски воздушному потоку в ходе ее запыления. При этом произведение заданного в ходе запыления содержания пыли на время экспозиции фильтрующей полумаски до достижения ею предельного сопротивления должно быть не менее значения, указанного в настоящем стандарте.

Испытывают три фильтрующие полумаски: одну - после поставки и две - после температурного воздействия (8.3.2).

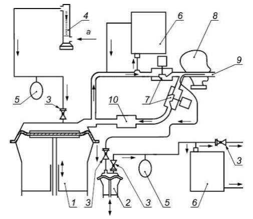
8.10.2 Испытательное оборудование

Схема испытательной установки для определения устойчивости к запылению с использованием доломитовой пыли показана на рисунке 9. Площадь рабочей зоны испытательной камеры составляет 650x650 мм.

Дыхательную машину устанавливают на режим 2 куб. дм/ход. Выдыхаемый воздух проходит через сатуратор таким образом, чтобы температура выдыхаемого воздуха, измеренная у ротового отверстия головы манекена, составляла (37±3)°С при относительной влажности не менее 95%.

Рисунок 9 - Типовая схема испытательной установки для определения устойчивости к запылению с использованием доломитовой пыли

1 - сжатый воздух; 2 - воздушный фильтр; 3 - инжектор; 4 - доломитовый порошок; 5 - пылеподатчик; 6 - испытуемый образец; 7 - испытательная камера; 8 - пробоотборник; 9 - фильтр; 10 - расходомер; 11 - насос; 12 - отвод воздуха; 13 - линия пробоотбора; 14 - насос; 15 - счетчик; 16 - сатуратор; 17 - дыхательная машина; Р - измеритель перепада давления на полумаске

8.10.3 Условия проведения испытания

В качестве аэрозоля в данных испытаниях используют пыль порошка доломита. Для проведения испытаний фильтрующую полумаску подсоединяют к дыхательной машине и помещают в атмосферу испытательной камеры с доломитовой пылью.

Распределение частиц доломитовой пыли по размерам должно соответствовать данным, представленным в таблице 4.

Таблица 4

Распределение частиц доломитовой пыли по размерам

Счетчик Кутлера Седиментационный анализ
Размер (эквивалентный сферический диаметр), мкм Доля частиц больших размеров, % Размер (стоксовый диаметр), мкм Масса частиц больших размеров, %
0,7 100 1 99,5
1 80 2 97,5
2 30 3 95
3 17 5 85
  7 8 70
5   10 50
  2 12 26
9   14 10
12 1 18 1

Распределение частиц доломитовой пыли по размерам представлено на рисунке 10.

Рисунок 10 - Распределение частиц доломитовой пыли по размерам

a - доля частиц больше заданного размера, %; b - диаметр частицы, рассчитанный на основе массы (массовый диаметр), мкм

Распределение частиц присутствующей в воздухе пыли по размерам в рабочей зоне испытательной камеры необходимо проверять, особенно в случае если геометрические размеры испытательной камеры отличаются от указанных выше.

Постоянный поток воздуха должен проходить через испытательную камеру с расходом 60 куб. м/ч и линейной скоростью 4 см/с.

Синусоидальный поток воздуха должен проходить через фильтрующую полумаску, обеспечиваемый дыхательной машиной с режимом работы 15 циклов/мин и 2 куб. дм/ход. Выдыхаемый воздух должен быть увлажнен.

Содержание пыли - (400±100) мг/куб. м.

Температура воздуха - (23±2)°С.

Относительная влажность воздуха - (45±15)%.

Время испытания - до тех пор, пока произведение измерений содержания пыли в камере на время испытания не будет равно 833 мг·ч/куб. м или пока:

1) максимальное сопротивление воздушному потоку на вдохе (что соответствует постоянному воздушному потоку расходом 95 куб. дм/мин) для фильтрующей полумаски с клапанами не будет равно 400 Па для класса FFP1, 500 Па - для класса FFP2, 700 Па - для класса FFP3 или максимальное сопротивление воздушному потоку на выдохе не будет равно 180 Па (что соответствует 300 Па при постоянном потоке расходом 160 куб. дм/мин);

2) максимальное сопротивление воздушному потоку на вдохе и выдохе для фильтрующей полумаски без клапанов не достигнет 300 Па - для класса FFP1, 400 Па - для класса FFP2 и 500 Па - для класса FFP3.

Примечание - 833 мг·ч/куб. м соотносится с тем количеством пыли, при насыщении которым фильтрующая полумаска отвечает требованиям по коэффициенту проникания и сопротивлению воздушного потока, изложенным в настоящем стандарте. Данное значение может быть получено, например, при содержании пыли 400 мг/куб. м и времени выдержки 125 мин. Из-за потери пыли при выдохе общее количество пыли, абсорбируемое фильтрующей полумаской, будет менее 1,5 г. Таким образом, отпадает необходимость во взвешивании фильтрующей полумаски.

8.10.4 Методика проведения испытаний

После распылителя доломитовая пыль поступает в испытательную камеру, где смешивается с общим воздушным потоком 60 куб. м/ч.

Фильтрующую полумаску плотно надевают на голову манекена или закрепляют на держателе фильтра, расположенном в испытательной камере. Дыхательную машину и сатуратор подсоединяют к фильтрующей полумаске, и они работают в течение заданного времени испытания.

Содержание пыли в испытательной камере измеряют, пропуская воздух со скоростью 2 куб. дм/мин через пробоотборник, снабженный предварительно взвешенным высокоэффективным фильтром (открытая поверхность, диаметр - 37 мм), расположенным вблизи испытуемой полумаски, как показано на рисунке 9.

Содержание пыли рассчитывают, исходя из массы накопленной пыли, скорости потока воздуха, проходящего через фильтрующую полумаску, и времени накопления пыли.

Примечание - Для этого испытания допускается использовать другие аналогичные установки.

8.10.5 Определение устойчивости к запылению

По окончании испытаний измеряют сопротивление воздушному потоку фильтрующей полумаски с использованием чистого воздуха. Затем определяют проницаемость фильтрующего материала полумаски в соответствии с 8.11.

8.11 Проницаемость фильтрующего материала

8.11.1 Фильтрующая полумаска должна быть герметично установлена на соответствующей насадке таким образом, чтобы все детали, которые могут влиять на проницаемость фильтрующего материала по отношению к аэрозолям, гарантированно подвергались воздействию соответствующего аэрозоля, например в точках крепления клапанов и ремней крепления.

8.11.2 Испытание следует проводить в соответствии с ГОСТ EN 13274-7 следующим образом.

Регистрируют проницаемость фильтрующего материала с интервалами, не превышающими 5 мин:

- время экспозиции при проведении соответствующего испытания с использованием аэрозоля парафинового масла - до достижения значения массы аэрозоля, прошедшего через фильтр, 120 мг;

- время экспозиции при проведении соответствующего испытания с использованием аэрозоля хлорида натрия - до достижения значения массы аэрозоля, прошедшего через фильтр, 120 мг или до момента, когда:

a) значения проницаемости фильтрующих полумасок для одноразового применения продолжают уменьшаться в течение пяти минут или пяти измерений;

b) значения проницаемости фильтрующих полумасок для многоразового применения продолжают уменьшаться в течение пяти минут или пяти измерений и максимальное значение проницаемости меньше, чем значение, полученное для аэрозоля парафинового масла.

При выполнении этих условий испытания можно прервать раньше установленного срока.

Регистрируют максимальное значение проницаемости в ходе испытаний.

8.11.3 Фильтрующие полумаски для многоразового применения при проведении теста на хранение следует испытывать следующим образом.

Испытанные в соответствии с 8.11.2 фильтрующие полумаски для многоразового применения извлекают из испытательной установки и хранят в течение (24±1) ч при температуре от 16°С до 32°С и относительной влажности (50±30)%. Следует убедиться, что образцы фильтрующих полумасок в ходе хранения не находятся в контакте друг с другом.

8.11.4 После процедуры хранения фильтрующую полумаску повторно испытывают с применением использованного ранее тест-аэрозоля.

Определяют проницаемость путем усреднения значений, зарегистрированных при испытаниях многоразовых фильтрующих полумасок в течение (30±3) с через 3 мин после начала проведения испытания.

Примечание - Если испытания с использованием аэрозоля хлорида натрия в соответствии с 8.1.2 были прерваны раньше установленного срока, проводят тест на хранение с использованием только аэрозоля парафинового масла.

8.11.5 Испытание фильтрующего материала типа ФП проводят в соответствии с ГОСТ EN 13274-7 следующим образом.

Определяют проницаемость путем усреднения значений, зарегистрированных при (30±3) через 3 мин после начала проведения испытания.

9 Маркировка

9.1 Требования к маркировке на наименьшей фабричной упаковке

Упаковка фильтрующих полумасок должна быть четко маркирована устойчивой краской с указанием:

- фирменного наименования, торговой марки или другой идентификации изготовителя и поставщика;

- маркировки, обозначающей тип и класс FFP1, FFP2, FFP3 (далее - через пробел):

NR - если фильтрующая полумаска предназначена для использования только в течение одной смены, например FFP3 NR;

R - если фильтрующая полумаска предназначена для многоразового использования, например FFP2 R;

- обозначения настоящего стандарта;

- даты изготовления, срока годности или даты истечения срока годности (в случае если с течением времени изменяются эксплуатационные свойства) или эквивалентной пиктограммы, как это показано на рисунке 11а, где yyyy/mm указывают год и месяц;

- надписи: "Смотрите указание по эксплуатации" на основном(ых) языке(ах) страны назначения или эквивалентной пиктограммы, как показано на рисунках 11с и 11d;

- буквы D после обозначения класса, если фильтрующая полумаска удовлетворяет требованиям по устойчивости к запылению. Эту букву наносят за обозначением класса защиты через пробел.

Пример - FFP2 R D;

- букв ФП на упаковке после символов, если фильтрующая полумаска изготовлена из материала типа ФП и не проходила испытания по 8.3.1, 8.3.2.

Рисунок 11 - Пиктограммы

а - Указание срока годности

b - См. информацию, предоставляемую изготовителем

с - Температура хранения

d - Максимальная относительная влажность при хранении

9.2 Маркировка фильтрующей полумаски

Маркировка фильтрующих полумасок должна быть четко различимой, стойкой и содержать следующие сведения:

- фирменное наименование, торговую марку или другую идентификацию изготовителя или поставщика;

- маркировку, обозначающую тип;

- обозначение настоящего стандарта;

- маркировку, обозначающую класс FFP1, FFP2, FFP3 (далее - через пробел):

- NR - если фильтрующая полумаска предназначена для использования только в течение одной смены, например FFP3 NR,

- R - если фильтрующая полумаска предназначена для многоразового использования, например FFP R;

- букву D после обозначения класса, если фильтрующая полумаска удовлетворяет требованиям по устойчивости к запылению. Эту букву наносят вслед за обозначением класса защиты через пробел.

Пример - FFP3 NR D, FFP2 R D;

- запасные части и дополнительные комплекты, существенно влияющие на безопасность; они должны быть маркированы так, чтобы их можно было идентифицировать.

Примечание - Цвет упаковки не означает маркировку цветом;

- буквы ФП указаны после символов, если фильтрующая полумаска изготовлена из материала типа ФП и не проходила испытаний по 8.3.1, 8.3.2.

10 Указания по эксплуатации

10.1 Каждая наименьшая фабричная упаковка должна быть снабжена указаниями по эксплуатации.

10.2 Указания по эксплуатации должны быть составлены на официальном(ых) языке(ах) страны назначения.

10.3 Указания по эксплуатации должны содержать:

- область применения (ограничения);

- значение любого светового кодирования элемента изделия;

- метод проверки перед использованием;

- метод проверки плотности прилегания;

- правила использования;

- правила ухода (чистка, дезинфекция, при применении);

- условия хранения;

- необходимо дать пояснения используемых символов;

- указание об ограничении по применению фильтрующих полумасок, указания по утилизации.

10.4 Указания по эксплуатации не должны содержать разночтений. В них можно приводить рисунки, нумерацию отдельных частей и их маркировку.

10.5 Указания по эксплуатации должны содержать сведения о возможных осложнениях, возникающих в процессе эксплуатации фильтрующей полумаски пользователем, например:

- нарушении плотности прилегания фильтрующей полумаски;

- влиянии волосяного покрова на лице пользователя;

- влиянии состава воздуха, содержащего загрязняющие вещества, дефицита кислорода;

- ограничениях по применению во взрывоопасной атмосфере.

10.6 Указания по эксплуатации должны содержать сведения о том, что фильтрующие полумаски без сменных элементов необходимо заменять после их использования или в случае их повреждения.

10.7 Для СИЗОД, маркированных NR, следует дать информацию о недопустимости повторного применения фильтрующей полумаски более одной смены.

11 Транспортирование и хранение

Правила транспортирования и хранения устанавливают в технической документации на изделия конкретных видов.

Приложение А
(справочное)

МАРКИРОВКА

А.1 Маркировку наносят в соответствии с таблицей А.1.

Таблица А.1

Маркировка

Компонент/узел Маркировка детали Дата изготовления Примечание
Диск (лепесток) клапана выдоха - + 1
Ремни крепления и/или оголовье + + 1
Обозначения:
+ - маркировка является обязательной.
- - маркировка не является обязательной.
1 - в отношении тех деталей, на которых не может быть нанесена маркировка, соответствующая информация должна быть включена в предоставляемую изготовителем документацию.
Компоненты узлов не подлежат маркировке, если данный узел является идентифицируемым. Те компоненты, которые изготовитель не предлагает в качестве запасных деталей, не подлежат маркировке; при этом соответствующая информация должна быть указана изготовителем в предоставляемой документации.

БИБЛИОГРАФИЯ

[1] EN 132:1998 Respiratory protective devices. Definitions of terms and pictograms (Средства индивидуальной защиты органов дыхания. Термины, определения и пиктограммы)
[2] EN 12374-4:2001 Respiratory protective devices - Methods of test - Part 4: Flame tests (Средства индивидуальной защиты органов дыхания. Методы испытаний. Испытания на воспламеняемость)