"Изменение N 1 ГОСТ р 56026-2014 "Материалы строительные. Метод определения группы пожарной опасности кровельных материалов"

(утв. протоколом Росстандарта от 22.10.2020 N 916-СТ)
Редакция от 22.10.2020 — Действует с 01.01.2021

Утверждено и введено в действие
Приказом Федерального
агентства по техническому
регулированию и метрологии
от 22 октября 2020 г. N 916-ст

ИЗМЕНЕНИЕ N 1 ГОСТ Р 56026-2014
"МАТЕРИАЛЫ СТРОИТЕЛЬНЫЕ. МЕТОД ОПРЕДЕЛЕНИЯ ГРУППЫ ПОЖАРНОЙ ОПАСНОСТИ КРОВЕЛЬНЫХ МАТЕРИАЛОВ"

Дата введения
1 января 2021 года

Раздел 2 дополнить нормативными ссылками:

"ГОСТ Р 53293 Пожарная опасность веществ и материалов. Материалы, вещества и средства огнезащиты. Идентификация методами термического анализа

ГОСТ Р 56025 Материалы строительные. Метод определения теплоты сгорания".

Раздел 3. Пункт 3.2 изложить в новой редакции:

"3.2 горящие капли: Капли расплава материала(ов), образующиеся в процессе (после) испытания образца кровельной композиции, продолжающие самостоятельное горение в течение более 5 с";

дополнить пунктом 3.2а:

"3.2а горящие фрагменты (частицы): Фрагменты (частицы) материала(ов), отделяющиеся в процессе (после) испытания от испытуемого образца кровельной композиции и продолжающие самостоятельное горение в течение более 5 с".

Пункт 3.10 изложить в новой редакции:

"3.10 прогорание образца: Появление в процессе (после) испытания образца кровельной композиции сквозного отверстия.

Примечание 1 - Образование сквозного отверстия в нижнем слое кровельной композиции относится к прогоранию.

Примечание 2 - Изменение цвета (потемнение) нижней поверхности образца не расценивается как проникновение пламени".

Пункт 3.14 изложить в новой редакции:

"3.14 устойчивое пламенное [тлеющее] горение: Непрерывное пламенное горение или тление материала в течение более 5 с".

Раздел 4 изложить в новой редакции:

"В настоящем стандарте установлены основные положения по определению группы пожарной опасности кровли, а также даны описание экспериментальной установки, принцип действия и другие сведения, необходимые для ее правильной эксплуатации.

Испытания проводятся с уклоном образца кровли 30° при воздействии очага пожара (деревянного штабеля) и воздушного потока в двух режимах, имитирующего ветровую нагрузку".

Раздел 5. Примечание к таблице 1 изложить в новой редакции:

"Примечание - Для кровли группы КПО не допускается: образование горящих капель и/или фрагментов (частиц), прогорание образца, пламенное [тлеющее] горение продолжительностью более 900 с. За степень повреждения по длине принимают максимальную длину поврежденного участка любого материала кровельной композиции. Группу пожарной опасности определяют по наихудшему результату, полученному из двух режимов испытаний, имитирующих ветровую нагрузку. Наличие горящих фрагментов деревянного штабеля для классификации кровли по пожарной опасности не учитывается".

Пункты 6.2, 6.3 изложить в новой редакции:

"6.2. Крепление водоизоляционного ковра кровли к основанию под кровлю при изготовлении образцов для испытаний должно соответствовать решениям, указанным в технической документации производителя.

6.3. В случае отсутствия технической документации на кровельную композицию, допускается выбрать стандартные основания под кровлю, удовлетворяющие одному из следующих условий:

- горючее (группа горючести Г4 по ГОСТ 30244):

а) древесина плотностью (680 +/- 50) кг/м3 и толщиной (19 +/- 2) мм;

б) материал на основе пенополистирола плотностью (20 +/- 5) кг/м3 и толщиной (50 +/- 10) мм;

- негорючее (группа горючести НГ по ГОСТ 30244):

а) листовой материал (например, хризотилцементный лист и т.д.) плотностью не менее (1900 +/- 200) кг/м3 и толщиной (10 +/- 2) мм;

б) минеральная вата плотностью (150 +/- 20) кг/м3 и толщиной (50 +/- 10) мм;

в) профнастил из оцинкованной стали.

В протоколе испытаний обязательно указывают характеристики основания под кровлю".

Раздел 6 дополнить пунктом 6.4:

"6.4. В случае необходимости в процессе отбора образцов для испытаний проводят отбор проб материалов, в том числе негорючих, для проведения идентификационного и калориметрического контроля в соответствии с ГОСТ Р 53293 и ГОСТ Р 56025. Отбор проб материалов проводят совместно представители испытательной лаборатории и заказчика, которые затем составляют акт отбора".

Пункт 7.1.4 изложить в новой редакции:

"7.1.4 Камера сжигания должна быть оборудована съемным покрытием со смотровым люком из прозрачного огнетермостойкого стекла и держателем образца, обеспечивающим подачу образца снизу и его надежное крепление в нижней части камеры сжигания в соответствии с приложением А (рисунок А.2)".

Пункты 7.2.1, 7.2.2 изложить в новой редакции:

"7.2.1. Система подачи воздуха должна состоять из вентилятора, воздуховода, стабилизирующего воздушный поток, заслонки, установленной на входе в камеру сжигания, и обеспечивать поступление в камеру сжигания равномерно распределенного над экспонируемой поверхностью образца потока воздуха с заданными скоростями.

7.2.2. Система удаления продуктов горения должна состоять из газоотводной трубы, зонта, воздуховодов и вентилятора. Газоотводная труба является продолжением камеры сжигания".

Пункты 7.2.9, 7.2.10 изложить в новой редакции:

"7.2.9. Анемометр для измерения скорости воздушного потока с нижним пределом измерения не более 0,2 м/с, верхним пределом измерения не менее 10,0 м/с и абсолютной погрешностью измерения не более 0,15 м/с.

7.2.10. Прибор, регистрирующий температуру, с диапазоном измерения от 0 °C до 1000 °C, класса точности не хуже чем 2".

Подраздел 8.2 изложить в новой редакции (кроме наименования):

"Перед испытанием деревянный штабель должен быть высушен в течение 24 ч в сушильном шкафу при температуре (105 +/- 2) °C, после чего храниться в эксикаторе при температуре окружающей среды. Масса штабеля должна составлять (40 +/- 2) г. Время горения и тления штабеля должно составлять (300 +/- 30) с.

Перед испытанием образцы кровли кондиционируют при температуре (20 +/- 2) °C и относительной влажности воздуха (50 +/- 5)%".

Пункт 8.3.2 изложить в новой редакции (кроме наименования):

"При наличии калибровочного образца, установленного в держателе, должны обеспечиваться скорости воздушных потоков (2,0 +/- 0,2) м/с и (4,0 +/- 0,2) м/с в точке 2 на высоте (10 +/- 2) мм от поверхности калибровочного образца, вертикальная проекция которой на калибровочный образец находится в точке 1".

Пункт 8.3.3 изложить в новой редакции (кроме наименования):

"Калибровка установки по тепловому режиму осуществляется в следующей последовательности:

- к камере сжигания в соответствии с приложением А закрепляют (монтируют) калибровочный образец размерами 1000 x 400 x 11 мм;

- на калибровочный образец закрепляют (монтируют) плиту из минеральной ваты (группа горючести НГ по ГОСТ 30244) плотностью 100 - 130 кг/м3, размерами 120 x 120 мм и толщиной 20 мм таким образом, чтобы проекция центра плиты на поверхность калибровочного образца находилась в точке 1;

- закрепляют спай термоэлектрического преобразователя в центре поверхности плиты из минеральной ваты;

- при закрытом покрытии камеры сжигания включают систему подачи воздуха;

- перекрывают с помощью заслонки подачу воздуха от вентилятора в камеру сжигания (вентилятор не выключают) и открывают покрытие камеры сжигания;

- зажигают деревянный штабель в устройстве для поджига в течение (30 +/- 2) с. Затем за время не более 5 с перемещают деревянный штабель на поверхность образца в точку 0 таким образом, чтобы шесть верхних брусков располагались перпендикулярно центральной оси образца. Закрывают покрытие камеры;

- через 15 с открывают заслонку подачи воздуха в камеру сжигания. Не допускается перемещение штабеля по поверхности образца в процессе всего испытания;

- включают секундомер.

Показания термоэлектрического преобразователя в зависимости от времени с момента установки горящего деревянного штабеля на калибровочный образец должны соответствовать значениям, указанным в таблице 2.

Таблица 2

Зависимость температуры при калибровке установки от времени

Температура, °C при скорости воздушного потока (2,0 +/- 0,2) м/с
Время, с 0 30 60 90 120 150 180 210 240 270 300
Значение 200 - 390 420 - 620 500 - 690 500 - 650 470 - 580 360 - 510 250 - 390 160 - 330 130 - 270 100 - 220 80 - 200

".

Пункт 8.4.3 изложить в новой редакции:

"8.4.3. При закрытом покрытии камеры сжигания включают систему подачи воздуха, вентиляционную систему и регулируют скорость воздушного потока в точке 2".

Пункт 8.4.10. Первый абзац изложить в новой редакции:

"8.4.10. По окончании испытания измеряют степень повреждения по длине и ширине каждого материала кровельной композиции, а также фиксируют наличие (отсутствие) сквозного прогорания кровли".

Раздел 9. Последний абзац изложить в новой редакции:

"В случае проведения идентификационного и калориметрического контроля результаты контроля должны быть приложены к протоколу испытания".

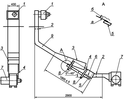
Приложение А. Рисунок А.1 заменить новым рисунком:

"

1 - вентилятор системы удаления продуктов сгорания; 2 - заслонка; 3 - покрытие камеры сжигания со смотровым люком;
4 - камера сжигания; 5 - образец для испытания; 6 - деревянный штабель; 7 - вентилятор системы подачи воздуха;
8 - устройство для равномерного подъема и фиксации образца на высоте тестовой позиции; 9 - газоотводная труба;
а - нижняя поверхность корпуса камеры сжигания; б - внутренняя поверхность верхнего вентиляционного канала

Рисунок А.1. Общий вид установки";

дополнить рисунком А.2:

"

1 - стенки камеры сжигания; 2 - образец для испытания;
а - образец для испытания; б - держатель образца для испытания

Рисунок А.2. Общий вид узла крепления образца".

Приложение Б. Рисунок Б.1. Заменить угол наклона держателя деревянного штабеля: 63° на 60°.

Библиографические данные. Заменить обозначение кода: "МКС" на "ОКС".