Лифты. Проверки, испытания и измерения. Часть 3. Порядок проведения измерений и правила оформления результатов обследования лифтов, отработавших назначенный срок службы. ГОСТ р 70368.3-2022

(утв. Приказом Росстандарта от 29.09.2022 N 1026-СТ)
Редакция от 29.09.2022 — Действует с 01.01.2023

НАЦИОНАЛЬНЫЙ СТАНДАРТ РОССИЙСКОЙ ФЕДЕРАЦИИ

ЛИФТЫ. ПРОВЕРКИ, ИСПЫТАНИЯ И ИЗМЕРЕНИЯ

ЧАСТЬ 3

ПОРЯДОК ПРОВЕДЕНИЯ ИЗМЕРЕНИЙ И ПРАВИЛА ОФОРМЛЕНИЯ РЕЗУЛЬТАТОВ ОБСЛЕДОВАНИЯ ЛИФТОВ, ОТРАБОТАВШИХ НАЗНАЧЕННЫЙ СРОК СЛУЖБЫ

Lifts. Checking, tests and measurements. Part 3. The procedure for conducting measurements and rules for registration of the results of the examination of lifts that have completed the assigned service life

ГОСТ Р 70368.3-2022

Дата введения
1 января 2023 года

Предисловие

1. РАЗРАБОТАН Ассоциацией "Российское лифтовое объединение" (Ассоциация "РЛО"), Саморегулируемой организацией "Межрегиональная Ассоциация организаций по оценке соответствия "Русьэкспертлифт" (СРО "Русьэкспертлифт")

2. ВНЕСЕН Техническим комитетом по стандартизации ТК 209 "Лифты, эскалаторы, пассажирские конвейеры и подъемные платформы для инвалидов"

3. УТВЕРЖДЕН И ВВЕДЕН В ДЕЙСТВИЕ Приказом Федерального агентства по техническому регулированию и метрологии от 29 сентября 2022 г. N 1026-ст

4. ВВЕДЕН ВПЕРВЫЕ

Правила применения настоящего стандарта установлены в статье 26 Федерального закона от 29 июня 2015 г. N 162-ФЗ "О стандартизации в Российской Федерации". Информация об изменениях к настоящему стандарту публикуется в ежегодном (по состоянию на 1 января текущего года) информационном указателе "Национальные стандарты", а официальный текст изменений и поправок - в ежемесячном информационном указателе "Национальные стандарты". В случае пересмотра (замены) или отмены настоящего стандарта соответствующее уведомление будет опубликовано в ближайшем выпуске ежемесячного информационного указателя "Национальные стандарты". Соответствующая информация, уведомление и тексты размещаются также в информационной системе общего пользования - на официальном сайте Федерального агентства по техническому регулированию и метрологии в сети Интернет (www.rst.gov.ru)

Введение

Настоящий стандарт разработан с целью подтверждения соответствия лифтов и устанавливает порядок проведения измерений, требования к условиям измерений, правила оформления отчетной документации по результатам проведения обследования лифтов, отработавших назначенный срок службы.

Настоящий стандарт является дополнением к стандартам, содержащим правила и методы исследований (испытаний) и измерений, в том числе правила отбора образцов:

- ГОСТ Р 53783-2010 "Лифты. Правила и методы оценки соответствия лифтов в период эксплуатации";

- ГОСТ 34583-2019 "Лифты. Правила и методы испытаний, измерений и проверок в период эксплуатации".

Настоящий стандарт разработан с учетом положений ГОСТ ISO/IEC 17025-2019 "Общие требования к компетентности испытательных и калибровочных лабораторий" и ГОСТ Р 58973-2020 "Оценка соответствия. Правила к оформлению протоколов испытаний".

1. Область применения

Настоящий стандарт устанавливает порядок и методики проведения измерений, при оценке соответствия лифта, отработавшего назначенный срок службы, в форме обследования.

Стандарт содержит рекомендации по формам отчетности по результатам проверок, измерений и испытаний, выполненных при обследовании лифта, отработавшего назначенный срок службы.

2. Нормативные ссылки

В настоящем стандарте использованы нормативные ссылки на следующие стандарты:

ГОСТ 164 Штангенрейсмасы. Технические условия

ГОСТ 166 (ИСО 3599-76) Штангенциркули. Технические условия

ГОСТ 427 Линейки измерительные металлические. Технические условия

ГОСТ 5378 Угломеры с нониусом. Технические условия

ГОСТ 7502 Рулетки измерительные металлические. Технические условия

ГОСТ 13837 Динамометры общего назначения. Технические условия

ГОСТ 24940 Здания и сооружения. Методы измерения освещенности

ГОСТ 33984.1 (EN 81-20:2014) Лифты. Общие требования безопасности к устройству и установке. Лифты для транспортирования людей или людей и грузов

ГОСТ 34583 Лифты. Правила и методы испытаний, измерений и проверок в период эксплуатации

ГОСТ ISO/IEC 17025 (ISO/IEC 17025:2017) Общие требования к компетентности испытательных и калибровочных лабораторий

ГОСТ Р 53340 Приборы геодезические. Общие технические условия

ГОСТ Р 53780-2010 Лифты. Общие требования безопасности к устройству и установке

ГОСТ Р 53782-2010 Лифты. Правила и методы оценки соответствия лифтов при вводе в эксплуатацию

ГОСТ Р 53783-2010 Лифты. Правила и методы оценки соответствия лифтов в период эксплуатации

Официальный источник электронного документа содержит неточность: имеется в виду ГОСТ Р 58973-2020 "Оценка соответствия. Правила к оформлению протоколов испытаний".

ГОСТ Р 58973-2020 Оценка соответствия. Правила к оформлению протоколов измерений

Примечание - При пользовании настоящим стандартом целесообразно проверить действие ссылочных стандартов в информационной системе общего пользования - на официальном сайте Федерального агентства по техническому регулированию и метрологии в сети Интернет или по ежегодному информационному указателю "Национальные стандарты", который опубликован по состоянию на 1 января текущего года, и по выпускам ежемесячного информационного указателя "Национальные стандарты" за текущий год. Если заменен ссылочный стандарт, на который дана недатированная ссылка, то рекомендуется использовать действующую версию этого стандарта с учетом всех внесенных в данную версию изменений. Если заменен ссылочный стандарт, на который дана датированная ссылка, то рекомендуется использовать версию этого стандарта с указанным выше годом утверждения (принятия). Если после утверждения настоящего стандарта в ссылочный стандарт, на который дана датированная ссылка, внесено изменение, затрагивающее положение, на которое дана ссылка, то это положение рекомендуется применять без учета данного изменения. Если ссылочный стандарт отменен без замены, то положение, в котором дана ссылка на него, рекомендуется применять в части, не затрагивающей эту ссылку.

3. Термины и определения

В настоящем стандарте применены термины по ГОСТ 164, ГОСТ 166, ГОСТ 427, ГОСТ 5378, ГОСТ 7502, ГОСТ 13837, ГОСТ 24940, ГОСТ 33984.1, ГОСТ 34583, ГОСТ ISO/IEC 17025, ГОСТ Р 53340, ГОСТ Р 53780, ГОСТ Р 53782, ГОСТ Р 53783, ГОСТ Р 58973, а также следующие термины с соответствующими определениями:

3.1 измерение: Совокупность операций, выполняемых для определения количественного значения величины.

3.2 калибровка средств измерений: Совокупность операций, выполняемых в целях определения действительных значений метрологических характеристик средств измерений.

3.3 методика измерений: Совокупность конкретно описанных операций, выполнение которых обеспечивает получение результатов измерений с установленными показателями точности.

3.4 референтная методика [метод] измерений: Аттестованная методика (метод) измерений, используемая для оценки правильности результатов измерений, полученных с использованием других методик (методов) измерений одних и тех же величин.

3.5 первичная референтная методика [метод] измерений: Референтная методика (метод) измерений, позволяющая(ий) получать результаты измерений без их прослеживаемости.

Примечание - Первичная референтная методика (метод) измерений, находящаяся в федеральной собственности, является государственной первичной референтной методикой (методом) измерений.

3.6 прослеживаемость: Свойство эталона единицы величины, средства измерений или результата измерений, заключающееся в документально подтвержденном установлении их связи с государственным первичным эталоном или национальным первичным эталоном иностранного государства соответствующей единицы величины посредством сличения эталонов единиц величин, поверки, калибровки средств измерений.

3.7 прямое измерение: Измерение, при котором искомое значение величины получают непосредственно от средства измерений.

3.8 средство измерений: Техническое средство, предназначенное для измерений.

3.9 технические системы и устройства с измерительными функциями: Технические системы и устройства, которые наряду с их основными функциями выполняют измерительные функции.

4. Условия и порядок проведения измерений

4.1. Требования к персоналу, участвующему в измерениях

4.1.1. Специалисты аккредитованных организаций должны:

- иметь высшее, среднее профессиональное или дополнительное профессиональное образование по профилю, соответствующему области аккредитации либо ученой степени по специальности и (или) направлению подготовки, соответствующему области аккредитации;

- иметь опыт работы по исследованиям (испытаниям), измерениям в области аккредитации, указанной в заявлении об аккредитации или в реестре аккредитованных лиц не менее двух лет;

- подтвердить свою квалификацию в соответствии с порядком, предусмотренным [1].

4.1.2. Специалист аккредитованной испытательной лаборатории (центра) должен знать:

- устройство, конструктивные особенности и принципы действия лифтов;

- порядок, организацию и технологию проведения испытаний, проверок и измерений на лифтах;

- порядок, методики (методы) измерений, проводимых при выполнении работ;

- порядок, методики и технологию проведения электроизмерительных работ на лифтах;

- порядок, организацию и технологию проведения оценки соответствия лифтов и устройств безопасности лифтов;

- правила применения технических средств и средств измерений;

- элементарные сведения по теории погрешностей и обработке результатов измерений;

- эксплуатационную и техническую документацию (паспорт, техническое описание, инструкция по эксплуатации) применяемых средств измерений;

- правила ведения технической и эксплуатационной документации;

- основы организации труда, производства и управления;

- основы трудового законодательства;

- правила по охране труда, безопасные методы и приемы труда;

- требования по охране труда, установленные правилами, нормами, инструкциями, действующими в аккредитованной испытательной лаборатории (центре) и установленными на объекте проведения измерений.

4.1.3. Специалист аккредитованной испытательной лаборатории (центра) руководствуется [2], законами и иными нормативными правовыми актами Российской Федерации. Нормативно-технической и методической документацией и иными документами, регламентирующими обеспечение безопасной эксплуатации лифтов, а также настоящим стандартом.

4.2. Условия проведения измерений

4.2.1. При выполнении измерений соблюдают следующие условия: температура окружающего воздуха, влажность и атмосферное давление должны быть в пределах, указанных в утверждении типа средства измерения. В случае отсутствия этих данных в утверждении типа средства измерения, необходимо руководствоваться эксплуатационной документацией (паспорт, техническое описание, инструкция по эксплуатации) применяемого средства измерения. При выполнении измерений соблюдают также условия по температуре окружающего воздуха и относительной влажности, указанных в паспорте лифта.

4.2.2. Необходимо обеспечить свободный доступ к местам выполнения измерений.

4.2.3. Пространство, в котором выполняются измерения, должно быть достаточно свободно для размещения специалиста и средства измерения.

4.2.4. Измерения выполняют с учетом особенностей мест их проведения.

4.2.5. При определении результата измерения, прямая линия, проходящая через глаз наблюдателя и отметку шкалы прибора, соответствующую считываемому показанию, должна быть перпендикулярна плоскости шкалы средства измерения (это не относится к средствам измерений с цифровым отсчетом).

4.2.6. Освещенность в местах выполнения измерений должна быть достаточной при проведении работ (допускается применять переносное освещение).

4.2.7. При выполнении измерений геометрических размеров, средства измерений следует прикладывать к измерительной поверхности плотно (без зазоров), так чтобы нулевое деление совпадало с началом измеряемой поверхности.

4.2.8. В местах выполнения измерений должна отсутствовать остаточная деформация, дефекты, повреждения, влияющие на качество измерений.

4.3. Подготовка к проведению измерений

4.3.1. При подготовке к выполнению измерений необходимо:

- внимательно осмотреть и подготовить средство измерений к работе в соответствии с эксплуатационной и технической документацией (паспорт, техническое описание, инструкция по эксплуатации применяемого средства измерения);

- убедиться в том, что обеспечены требования, указанные в подразделе 4.4 настоящего стандарта.

4.3.2. Не допускается:

- применение средств измерений неутвержденного типа, не прошедших поверку в установленном порядке, непригодных к измерению (имеющих вмятины, забоины, трещины, расслоения, глубокие царапины, следы коррозии);

- при выполнении измерений измерительной рулеткой - провисание и перекос ленты;

- при выполнении измерений лазерным дальномером - направлять луч лазера на отражающие (например, зеркальные, глянцевые и т.п.) или прозрачные (например, стеклянные и т.п.) поверхности, в этом случае на указанные поверхности наносится непрозрачная клейкая лента (скотч), бумага и т.п.;

- при выполнении измерения люксметром - попадания тени от человека и других посторонних предметов на измерительный датчик.

4.4. Требования к безопасности, охраны окружающей среды

4.4.1. При выполнении измерений необходимо соблюдать требования охраны труда на объекте проведения измерений.

4.4.2. При выполнении измерений при периодическом (частичном) техническом освидетельствовании лифта обеспечение безопасных условий проведения измерений, управление лифтом (переключения и иные операции на лифте) возлагают на персонал специализированной лифтовой организации.

4.4.3. При выполнении измерений в кабине лифта и на этажной площадке необходимо убедиться в том, что:

- кабина лифта после автоматической остановки остается неподвижной;

- при подаче команды из кабины или с этажной площадки эти команды регистрируются и выполняются в логической последовательности по направлению движения кабины;

- при необходимости выполнения измерения с открытыми дверями шахты или кабины лифта на лифте с горизонтально раздвижными автоматическими дверями исключена возможность закрывания двери кабины и шахты лифта (например, удерживая кнопку открывания автоматических дверей).

4.4.4. При выполнении измерений в машинном (блочном) помещении необходимо убедиться в том, что вводное устройство лифта отключено.

4.4.5. При выполнении измерений на крыше кабины, в шахте и приямке лифта необходимо убедиться в том, что:

- лифт выведен из режима "Нормальная работа" и, при необходимости, переведен в режим "Ревизия";

- кабина лифта остается неподвижной до поступления команды с поста управления режима "Ревизия".

4.4.6. При выполнении измерений запрещается:

- выполнение других работ, не связанных с выполнением измерений;

- нахождение посторонних лиц, не связанных с выполнением измерений.

4.4.7. При выявлении нарушений, влияющих на безопасность проведения измерений, работы должны быть прекращены или приостановлены.

Продолжение измерений допускается после устранения причин, вызвавших их прекращение или приостановку.

4.5. Состав необходимых средств измерений для проведения измерений (дополнительная оснастка, приспособления и вспомогательное оборудование)

4.5.1. При выполнении измерений линейных размеров применяют следующие средства измерений:

- штангенрейсмас по ГОСТ 164;

- штангенциркуль по ГОСТ 166;

- линейка измерительная металлическая по ГОСТ 427;

- рулетка измерительная металлическая по ГОСТ 7502;

- угломер с нониусом по ГОСТ 5378;

- дальномер лазерный по ГОСТ Р 53340 и др.

4.5.2. Допускается применение других типов средств измерений (в том числе комбинированных), метрологические характеристики которых не хуже приведенных в 4.5.1, эти средства измерения должны быть утвержденного типа, прошедшими поверку в установленном порядке.

4.5.3. При необходимости совместно со средством измерения могут применяться дополнительная оснастка, приспособления или вспомогательное оборудование. Вспомогательное оборудование может быть неутвержденного типа и не проходить поверку и калибровку в установленном порядке. При этом вспомогательное оборудование должно быть пригодно к использованию (не иметь вмятин, забоин, трещин, расслоений, глубоких царапин, следов коррозии).

4.5.4. Для измерения размеров иным способом, отличающимся от указанных в настоящем стандарте, должны быть разработана соответствующая методика проведения измерений и проведена верификация (внедрение).

4.6. Требования к показателям точности измерений

Относительная погрешность измерения определяется в соответствии с утверждением типа средства измерения.

Абсолютно точных измерений не существует. При проведении измерения его результат зависит от разных факторов: от методики измерения, квалификации специалиста, внешних условий и др. Если измерять одну и ту же величину несколько раз одним способом и в одинаковых условиях, то, как правило, эти показания каждый раз будут разными.

Измерения на эксплуатируемом лифте относятся к техническим измерениям, не требующим высокоточных средств измерений, а погрешность результата определяется характеристиками средств измерений.

4.7. Проведение измерений и оформление результатов

4.7.1. Выполнение измерений осуществляется по методикам, указанным в приложении А настоящего стандарта.

Методики измерений, приведенные в приложении А, применяются по отношению к лифтам, предназначенным для транспортирования людей и (или) грузов, к лифтам, предназначенным для транспортирования маломобильных групп населения, пожарных во время пожара, а также к лифтам, которые могут быть подвергнуты преднамеренным повреждениям лифтового оборудования (вандализм). Для лучшего понимания объекта измерения в методиках даны ссылки на наиболее широко применяемый ГОСТ Р 53780.

При применении одной и той же методики могут быть получены разные результаты измерения (например, точность остановки кабины лифта, расстояние между порогами дверей шахты и кабины лифта и др.).

4.7.2. Оформление результатов измерений

В приложении Б настоящего стандарта приведены правила оформления отчетной документации по результатам проведения обследования лифта, отработавшего назначенный срок службы.

Приложение А
(обязательное)

МЕТОДИКИ ПРОВЕДЕНИЯ ИЗМЕРЕНИЙ НА ЛИФТАХ, ОТРАБОТАВШИХ НАЗНАЧЕННЫЙ СРОК СЛУЖБЫ

При проведении обследования осуществляется:

- определение состояния оборудования лифта, включая устройства безопасности лифта, с выявлением дефектов, неисправностей, износа и коррозии;

- визуальный контроль металлоконструкций каркаса, подвески кабины, противовеса, а также направляющих и элементов их крепления.

А.1. Выполнение измерений точности автоматической остановки кабины лифта, допускающего транспортирование людей, согласно установленным требованиям (ГОСТ Р 53780-2010, подраздел 4.7)

А.1.1. Специалист при нахождении в кабине или на этажной площадке осуществляет следующие действия (измерения следует выполнять при незагруженной кабине лифта). Последовательно по всем этажам как вверх, так и вниз, на всех этажных площадках после автоматической остановки кабины лифта на уровне этажной площадки.

А.1.2. Измерения выполняют в соответствии со схемами измерений, указанными на рисунках А.1 и А.2 в режиме "Нормальная работа" (допускается в режиме "Погрузка" при наличии такого режима работы):

а) если уровень порога двери кабины по вертикали выше уровня порога двери шахты, устанавливают штангенрейсмас основанием на горизонтальную поверхность порога двери шахты, на расстоянии примерно 50 мм от левого и правого края элемента перекрытия проемы двери шахты. Опускают рамку штангенрейсмаса разметочной ножкой до горизонтальной поверхности порога двери кабины лифта. Фиксируют положение разметочной рейки при помощи стопорных винтов. Производят отсчет показаний штангенрейсмаса, подняв его в положение, удобное для отсчета;

б) если уровень порога двери кабины по вертикали ниже уровня порога двери шахты, устанавливают штангенрейсмас основанием на горизонтальную поверхность порога двери кабины, на расстоянии примерно 50 мм от левого и правого края элемента перекрытия проема двери кабины. Опускают рамку штангенрейсмаса разметочной ножкой до горизонтальной поверхности порога двери шахты лифта. Фиксируют положение разметочной рейки при помощи стопорных винтов. Производят отсчет показаний штангенрейсмаса, подняв его в положение, удобное для отсчета.

А.1.3. Допускается производить измерения с использованием вспомогательного оборудования в соответствии с рисунками А.1 и А.2:

а) если уровень порога двери кабины по вертикали выше уровня порога двери шахты, устанавливают угольник основанием на горизонтальную поверхность порога двери кабины, на расстоянии примерно 50 мм от левого и правого края элемента перекрытия проемы двери шахты. Производят отсчет показаний линейкой от порога двери шахты до угольника;

б) если уровень порога двери кабины по вертикали ниже уровня порога двери шахты, устанавливают угольник основанием на горизонтальную поверхность порога двери шахты, на расстоянии примерно 50 мм от левого и правого края элемента перекрытия проема двери кабины. Производят отсчет показаний линейкой от порога двери кабины до угольника.

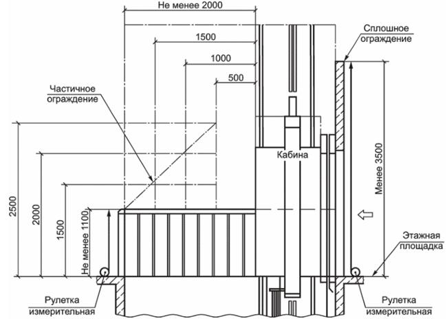
А.2. Выполнение измерений ограждения шахты согласно установленным требованиям (для частично огражденной шахты) (ГОСТ Р 53780-2010, пункт 5.2.4; проектная документация по установке лифта)

А.2.1. При выполнении измерения высоты от пола этажной площадки до верхнего края сплошного ограждения или потолочного перекрытия со стороны двери шахты лифта специалист, находясь на этажной площадке, осуществляет следующие действия: совмещает торцевую грань рулетки с верхним краем горизонтальной поверхности сплошного ограждения со стороны двери шахты на расстоянии примерно 50 мм от левого и правого края ограждения шахты лифта и выполняет измерения по вертикали до пола этажной площадки лифта.

Измерения выполняют в соответствии со схемой измерения, указанной на рисунке А.3.

А.2.2. При выполнении измерения высоты частичного несплошного ограждения шахты лифта со стороны не имеющей двери шахты лифта, специалист, находясь на этажной площадке, осуществляет следующие действия: совмещает торцевую грань рулетки с верхним краем горизонтальной поверхности сплошного ограждения со стороны не имеющей двери шахты на расстоянии примерно 50 мм от левого и правого края ограждения шахты и выполняет измерения по вертикали до пола этажной площадки лифта.

Если расстояние до движущихся частей лифта превышает 500 мм, то высоту ограждения со стороны не имеющей двери шахты лифта, можно последовательно уменьшать, как показано на рисунке 15, до высоты не менее 1100 мм на расстоянии до движущихся частей лифта 2000 мм.

Измерения выполняют в соответствии со схемой измерения, указанной на рисунке А.4.

А.2.3. При выполнении измерения расстояния между ограждением и краем межэтажных перекрытий, ступеней и площадок (ГОСТ Р 53780-2010, пункт 5.2.4) специалист, находясь на крыше кабины лифта, осуществляет следующие действия: устанавливает измерительную линейку (или рулетку) горизонтально на расстоянии примерно 50 мм от левого и правого края ступени или площадки, совмещает ее торцевую грань с внутренним краем ограждения шахты лифта; выполняет измерения по горизонтали до наружного края межэтажного перекрытия (ступени, площадки).

Рисунок А.1

Рисунок А.2

Рисунок А.3

Рисунок А.4

А.3. Выполнение измерений, связанных с установкой аварийных дверей, при расстоянии между порогами проемов дверей шахты лифта на смежных этажных площадках более 11 000 мм и невозможности перехода пассажиров из кабины одного лифта в кабину соседнего лифта (ГОСТ Р 53780-2010, пункт 5.2.6)

При выполнении измерений расстояния между порогами проемов дверей шахты лифта на смежных этажных площадках специалист, находясь на этажной площадке, осуществляет следующие действия (при выполнении измерения можно воспользоваться матовой пластиной толщиной не более 2 + 1 мм для установки ее на смежном пороге двери шахты): устанавливает лазерный дальномер вертикально, совместив скобу с верхним краем внутренней горизонтальной поверхности порога двери шахты на расстоянии примерно 50 мм от левого и правого края элементов перекрытия проема двери шахты. Нажимает клавишу включения лазера и направляет его на матовую пластину. Выполняет измерения по вертикали до края горизонтальной поверхности порога двери шахты лифта на смежной этажной площадке нажатием клавиши еще раз. Измеренное расстояние появляется на жидкокристаллическом дисплее лазерного дальномера.

Измерения выполняют в соответствии со схемой измерения, указанной на рисунке А.5.

Рисунок А.5

А.4. Выполнение измерений отверстий решетки, закрывающей вентиляционные отверстия в ограждении шахты лифта в местах, непосредственно доступных для людей (ГОСТ Р 53780-2010, пункт 5.2.7)

При выполнении измерения размеров отверстий решетки, которые закрывают вентиляционные отверстия в местах, непосредственно доступных для людей, следует поместить штангенциркуль губками для измерения внутренних размеров в отверстие решетки и раздвинуть до соприкосновения указанных губок с внутренней поверхностью элемента решетки, как показано на рисунке 18. Зафиксировать положение губок при помощи зажимающего элемента. Произвести отсчет показаний штангенциркуля.

Измерения выполняют в соответствии со схемой измерения, указанной на рисунке А.6.

Рисунок А.6

А.5. Выполнение измерений внутренней поверхности шахты лифта ниже порога двери шахты на этажной площадке согласно установленным требованиям (ГОСТ Р 53780-2010, пункт 5.2.8)

А.5.1. При выполнении измерения размера поверхности шахты (щита, ограждения шахты) лифта ниже этажной площадки специалист, находясь на крыше кабины лифта, осуществляет следующие действия: перед выполнением измерения размеров вертикальной части щита установленной ниже этажной площадки, измеряет высоту зоны отпирания двери шахты (высоту отводки H); устанавливает измерительную линейку вертикально совместив торцевую грань с верхним краем отводки замка двери шахты; выполняет измерения по вертикали до нижнего края отводки замка двери шахты.

Измерения выполняют в соответствии со схемой измерения, указанной на рисунке А.7.

А.5.2. При выполнении измерения высоты поверхности ниже порога двери шахты лифта (щита, ограждения шахты) специалист, находясь на крыше кабины лифта, осуществляет следующие действия: устанавливает измерительную рулетку вертикально, совместив торцевую грань с местом соединения порога двери шахты с щитом ниже порога двери шахты лифта на расстоянии примерно 50 мм от левого и правого края поверхности; выполняет измерения по вертикали до нижнего края горизонтальной поверхности щита.

Измерения выполняют в соответствии со схемой измерения, указанной на рисунке А.7.

А.5.3. При выполнении измерения угла скоса части щита под порогом кабины лифта следует установить угломер измерительной поверхностью на вертикальную поверхность под порогом двери шахты лифта на расстоянии примерно 50 мм от левого и правого края поверхности щита. Выполнить измерения, поворачивая подвижную часть угломера до соприкосновения его измерительной поверхности с поверхностью скоса.

Измерения выполняют в соответствии со схемой измерения, указанной на рисунке А.8.

А.5.4. При выполнении измерения высоты выступов на поверхности щита, расположенного ниже порога двери шахты лифта, следует установить штангенциркуль таким образом, чтобы торец штанги упирался в поверхность выступа, а глубиномер - в вертикальную поверхность щита под порогом двери шахты лифта, и выполнить измерение.

Измерения выполняют в соответствии со схемой измерения, указанной на рисунке А.9.

А.6. Выполнение измерений перегородки между движущимися частями различных лифтов, соответствующих установленным требованиям, в случае нахождения в одной шахте нескольких лифтов (ГОСТ Р 53780-2010, пункт 5.2.9)

А.6.1. При выполнении измерения требуемой величины высоты перегородки в шахте лифта следует установить измерительную рулетку вертикально, совместив торцевую грань с верхним краем горизонтальной поверхности перегородки в шахте лифта на расстоянии примерно 50 мм от левого и правого края перегородки. Выполнить измерения по вертикали до уровня порога двери шахты лифта (нижней этажной площадки). Допускается производить измерения в два этапа, сначала измеряется высота перегородки до пола приямка, а затем - высота от пола приямка до уровня порога двери шахты, математическая разность полученных величин является результатом сопоставления измерения с величиной, указанной в (ГОСТ Р 53780-2010, пункт 5.2.9 а).

Измерения выполняют в соответствии со схемой измерения, указанной на рисунке А.10.

Рисунок А.7

Рисунок А.8

Рисунок А.9

Рисунок А.10

А.6.2. При выполнении измерения расстояния от края крыши кабины одного лифта до подвижных частей кабины, противовеса или уравновешивающего устройства другого лифта специалист, находясь на крыше кабины лифта, осуществляет следующие действия: устанавливает измерительную рулетку горизонтально, совместив торцевую грань рулетки с наружным краем противовеса противоположного лифта на расстоянии примерно 50 мм от левого и правого края противовеса; выполняет измерения по горизонтали до наружного края крыши кабины лифта.

Измерения выполняют в соответствии со схемой измерения, указанной на рисунке А.11.

А.6.3. При выполнении измерения ширины перегородки, установленной на всю высоту шахты лифта, следует установить измерительную рулетку горизонтально торцевой гранью с краем вертикальной поверхности противовеса, выполнить измерения по горизонтали до противоположного края поверхности противовеса, после чего необходимо выполнить измерения ширины перегородки. Ширина перегородки (H) должна быть не менее ширины противовеса H плюс 100 мм с каждой стороны.

Измерения выполняют в соответствии со схемой измерения, указанной на рисунке А.11.

Рисунок А.11

А.7. При выполнении измерения глубины приямка лифта (ГОСТ Р 53780-2010, подпункт 5.2.11.2) специалист, находясь в приямке лифта, осуществляет следующие действия: устанавливает измерительную рулетку вертикально, совместив ее торцевую грань с наружным краем внутренней горизонтальной поверхности порога двери шахты лифта на расстоянии примерно 50 мм от левого и правого элемента перекрытия проема двери шахты лифта; выполняет измерения по вертикали до пола приямка лифта.

Измерения выполняют в соответствии со схемой измерения, указанной на рисунке А.12.

Рисунок А.12

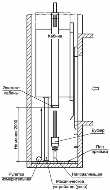
А.8. При выполнении измерения расстояния между выступающими элементами кабины и полом приямка лифта при нахождении кабины на механическом устройстве, обеспечивающем остановку кабины лифта в нижней части шахты [ГОСТ Р 53780-2010, подпункт 5.2.11.4 б)] специалист, находясь в приямке лифта, выполняет следующие действия: устанавливает измерительную рулетку вертикально, совместив торцевую грань с краем нижней части выступающего элемента кабины лифта (например, выступающий элемент нижней балки кабины и т.п.); выполняет измерения по вертикали до пола приямка лифта.

Измерения выполняют в соответствии со схемой измерения, указанной на рисунке А.13.

Рисунок А.13

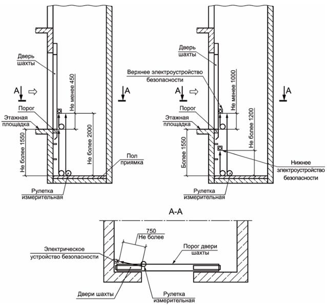
А.9. При выполнении измерения расстояния от пола приямка до управляющего элемента электрического устройства безопасности (ГОСТ Р 53780-2010, подпункт 5.2.11.6) следует установить измерительную рулетку вертикально, совместив ее торцевую грань с нижним краем управляющего элемента электрического устройства безопасности лифта; выполнить измерения по вертикали до пола приямка лифта.

Измерения выполняют в соответствии со схемой измерения, указанной на рисунке А.14.

А.10. При выполнении измерения расстояния над уровнем порога двери для входа в приямок до управляющего элемента электрического устройства безопасности (ГОСТ Р 53780-2010, подпункт 5.2.11.6) следует установить измерительную рулетку вертикально, совместив ее торцевую грань с нижним краем управляющего элемента электрического устройства безопасности лифта; выполнить измерения по вертикали до горизонтальной поверхности порога двери шахты лифта.

Измерения выполняют в соответствии со схемой измерения, указанной на рисунке А.14.

А.11. При выполнении измерения горизонтального расстояния от крайних точек порога в зоне проема двери до управляющего элемента электрического устройства безопасности (ГОСТ Р 53780-2010, подпункт 5.2.11.6) следует установить измерительную рулетку горизонтально, совместив ее торцевую грань с ближней выступающей частью управляющего элемента электрического устройства безопасности; выполнить измерения до точки пересечения горизонтальной плоскости, проходящей через выбранный элемент электрического устройства безопасности, с перпендикуляром, проведенным через ближайшую точку внутренней поверхности порога двери шахты лифта.

Измерения выполняют в соответствии со схемой измерения, указанной на рисунке А.14.

Рисунок А.14

А.12. При выполнении измерений горизонтального расстояния от крайних точек порога в зоне проема двери шахты лифта до управляющего элемента выключателя освещения (ГОСТ Р 53780-2010, подпункт 5.2.13) следует установить измерительную рулетку горизонтально, совместив ее торцевую грань с краем управляющего элемента выключателя освещения; выполнить измерения по горизонтали до ближайшей точки вертикальной внутренней поверхности проема двери шахты лифта.

Измерения выполняют в соответствии со схемой измерения, указанной на рисунке А.15.

Рисунок А.15

А.13. При выполнении измерений горизонтального расстояния между внутренней поверхностью шахты лифта и порогом кабины лифта (ГОСТ Р 53780-2010, подпункт 5.2.15.1) следует установить измерительную линейку горизонтально, прижав ее торцевую грань к краю внутренней вертикальной поверхности шахты лифта; выполнить измерения по горизонтали до края наружной горизонтальной поверхности порога кабины лифта.

На участке шахты лифта, не превышающей 500 мм, измерения выполняют в соответствии со схемой измерения, указанной на рисунке А.16. Допускается увеличение этого расстояния, как показано на рисунке А.17, до 200 мм на участке шахты, высота которого не превышает 500 мм.

Измерения выполняют в соответствии со схемами измерений, указанных на рисунках А.16 и А.17.

Рисунок А.16

Рисунок А.17

А.14. При выполнении измерений горизонтального расстояния между обрамлением дверного проема шахты лифта и ближней створкой раздвижных дверей кабины лифта (ГОСТ Р 53780-2010, подпункт 5.2.15.1) следует установить измерительную линейку горизонтально, прижав ее торцевую грань к краю внутренней вертикальной поверхности обрамления дверного проема шахты; выполнить измерения по горизонтали до края наружной вертикальной поверхности ближней створки раздвижных дверей кабины.

Измерения выполняют в соответствии со схемой измерения, указанной на рисунке А.18.

Рисунок А.18

А.15. Выполнение измерений горизонтального расстояния между порогом кабины и порогами дверей шахты согласно установленным требованиям (ГОСТ Р 53780-2010, подпункт 5.2.15.2)

А.15.1. Следует установить измерительную линейку горизонтально, прижав ее торцевую грань к краю наружной горизонтальной поверхности порога двери кабины (шахты) лифта, на расстоянии примерно 50 мм от левого и правого края элемента перекрытия проема двери кабины (шахты) и выполнить измерения по горизонтали до края внутренней горизонтальной поверхности порога двери шахты (кабины) лифта. Измерения выполняют последовательно по всем этажам.

А.15.2. Если уровень порога двери кабины по вертикали выше уровня порога двери шахты и наоборот, что не позволяет выполнить измерение, тогда следует установить кабину в зоне точной остановки.

Измерения выполняют в соответствии со схемой измерения, указанной на рисунке А.19.

Рисунок А.19

А.16. При выполнении измерений горизонтального расстояния между створками двери кабины и створками двери шахты лифта (ГОСТ Р 53780-2010, подпункт 5.2.15.3) следует установить измерительную линейку горизонтально, прижав ее торцевую грань к краю внутренней вертикальной поверхности створки двери шахты (кабины) лифта; выполнить измерения по горизонтали до вертикальной наружной поверхности створки двери кабины (шахты) лифта.

Измерения выполняют в соответствии со схемой измерения, указанной на рисунке А.20.

Рисунок А.20

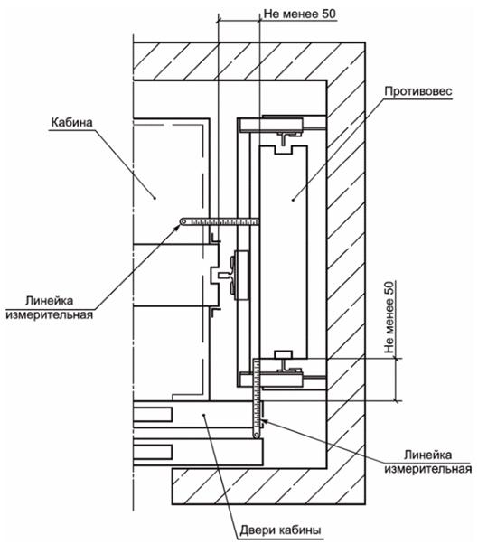
А.17. Выполнение измерений горизонтального расстояния между элементами кабины, противовеса или уравновешивающего устройства кабины согласно установленным требованиям (ГОСТ Р 53780-2010, подпункт 5.2.15.5)

Специалист, находясь на крыше кабины лифта, осуществляет следующие действия: устанавливает измерительную линейку горизонтально, прижав ее торцевой гранью к наружной поверхности противовеса; выполняет измерения расстояния по горизонтали до наружного края крыши кабины лифта.

Измерения выполняют в соответствии со схемой измерения, указанной на рисунке А.21.

А.18. При выполнении измерений расстояния между линией открывания двери в помещение с размещенным оборудованием лифта и краем горизонтальной площадки (ГОСТ Р 53780-2010, подпункт 5.3.2.2) следует установить измерительную рулетку горизонтально, прижав ее торцевой гранью к краю вертикальной поверхности притвора двери; выполнить измерения по горизонтали до края горизонтальной площадки.

Измерения выполняют в соответствии в соответствии с рисунком А.22.

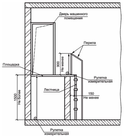
А.19. При выполнении измерений высоты перил лестничной площадки и лестницы, ведущей в помещение с размещенным оборудованием лифта (ГОСТ Р 53780-2010, подпункт 5.3.2.2), следует установить измерительную рулетку вертикально, прижав ее торцевой гранью к горизонтальной поверхности ступени лестницы или лестничной площадки, на расстоянии примерно 50 мм от левого и правого края поручня перил; выполнить измерения по вертикали до верхнего края поручня перил.

Измерения выполняют в соответствии с рисунками А.24 и А.25.

А.20. При выполнении измерений ширины марша лестницы в свету перед дверью в помещение с размещенным оборудованием лифта (ГОСТ Р 53780-2010, подпункт 5.3.2.2) следует установить измерительную рулетку горизонтально, совместив ее торцевую грань с краем ступени лестницы; выполнить измерения по горизонтали до противоположного края ступени лестницы.

Измерения выполняют в соответствии с рисунком А.22.

А.21. При выполнении измерений ширины ступени лестницы перед дверью в помещение с размещенным оборудованием лифта (ГОСТ Р 53780-2010, подпункт 5.3.2.2) следует установить измерительную рулетку горизонтально, совместив ее торцевую грань с краем проступи ступени лестницы; выполнить измерения по горизонтали до противоположного края проступи ступени лестницы.

Измерения выполняют в соответствии с рисунком А.22.

Рисунок А.21

Рисунок А.22

А.22. При выполнении измерений угла наклона лестницы перед входом в помещение с расположенным оборудованием лифта (ГОСТ Р 53780-2010, подпункт 5.3.2.2) следует установить угломер измерительной поверхностью на пол помещения у основания лестницы, совместив подвижную рейку угломера с боковой наклонной балкой лестницы, после чего зафиксировать ее в таком положении стопорным винтом и произвести отсчет по угломеру.

Измерения выполняют в соответствии с рисунком А.24.

А.23. При выполнении измерений высоты между площадкой и подходом к площадке (ГОСТ Р 53780-2010, подпункт 5.3.2.2) следует установить измерительную рулетку вертикально, совместив ее торцевую грань с поверхностью пола; выполнить измерения по вертикали до верхнего края горизонтальной поверхности площадки перед помещением с размещенным оборудованием лифта.

Измерения выполняют в соответствии с рисунками А.23, А.24 и А.25.

А.24. При выполнении измерений расстояния между ступенями и стеной (ГОСТ Р 53780-2010, подпункт 5.3.2.2) следует установить измерительную рулетку горизонтально, совместив ее торцевую грань с поверхностью стены; выполнить измерения по горизонтали до внутреннего края горизонтальной поверхности ступени лестницы.

Измерения выполняют в соответствии с рисунком А.25.

Рисунок А.23

Рисунок А.24

Рисунок А.25

А.25. При выполнении измерений высоты в свету дверного проема для доступа в машинное помещение лифта (ГОСТ Р 53780-2010, подпункт 5.3.3.4) следует установить лазерный дальномер вертикально скобой прибора на горизонтальную поверхность порога двери для доступа в машинное помещение лифта, нажав клавишу включения лазера, и направить его на нижний край горизонтальной поверхности элемента перекрытия проема двери для доступа в машинное помещение лифта. Выполнить измерения по вертикали нажатием клавиши еще раз. Измеренное расстояние появляется на жидкокристаллическом дисплее лазерного дальномера.

Измерения выполняют в соответствии со схемой измерения, указанной на рисунке А.26.

А.26. При выполнении измерений ширины в свету дверного проема двери для доступа в машинные помещения лифта (ГОСТ Р 53780-2010, подпункт 5.3.3.4) следует установить лазерный дальномер горизонтально скобой прибора на край вертикальной поверхности элемента перекрытия проема двери для доступа в машинное помещение лифта, нажав клавишу включения лазера, и направить его на противоположную вертикальную поверхность перекрытия проема двери для доступа в машинные помещения лифта. Выполнить измерения нажатием клавиши еще раз. Измеренное расстояние появляется на жидкокристаллическом дисплее лазерного дальномера.

Измерения выполняют в соответствии со схемой измерения, указанной на рисунке А.26.

А.27. При выполнении измерений высоты в свету дверного проема для доступа в блочные помещения лифта (ГОСТ Р 53780-2010, подпункт 5.3.3.5) следует установить лазерный дальномер вертикально скобой прибора на горизонтальную поверхность порога двери для доступа в блочные помещения лифта, нажав клавишу включения лазера, и направить его на горизонтальную поверхность элемента перекрытия проема двери для доступа в блочные помещения лифта. Выполнить измерения по вертикали нажатием клавиши еще раз. Измеренное расстояние появляется на жидкокристаллическом дисплее лазерного дальномера.

Измерения выполняют в соответствии со схемой измерения, указанной на рисунке А.27.

А.28. При выполнении измерений ширины в свету дверного проема двери для доступа в блочные помещения лифта (ГОСТ Р 53780-2010, подпункт 5.3.3.5) следует установить лазерный дальномер горизонтально скобой прибора на край вертикальной поверхности элемента перекрытия проема двери для доступа в блочные помещения лифта, нажав клавишу включения лазера, и направить его на противоположную поверхность элемента перекрытия проема двери для доступа в блочные помещения лифта. Выполнить измерения по горизонтали нажатием клавиши еще раз. Измеренное расстояние появляется на жидкокристаллическом дисплее лазерного дальномера.

Измерения выполняют в соответствии со схемой измерения, указанной на рисунке А.27.

А.29. При выполнении измерений размеров люка в свету для доступа людей в блочные помещения лифта (ГОСТ Р 53780-2010, подпункт 5.3.3.6) следует установить лазерный дальномер скобой прибора на расстоянии примерно 50 мм от поверхности элемента перекрытия проема люка для доступа людей в блочные помещения лифта, нажав клавишу включения лазера, и направить его на противоположную поверхность элемента перекрытия проема люка для доступа людей в блочные помещения лифта. Выполнить измерения нажатием клавиши еще раз. Измеренное расстояние появляется на жидкокристаллическом дисплее лазерного дальномера. Повторить процедуру измерения для двух других поверхностей перекрытия проема люка.

Измерения выполняют в соответствии со схемой измерения, указанной на рисунке А.28.

Рисунок А.26

Рисунок А.27

Рисунок А.28

А.30. При выполнении измерений высоты в свету зон обслуживания оборудования в машинном помещении лифта (ГОСТ Р 53780-2010, подпункт 5.3.3.9) следует установить лазерный дальномер вертикально скобой прибора на поверхность пола в зоне обслуживания оборудования машинного помещения лифта, нажав клавишу включения лазера. Выполнить измерения по вертикали нажатием клавиши еще раз. Измеренное расстояние появляется на жидкокристаллическом дисплее лазерного дальномера.

Измерения выполняют в соответствии со схемой измерения, указанной на рисунке А.29.

А.31. При выполнении измерений высоты в свету прохода к зонам обслуживания оборудования в машинном помещении лифта (ГОСТ Р 53780-2010, подпункт 5.3.3.9) следует установить лазерный дальномер вертикально скобой прибора на поверхность пола прохода к зоне обслуживания, нажав клавишу включения лазера. Направить его на элемент перекрытия (монтажная балка) зоны обслуживания в машинном помещении лифта. Выполнить измерения по вертикали нажатием клавиши еще раз. Измеренное расстояние появляется на жидкокристаллическом дисплее лазерного дальномера.

Измерения выполняют в соответствии со схемой измерения, указанной на рисунке А.29.

А.32. При выполнении измерений высоты над вращающимися частями лебедки лифта (ГОСТ Р 53780-2010, подпункт 5.3.3.9) следует установить лазерный дальномер вертикально скобой прибора на верхний край вращающейся части лебедки лифта (канатоведущий шкив), нажав клавишу включения лазера. Выполнить измерения по вертикали нажатием клавиши еще раз. Измеренное расстояние появляется на жидкокристаллическом дисплее лазерного дальномера.

Измерения выполняют в соответствии со схемой измерения, указанной на рисунке А.31.

Рисунок А.29

А.33. При выполнении измерений высоты в свету блочного помещения лифта (п. 5.3.3.9 ГОСТ Р 53780-2010, подпункт 5.3.3.9) следует установить лазерный дальномер вертикально скобой прибора на поверхность пола блочного помещения лифта, нажав клавишу включения лазера, и направить лазер на элемент перекрытия блочного помещения лифта. Выполнить измерения по вертикали нажатием клавиши еще раз. Измеренное расстояние появляется на жидкокристаллическом дисплее лазерного дальномера.

Измерения выполняют в соответствии со схемой измерения, указанной на рисунке А.31.

А.34. При выполнении измерений высоты над блоками лифта (ГОСТ Р 53780-2010, подпункт 5.3.3.9) следует установить лазерный дальномер вертикально скобой прибора на верхний край блока лифта, нажав клавишу включения лазера. Выполнить измерения по вертикали нажатием клавиши еще раз. Измеренное расстояние появляется на жидкокристаллическом дисплее лазерного дальномера.

Измерения выполняют в соответствии со схемой измерения, указанной на рисунке А.31.

Рисунок А.30

Рисунок А.31

А.35. При выполнении измерений высоты зоны обслуживания (свободной площадки) перед устройствами управления, расположенными в машинном помещении лифта (ГОСТ Р 53780-2010, подпункт 5.3.3.9), следует установить лазерный дальномер вертикально скобой прибора на поверхность пола машинного помещения в зоне обслуживания, нажав клавишу включения лазера. Выполнить измерения по вертикали нажатием клавиши еще раз. Измеренное расстояние появляется на жидкокристаллическом дисплее лазерного дальномера.

Измерения выполняют в соответствии со схемой измерения, указанной на рисунке А.32.

Рисунок А.32

А.36. При выполнении измерений высоты бортика вокруг отверстий над шахтой лифта (ГОСТ Р 53780-2010, подпункт 5.3.3.11) следует установить измерительную линейку вертикально торцевой гранью на плиту перекрытия или пол; выполнить измерения по вертикали до края верхней горизонтальной поверхности бортика вокруг отверстия над шахтой лифта.

Измерения выполняют в соответствии со схемой измерения, указанной на рисунке А.33.

А.37. При выполнении измерений расстояния от края отверстия до проходящих через него подвижных элементов (ГОСТ Р 53780-2010, подпункт 5.3.3.11) следует установить измерительную линейку горизонтально, совместив ее торцевую грань с точкой подвижного элемента (тяговый канат), ближайшей к внутреннему краю отверстия над шахтой лифта; выполнить измерения по горизонтали до внутреннего края отверстия над шахтой лифта. Измерения со стороны тяговых элементов кабины необходимо выполнять при нахождении кабины на уровне крайней верхней остановке, а измерения со стороны тяговых элементов противовеса - при нахождении кабины на уровне крайней нижней остановки.

Измерения выполняют в соответствии со схемой измерения, указанной на рисунке А.33.

Рисунок А.33

А.38. При выполнении измерений расстояния от пола блочного помещения лифта до электрического устройства безопасности (ГОСТ Р 53780-2010, подпункт 5.3.3.14) следует установить измерительную рулетку вертикально, прижав ее торцевой гранью к нижнему краю электрического устройства безопасности; выполнить измерения по вертикали до пола блочного помещения лифта.

Измерения выполняют в соответствии с рисунком А.34.

Рисунок А.34

А.39. Выполнение измерений высоты в свету проемов дверей шахты согласно установленным требованиям (ГОСТ Р 53780-2010, подпункт 5.4.1.4)

Специалист, находясь на этажной площадке лифта, осуществляет следующие действия: устанавливает лазерный дальномер вертикально скобой прибора на горизонтальную поверхность порога двери шахты на расстоянии примерно 50 мм от левого и правого края элементов перекрытия проема двери шахты, нажимает клавишу включения лазера и направляет лазер на нижний край горизонтальной поверхности верхнего элемента перекрытия проема двери шахты лифта; выполняет измерения по вертикали нажатием клавиши еще раз. Измеренное расстояние появляется на жидкокристаллическом дисплее лазерного дальномера. Измерения выполняют последовательно по всем этажам.

Измерения выполняют в соответствии со схемой измерения, указанной на рисунке А.35.

Рисунок А.35

А.40. При выполнении измерений превышения ширины проема двери шахты лифта в свету по отношению к ширине проема двери кабины лифта (ГОСТ Р 53780-2010, подпункт 5.4.1.5) следует установить штангенрейсмас основанием на вертикальную поверхность притвора створки двери шахты лифта, опустить разметочную ножку до соприкосновения с вертикальной поверхностью притвора створки двери кабины лифта. Зафиксировать положение разметочной ножки при помощи стопорных винтов. Произвести считывание показаний штангенрейсмаса. При проведении измерения используется фактическое состояние открытых дверей шахты и открытых дверей кабины.

Измерение ширины проема двери шахты проводят лазерным дальномером, установленным скобой прибора на вертикальную поверхность обрамления двери шахты на расстоянии примерно 50 мм от верхнего и нижнего края проема двери шахты. Измеренное расстояние появляется на жидкокристаллическом дисплее лазерного дальномера (после нажатия соответствующей кнопки). Измерения выполняют последовательно по всем этажам.

Измерения выполняют в соответствии со схемой измерения, указанной на рисунке А.36.

Допускается производить измерение с помощью угольника, приложенного к торцу двери кабины. Измерение расстояния между угольником и створкой двери шахты проводят с помощью металлической линейки.

Измерение ширины проема двери шахты проводят измерительной рулеткой.

Измерения выполняют в соответствии со схемой измерения, указанной на рисунке А.37.

Рисунок А.36

Рисунок А.37

А.41. При выполнении измерений зазоров между створками и порогом (ГОСТ Р 53780-2010, подпункт 5.4.1.11) специалист осуществляет следующие действия: устанавливает измерительную линейку вертикально, прижав ее торцевую грань к краю горизонтальной поверхности порога двери кабины (шахты) лифта, на расстоянии примерно 50 мм от левого и правого края створки двери кабины (шахты); выполняет измерения по горизонтали до нижнего края створки двери шахты (кабины) лифта.

Измерения выполняют в соответствии со схемой измерения, указанной на рисунке А.38.

А.42. При выполнении измерений зазоров у горизонтально-раздвижной двери при односторонне закрывающихся створках (ГОСТ Р 53780-2010, подпункт 5.4.1.11) специалист выполняет следующие действия: устанавливает измерительную линейку горизонтально, прижав ее торцевую грань к краю наружной вертикальной поверхности створки двери кабины (шахты) лифта в месте перекрытия одной створки другой, на расстоянии примерно 50 мм от верхней горизонтальной поверхности элемента перекрытия дверного проема шахты лифта и порога двери шахты лифта; выполняет измерения по горизонтали до края внутренней вертикальной поверхности другой створки.

Измерения выполняют в соответствии со схемой измерения, указанной на рисунке А.39.

Рисунок А.38

Рисунок А.39

А.43. При выполнении измерений расстояния между внешним краем крыши кабины лифта до ограждения шахты лифта (ГОСТ Р 53780-2010, подпункт 5.4.4.3.3) специалист, находясь на крыше кабины лифта, осуществляет следующие действия: устанавливает измерительную рулетку горизонтально, прижав ее торцевую грань к краю внутренней поверхности ограждения шахты лифта, на расстоянии примерно 50 мм от левого и правого края крыши кабины лифта; выполняет измерения по горизонтали до внешнего края крыши кабины лифта. Измерения выполняют со всех сторон крыши кабины лифта.

Измерения выполняют в соответствии со схемой измерения, указанной на рисунке А.40.

А.44. Выполнение измерений высоты обшивки (отбортовки) края крыши кабины лифта (ГОСТ Р 53780-2010, подпункт 5.4.4.3.3.1) следует произвести измерительной рулеткой по вертикали от нижнего края обшивки (отбортовки) до верхнего края обшивки (отбортовки) крыши кабины лифта.

Измерения выполняют в соответствии с рисунками А.41 и А.42.

А.45. При выполнении измерений высоты конструкции ограждения на крыше кабины лифта (ГОСТ Р 53780-2010, подпункт 5.4.4.3.3.1) следует установить измерительную рулетку вертикально, прижав ее торцевую грань к площадке зоны обслуживания крыши кабины лифта. Выполнить измерения по вертикали до верхнего края поручня ограждения крыши кабины лифта.

При зазоре от внешнего края крыши кабины лифта до внутренней поверхности ограждения шахты лифта не более 850 мм высота ограждения должна быть не менее 700 мм. При зазоре от внешнего края крыши кабины лифта до внутренней поверхности ограждения шахты лифта более 850 мм высота ограждения должна быть не менее 900 мм.

Измерения выполняют в соответствии с рисунками А.40, А.41 и А.42.

Рисунок А.40

Рисунок А.41

Рисунок А.42

А.46. При выполнении измерений зазора между наружным краем поручня и оборудованием, расположенным в шахте (противовес, выключатели, направляющие, кронштейны и т.п.) лифта (ГОСТ Р 53780-2010, подпункт 5.4.4.3.3.2), следует установить измерительную линейку горизонтально, прижав ее торцевой гранью поочередно к краю различных элементов оборудования, расположенного в шахте лифта (противовес, выключатели, направляющие, кронштейны и т.п.). Выполнить измерения по горизонтали до наружного края поручня ограждения крыши кабины лифта от каждого из указанных элементов оборудования.

Измерения выполняют в соответствии с рисунком А.43.

А.47. При выполнении измерений высоты вертикальной части щита под порогом кабины лифта (ГОСТ Р 53780-2010, подпункт 5.4.4.5) следует установить измерительную рулетку вертикально, совместив ее торцевую грань с верхней частью порога двери кабины лифта. Выполнить измерения по вертикали до линии скоса щита.

Измерения выполняют в соответствии со схемой измерения, указанной на рисунке А.44.

Рисунок А.43

Рисунок А.44

А.48. Выполнение измерений высоты кабины согласно установленным требованиям (ГОСТ Р 53780-2010, подпункт 5.4.4.6)

Специалист находится в кабине лифта и осуществляет следующие действия: устанавливает лазерный дальномер вертикально скобой прибора на горизонтальную поверхность пола кабины лифта на расстоянии примерно 50 мм от края стен купе кабины лифта; нажимает клавишу включения лазера и направляет лазер на нижний край горизонтальной поверхности потолка кабины лифта; выполняет измерения по вертикали нажатием клавиши еще раз. Измеренное расстояние появляется на жидкокристаллическом дисплее лазерного дальномера. При определении высоты купе кабины лифта находящиеся на потолочном перекрытии и выступающие не более 50 мм элементы (плафоны, решетки, багеты и т.д.) не учитываются.

Измерения выполняют в соответствии со схемой измерения, указанной на рисунке А.45.

Рисунок А.45

А.49. Выполнение измерений высоты в свету входного проема кабины лифтов, допускающих транспортирование людей, согласно установленным требованиям (ГОСТ Р 53780-2010, подпункт 5.4.4.7)

Специалист, находится в кабине лифта и осуществляет следующие действия: устанавливает лазерный дальномер вертикально скобой прибора на горизонтальную поверхность порога двери кабины на расстоянии примерно 50 мм от левого и правого края элементов перекрытия проема двери кабины, нажимает клавишу включения лазера и направляет лазер на нижней край горизонтальной поверхности верхнего элемента перекрытия проема двери кабины лифта; выполняет измерения по вертикали нажатием клавиши еще раз. Измеренное расстояние появляется на жидкокристаллическом дисплее лазерного дальномера.

Измерения выполняют в соответствии со схемой измерения, указанной на рисунке А.46.

А.50. При выполнении измерений размеров аварийного люка кабины лифта (ГОСТ Р 53780-2010, подпункт 5.4.4.9) следует установить лазерный дальномер горизонтально скобой прибора на внутренний край элемента перекрытия проема аварийного люка кабины лифта, нажав клавишу включения лазера, и направить его на противоположный внутренний край элемента перекрытия проема аварийного люка кабины лифта. Выполнить измерения нажатием клавиши еще раз. Измеренное расстояние появляется на жидкокристаллическом дисплее лазерного дальномера. Повторить измерения для двух других элементов перекрытия проема аварийного люка кабины лифта.

Измерения выполняют в соответствии со схемой измерения, указанной на рисунке А.47.

Рисунок А.46

Рисунок А.47

Приложение Б
(рекомендуемое)

ФОРМЫ ОТЧЕТНОЙ ДОКУМЕНТАЦИИ ПРИ ПРОВЕДЕНИИ ОБСЛЕДОВАНИЯ ЛИФТА, ОТРАБОТАВШЕГО НАЗНАЧЕННЫЙ СРОК СЛУЖБЫ

Б.1. Форма протокола испытаний при проведении обследования лифта с электрическим приводом

УТВЕРЖДАЮ
   
  Руководитель Испытательной лаборатории/лицо, уполномоченное на утверждение протокола,
согласно ГОСТ Р 58973, подраздел 5.18
   
  (должность, подпись, Ф.И.О., дата)
   
  М.П.

Протокол N _____
проверок, испытаний и измерений при проведении обследования лифта с электрическим приводом

Наименование испытательной лаборатории (центра):                                                          
Адрес испытательной лаборатории (центра):                                                              
Регистрационный номер аттестата аккредитации:                                                            
Специалист, проводивший проверки, испытания и измерения:                                                        
Заказчик:                                                                          
Специализированная организация:                                                                  
Адрес установки лифта (место осуществления лабораторной деятельности:                                                  
Контактные данные заказчика (адрес, телефон):                                                            
Юридический адрес:                             Фактический адрес:                                  
ОГРН                                   ; ИНН/КПП                                   .
Идентификационный номер лифта (рег., зав.):                                                              
Сведения о лифте:                                                                
назначение                                 ; наименование изготовителя                             ;
номинальная грузоподъемность                         кг; номинальная скорость м/с                             ;
количество остановок                             .                                        
Дата проведения проверок, испытаний и измерений:                                                      
Температура воздуха                       °C; относительная влажность воздуха                             %.  
Атмосферное давление                       кПа (мм рт. ст.)                                          
Национальный стандарт, содержащий методы проверок, испытаний и измерений: ГОСТ Р 53783-2010 "Лифты. Правила и методы оценки соответствия лифтов в период эксплуатации".      

Таблица 1

Сведения о лифте

Назначение (в соответствии с паспортом лифта)  
Управление (внутреннее, смешанное, наружное)  
Год изготовления  
Изготовитель лифта  
Дата ввода лифта в эксплуатацию  
Номинальная грузоподъемность, кг  
Номинальная скорость, м/с  
Число остановок  
Высота подъема, м  
Тип шахты (глухая, приставная и т.д.)  
Расположение машинного помещения (верхнее, нижнее, нижнее боковое, без МП и др.)  
Тип привода лифта (электрический, гидравлический)  
Тип привода дверей (ручной, автоматический)  

Таблица 2

Сведения о наличии и состоянии технической документации на лифт

Наименование технической документации Наличие технической документации Состояние технической документации Соответствие технической документации нормативным требованиям
Паспорт лифта      
Установочный (монтажный) чертеж      
Принципиальная электрическая схема      
Инструкция (руководство) по эксплуатации лифта      
Принципиальная гидравлическая схема
(для гидравлических лифтов)
     

Таблица 3

Сведения о средствах измерений, использованных при проведении проверок, испытаний и измерений

Наименование средства измерения Заводской номер Дата поверки Номер свидетельства о поверке Наименование организации, выполнившей поверку
         
         
         

Таблица 4

Перечень установленных требований к лифту, подлежащих контролю при обследовании лифта и результаты проверки этих требований (заполняется в соответствии с приложением Ж, таблица Ж.1, ГОСТ Р 53782-2010)

Общие требования безопасности, контролируемые при проведении обследования лифта с электрическим приводом Обозначение нормативного документа, с указанием приложения/пункта/подпункта, устанавливающего требования Результат проверки требования <*>
1 2 3
1. Соответствие точности автоматической остановки кабины лифта, допускающего транспортировку людей, установленным требованиям ГОСТ Р 53780-2010, пункт 4.7      
2. Расположение кабины и противовеса лифта в одной шахте ГОСТ Р 53780-2010, пункт 5.2.2      
3. Соответствие сплошного ограждения шахты установленным требованиям (для полностью огражденной шахты) ГОСТ Р 53780-2010, пункт 5.2.3      
4. Соответствие сплошного ограждения шахты установленным требованиям (для частично огражденной шахты) ГОСТ Р 53780-2010, пункт 5.2.4      
<*> Результат проверки требования: 1 - требование выполняется; 2 - требование не выполняется; 3 - требование не применимо.

Таблица 5

Результаты проверки состояния оборудования и контроля металлоконструкций лифта

Наименование проверенного оборудования, металлоконструкций Состояние оборудования, металлоконструкций <*> Примечание
Наличие дефектов, повреждений Наличие неисправности Наличие износа Наличие коррозии
Ограждение шахты          
Двери шахты          
Двери кабины          
Пост управления в кабине          
Посты управления на этажных площадках          
Указатели направления движения кабины          
Указатели местоположения кабины          
Ограждение кабины (стены, пол, потолок)          
Поручень в кабине лифта          
Светильники в кабине лифта          
Дверь машинного помещения          
Выключатель цепи освещения машинного помещения          
Выключатель цепи шахты лифта          
Ограждение (пол, потолок, стены, окна) машинного помещения          
Грузоподъемное устройство (балки)          
Люк для производства ремонтных работ          
Переговорное устройство          
Вводное устройство          
Шкаф (панель) управления          
Тормоз лебедки          
Электродвигатель лебедки          
Редуктор лебедки          
Канатоведущий шкив          
Ограничитель скорости          
           
           
           
<*> В каждой строке соответствующей графы таблицы ставится символ:
- "+" при наличии дефектов, повреждений, неисправностей, износа, коррозии;
- "-" при отсутствии дефектов, повреждений, неисправностей, износа, коррозии;
- строка не заполняется, если оборудование (металлоконструкции) отсутствует в конструкции обследуемого лифта.
В случае отсутствия, ослабления, нарушения крепления (соединения) символ "+" ставится в строке графы "Наличие дефектов, повреждений".

Таблица 6

Данные испытаний

Измеренный параметр Единица измерения Величина
Величина среднего ускорения (замедления) кабины лифта при экстренном торможении при испытании лифта по приложению В пункт В.3.1.2 ГОСТ Р 53783-2010 м/с2  
1. Величина рабочей скорости кабины при движении вверх м/с  
2. Величина рабочей скорости кабины при движении вниз м/с  
3. Величина скорости срабатывания ограничителя скорости кабины м/с  
4. Величина скорости срабатывания ограничителя скорости противовеса м/с  
5. Величина освещенности кабины на аппаратах управления лк  
6. Величина освещенности кабины на уровне пола лк  
7. Внутренние размеры купе кабины ширина мм  
глубина мм  
высота мм  

Таблица 7

Результаты проверки функционирования устройств безопасности лифта

Наименование проведенной проверки функционирования устройства безопасности лифта Обозначение нормативного документа, с указанием приложения/пункта/подпункта, устанавливающего требования Результат проверки функционирования
1. Проверка функционирования ограничителя скорости кабины ГОСТ Р 53783-2010, приложение В
пункт В.4.1.1
1. Ограничитель скорости приводит в действие ловители.
2. Скорость срабатывания ограничителя скорости находится в пределах, установленных ГОСТ Р 53780-2010, 5.4.7.1
2. Проверка функционирования ограничителя скорости противовеса ГОСТ Р 53783-2010, приложение В
пункт В.4.1.1
1. Ограничитель скорости приводит в действие ловители.
2. Скорость срабатывания ограничителя скорости находится в пределах, установленных ГОСТ Р 53780-2010, 5.4.7.2
3. Проверка функционирования ловителей кабины ГОСТ Р 53783-2010, приложение В
пункт В.4.1.2
1. Ловители останавливают и удерживают на направляющих движущуюся вниз кабину.
2. Ловители автоматически возвращаются в исходное положение после перемещения кабины
4. Проверка функционирования ловителей противовеса ГОСТ Р 53783-2010, приложение В
пункт В.4.1.2
1. Ловители останавливают и удерживают на направляющих движущийся вниз противовес.
2. Ловители автоматически возвращаются в исходное положение после перемещения противовеса
5. Проверка функционирования энергорассеивающего буфера кабины ГОСТ Р 53783-2010, приложение В
пункт В.4.1.3
1. Буфер ограничивает перемещение кабины вниз.
2. Уровень масла в гидравлическом буфере соответствует норме
6. Проверка функционирования энергорассеивающего буфера противовеса ГОСТ Р 53783-2010, приложение В
пункт В.4.1.3
1. Буфер ограничивает перемещение противовеса вниз.
2. Уровень масла в гидравлическом буфере соответствует норме
7. Проверка функционирования энергонакопительного буфера кабины ГОСТ Р 53783-2010, приложение В
пункт В.4.1.3
1. Повреждения и дефекты буфера отсутствуют.
2. Размеры буфера соответствуют монтажному (установочному) чертежу
8. Проверка функционирования энергонакопительного буфера противовеса ГОСТ Р 53783-2010, приложение В
пункт В.4.1.3
1. Повреждения и дефекты буфера отсутствуют.
2. Размеры буфера соответствуют монтажному (установочному) чертежу

Таблица 8

Результаты испытаний лифта

Наименование проведенного испытания лифта Обозначение нормативного документа, с указанием приложения/пункта/подпункта, устанавливающего требования Результат испытания
Испытание тормозной системы ГОСТ Р 53783-2010, приложение В пункт В.3.1.2 Тормоз останавливает привод лифта
Испытание электропривода электрических лифтов ГОСТ Р 53783-2010, приложение В пункт В.3.1.2 Не предусмотрено конструкцией лифта
Испытание сцепления канатов с канатоведущим шкивом или барабаном трения ГОСТ Р 53783-2010, приложение В пункт В.3.1.1 1. На нижнем этаже происходит полная остановка кабины до ее соприкосновения с буфером.
2. Подъем (подтягивание) кабины не происходит

Таблица 9

Результаты проверки соответствия электрооборудования лифта требованиям нормативной документации при визуальном контроле

Наименование составных элементов электрооборудования лифта Обозначение нормативного документа, с указанием приложения/пункта/подпункта, устанавливающего требования ГОСТ Р 53780, ГОСТ Р 53783 Результат визуального контроля
1. Аппараты защиты ГОСТ Р 53780-2010, подпункт 5.5.1.16
ГОСТ Р 53783-2010, приложение В пункт В.3.1.4
 
2. Электропроводка ГОСТ Р 53780-2010, подпункт 5.5.1.1, подпункт 5.5.1.2, 5.5.1.4, подпункт 5.5.1.5, подпункт 5.5.1.6, подпункт 5.5.1.9, подпункт 5.5.1.10
ГОСТ Р 53783-2010, приложение В пункт В.3.1.4
 
3. Электрооборудование ГОСТ Р 53780-2010, подпункты 5.5.1.1 - 5.5.1.13, подпункт 5.5.1.15
ГОСТ Р 53783-2010, приложение В пункт В.3.1.4
 
4. Освещение ГОСТ Р 53780-2010, подпункты 5.5.6.1 - 5.5.6.4, подпункты 5.5.6.6 - 5.5.6.15
ГОСТ Р 53783-2010, приложение В пункт В.3.1.4
 
5. Заземление (зануление) ГОСТ Р 53780-2010, подпункт 5.5.5.7, подпункт 5.5.5.8, подпункт 5.5.1.13, подпункт 5.5.1.14
ГОСТ Р 53783-2010, приложение В пункт В.3.1.4
 
6. Маркировка элементов электрооборудования лифта ГОСТ Р 53780-2010, подпункт 5.5.1.15, подпункт 5.5.5.2, подпункт 5.5.5.3  

Таблица 10

Данные испытаний изоляции электрических цепей и электрооборудования лифта

Наименование цепей и обмоток электрических машин Марка, сечение провода, кабеля (мм) Напряжение мегаомметра при испытании (В) Сопротивление изоляции (МОм)
Допустимое A-B B-C C-A A-N (PEN) B-N (PEN) C-N (PEN) A-PE B-PE C-PE N-PE
                           
                           
                           

Таблица 11

Данные измерительного контроля наличия цепи между заземленным электрооборудованием и элементами заземления (зануления) лифта

Наименование заземленного электрооборудования лифта Количество проверенных контактов Измеренное переходное сопротивление контактов (Ом)
     
     

Таблица 12

Данные испытания согласования параметров цепи "фаза - нуль" с характеристиками аппаратов защиты от сверхтока

Проверяемый участок цепи, место установки аппарата защиты Аппарат защиты от сверхтока Измеренное значение сопротивления цепи "фаза - нуль" (ОМ) Измеренное (расчетное) значение тока однофазного замыкания (А)
Типовое обозначение Тип расцепителя Номинальный ток In (А) Ток срабатывания расцепителя (А) A
L1
B
L2
C
L3
A
L1
B
L2
C
L3
                 

При проведении измерений проверено:

а) отсутствие предохранителей и автоматов в нулевом проводе;

б) соответствие плавких вставок и уставок автоматических выключателей проекту и требованиям нормативно-технической документации;

в) сечение нулевых проводов и жил кабелей.

Обозначение типов расцепителей:

1) B, C, D и т.д. - тип мгновенного расцепления.

2) МД - максимальный расцепитель тока мгновенного действия.

Таблица 13

Перечень выявленных при обследовании несоответствий и невыполненных требований, предъявляемых к лифту, установленных взаимосвязанными с ТР ТС 011/2011 стандартами

Номер проверки, испытания (таблица 4) Выявленные несоответствия Обозначение нормативного документа, с указанием приложения/пункта/подпункта, устанавливающего требования
1 Точность остановки кабины на 3-м этаже при движении вверх составляет 42 мм ГОСТ Р 53780-2010, пункт 4.7
4 Шахта лифта с боковых сторон имеет несплошное (сетчатое) ограждение ГОСТ Р 53780-2010, пункт 5.2.4
12 Расстояние между уровнем предназначенной для размещения обслуживающего персонала площадки на крыше кабины и расположенной в проекции кабины нижней частью перекрытия шахты составляет 920 мм ГОСТ Р 53780-2010, подпункт 5.2.10.1
129 Толкатель электромагнита тормоза лебедки не дублируется ГОСТ Р 53780-2010, подпункт 5.4.3.12 б)
143 На крыше кабины отсутствует электрическая розетка для подключения электрического инструмента с напряжением питания не более 254 В ГОСТ Р 53780-2010, подпункт 5.4.4.4, 5.5.6.5
144 Высота вертикального щита под порогом кабины составляет 165 мм ГОСТ Р 53780-2010, подпункт 5.4.4.5
162 Конструкция башмаков кабины не исключает выход кабины из направляющих ГОСТ Р 53780-2010, подпункт 5.4.4.14
166 Лифт оборудован ловителями резкого торможения кабины ГОСТ Р 53780-2010, подпункт 5.4.6.4

Таблица 14

Перечень выявленных при обследовании дефектов, повреждений, неисправностей, износа, коррозии

Выявленные дефекты, повреждения, неисправности, износ, коррозия
1. Отверстие 40 x 96 мм в сетчатом ограждении шахты в зоне 4-го этажа
2. Поверхностная коррозия щита ограждения шахты в зоне 1-го этажа
3. Не работает кнопка приказа 5-го этажа
4. Отсутствует указатель местоположения кабины на 1-м этаже
5. Отсутствует лампа в светильнике кабины
6. Износ зубьев червячного колеса редуктора лебедки составляет 0,5 мм
7. Осевой люфт червячного вала в подшипниках составляет 2 мм
8. Люфт КВШ на валу редуктора (ослаблено крепление)

Таблица 15

Перечень установленных требований к лифту, подлежащих контролю при обследовании лифта, и результаты проверки этих требований (заполняется согласно приложению Ж, таблица Ж.4, ГОСТ Р 53782-2010)

Специальные требования безопасности, контролируемые при проведении обследования лифта, предназначенного, в том числе, для перевозки инвалидов и маломобильных групп населения Обозначение нормативного документа, с указанием приложения/пункта/подпункта, устанавливающего требования Результат проверки требования <*>
1 2 3
1. Соответствие ширины дверного проема лифта в свету установленным требованиям ГОСТ Р 51631-2008, пункт 5.2.1      
2. Наличие автоматических горизонтально-раздвижных дверей шахты и кабины ГОСТ Р 51631-2008, пункт 5.2.1      
3. Наличие возможности регулирования времени задержки начала закрытия дверей кабины и шахты лифта ГОСТ Р 51631-2008, пункт 5.2.3      
<*> Результат проверки требования: 1 - требование выполняется; 2 - требование не выполняется; 3 - требование не применимо.

Таблица 16

Перечень установленных требований к лифту, подлежащих контролю при обследовании лифта, и результаты проверки этих требований (заполняется согласно приложению Ж, таблица Ж.5, ГОСТ Р 53782-2010)

Специальные требования безопасности, контролируемые при проведении обследования лифта, обеспечивающего транспортирование пожарных во время пожара Обозначение нормативного документа, устанавливающего соответствующее требование Результат проверки требования <*>
1 2 3
1. Соответствие грузоподъемности лифта установленным требованиям ГОСТ Р 52382-2010, пункт 5.2.1      
2. Соответствие размера кабины лифта, в котором предусматривается возможность транспортирования спасаемых людей на носилках, установленным требованиям ГОСТ Р 52382-2010, пункт 5.2.3      
3. Соответствие дверного проема кабины и шахты лифта установленным требованиям ГОСТ Р 52382-2010, пункт 5.2.4      
<*> Результат проверки требования: 1 - требование выполняется; 2 - требование не выполняется; 3 - требование не применимо.

Проверки, испытания, измерения провел:

Специалист      
  (подпись, штамп)   (Ф.И.О)

Б.2. Форма заключения по результатам обследования лифта, отработавшего назначенный срок службы

Заключение
по результатам обследования лифта, отработавшего назначенный срок службы
N __________

Адрес установки лифта:    
Регистрационный номер лифта:  
"Утверждаю"
       
  Руководитель испытательной лаборатории (центра)
       
  подпись   Ф.И.О.
       
      "___"____________ 20__ г.
      М.П.
       
Москва
2022

1. Вводная часть

Основание для проведения обследования лифта (заявка, договор и т.п.)  
Документ по стандартизации, в соответствии с которым проведено обследование лифта ГОСТ Р 53783-2010 "Лифты. Правила и методы оценки соответствия лифтов в период эксплуатации"
Сведения об испытательной лаборатории (центре)
Наименование испытательной лаборатории (центра)  
Адрес ИЛ (ИЦ)  
Руководитель ИЛ (ИЦ)  
Телефон, факс ИЛ (ИЦ)  
Сведения об экспертах Ф.И.О. Документ, подтверждающий квалификацию
Эксперт по оценке соответствия лифтов    
Специалист по оценке соответствия лифтов    
Специалист по оценке соответствия лифтов    
Аттестат испытательной лаборатории (центра)
Номер аттестата аккредитации  
Срок действия  

2. Сведения о лифте

Назначение (в соответствии с паспортом лифта)  
Управление (внутреннее, смешанное, наружное)  
Год изготовления  
Изготовитель лифта  
Дата ввода лифта в эксплуатацию  
Номинальная грузоподъемность, кг  
Номинальная скорость, м/с  
Число остановок  
Высота подъема, м  
Тип шахты (глухая, приставная и т.д.)  
Расположение машинного помещения (верхнее, нижнее, нижнее боковое, без МП и т.д.)  
Тип привода лифта (электрический, гидравлический)  
Тип привода дверей (ручной, автоматический)  

3. Сведения о владельце лифта (заявителе)

Наименование организации  
Уполномоченный представитель, должность  
ФИО  
Телефон, факс  

4. Сведения о средствах измерений, использованных при проведении проверок, испытаний и измерений

Наименование средства измерения Заводской номер Дата поверки Номер свидетельства о поверке Наименование организации, выполнившей поверку
         
         

5. Сведения о документах, рассмотренных в процессе обследования лифта

В процессе обследования лифта рассмотрены следующие документы:

- паспорт лифта;

- установочный (монтажный) чертеж;

- принципиальная электрическая схема;

- протокол проверок, испытаний и измерений при проведении обследования лифта от ...;

- протокол электроизмерительных работ от ..... (указывается в случае оформления результатов электроизмерительных работ отдельным протоколом);

- инструкция (руководство) по эксплуатации (указывается при наличии);

- принципиальная гидравлическая схема (для гидравлических лифтов).

6. Результаты обследования лифта

6.1. В процессе обследования лифта выявлены несоответствия и невыполненные требования, предъявляемые к лифту, установленные взаимосвязанными с [2] стандартами. Перечень выявленных несоответствий и невыполненных требований, предъявляемых к лифту, установленных взаимосвязанными с [2] стандартами, приведен в таблице 1.

Таблица 1

Выявленные несоответствия Обозначение нормативного документа, номер пункта
1. Точность остановки кабины на 3-м этаже при движении вверх составляет 42 мм ГОСТ Р 53780-2010,
пункт 4.7
2. Шахта лифта с боковых сторон имеет не сплошное (сетчатое) ограждение ГОСТ Р 53780-2010,
пункт 5.2.4
3. Расстояние между уровнем предназначенной для размещения обслуживающего персонала площадки на крыше кабины и расположенной в проекции кабины нижней частью перекрытия шахты составляет 920 мм ГОСТ Р 53780-2010,
подпункт 5.2.10.1
4. Толкатель электромагнита тормоза лебедки не дублируется ГОСТ Р 53780-2010,
подпункт 5.4.3.12 б
5. На крыше кабины отсутствует электрическая розетка для подключения электрического инструмента с напряжением питания не более 254 В ГОСТ Р 53780-2010,
подпункт 5.4.4.4, подпункт 5.5.6.5
6. Высота вертикального щита под порогом кабины составляет 165 мм ГОСТ Р 53780-2010,
подпункт 5.4.4.5
7. Конструкция башмаков кабины не исключает выход кабины из направляющих ГОСТ Р 53780-2010,
подпункт 5.4.4.14
8. Лифт оборудован ловителями резкого торможения кабины ГОСТ Р 53780-2010,
подпункт 5.4.6.4

6.2. В результате определения состояния оборудования лифта, включая устройства безопасности лифта, выявлены дефекты, повреждения, неисправности, износ и коррозия оборудования лифта. Перечень выявленных дефектов, повреждений, неисправностей, износа и коррозии приведен в таблице 2 (указываются в зависимости от наличия выявленных дефектов, повреждений, неисправностей, износа и коррозии).

Таблица 2

Выявленные дефекты, повреждения, неисправности, износ, коррозия Рекомендуемый срок устранения <*>
Отверстие 40 x 96 мм в сетчатом ограждении шахты в зоне 4-го этажа  
Поверхностная коррозия щита ограждения шахты в зоне 1-го этажа  
Не работает кнопка приказа 5-го этажа  
Отсутствует указатель местоположения кабины на 1-м этаже  
Отсутствует лампа в светильнике кабины  
Износ зубьев червячного колеса редуктора лебедки составляет 0,5 мм  
Осевой люфт червячного вала в подшипниках составляет 2 мм  
Люфт КВШ на валу редуктора (ослаблено крепление)  
Поверхностная коррозия рамы пола кабины лифта  
   
   
<*> Заполняется в формате: до "__" _______ 20__ г.

6.3. В результате проверки функционирования устройств безопасности лифта по ГОСТ Р 53783-2010, В.4.1.1 - В.4.1.3 (приложение В), выявлено, что устройства безопасности лифта функционируют в соответствии с установленными требованиями.

6.4. В результате испытаний лифта проведенных по ГОСТ Р 53783-2010, В.3.1.1, В.3.1.2 (приложение В), установлено, что лифт испытания выдержал.

6.5. Результаты испытания изоляции электрических цепей и электрооборудования, визуального контроля и измерительного контроля заземления (зануления) оборудования лифта положительные.

6.6. Результаты проверки технической документации на лифт приведены в таблице 3.

Таблица 3

Наименование технической документации Наличие технической документации Состояние технической документации Соответствие технической документации нормативным требованиям
Паспорт лифта      
Установочный (монтажный) чертеж      
Принципиальная электрическая схема      
Инструкция (руководство) по эксплуатации лифта      
Принципиальная гидравлическая схема
(для гидравлических лифтов)
     

7. Выводы и условия возможного продления срока использования лифта

7.1. Лифт соответствует (не соответствует) общим требованиям безопасности, установленным приложением 1, пункт 1 [2], и с учетом назначения лифта специальным требованиям безопасности, установленным приложением 1, пунктами 2, 3, 5 [2].

7.2. Техническое состояние оборудования и металлоконструкций допускает возможность продления срока использования лифта до 15 февраля 2025 г. (включительно) при соблюдении следующих условий:

а) использования лифта по назначению и в соответствии с руководством (инструкцией) по эксплуатации;

б) выполнения осмотров, технического обслуживания и ремонтов лифта в соответствии с руководством (инструкцией) по эксплуатации;

в) соблюдения условий эксплуатации лифта;

г) проведения оценки соответствия в форме периодического и частичного технического освидетельствования в соответствии с требованиями ГОСТ Р 53783-2010.

8. Необходимые мероприятия по обеспечению соответствия лифта требованиям [2]

Владельцу лифта в срок не позднее 15 февраля 2025 г. рекомендуется принять решение о проведении модернизации, замены лифта или выводе лифта из эксплуатации.

В случае принятия решения о модернизации в ходе ее выполнения, в срок не позднее 15 февраля 2025 г. необходимо:

- устранить выявленные несоответствия, указанные в пунктах 2 - 8 таблицы 1 настоящего заключения;

- привести в соответствие с требованиями [2] и ГОСТ Р 53780-2010 техническую документацию, указанную в таблице 3 настоящего заключения.

9. Дополнительные рекомендации

Рекомендуется:

- устранить выявленные несоответствие, указанное в пункте 1 таблицы 1 настоящего заключения в срок до "___"_________ 20__ г.;

- устранить выявленные дефекты, повреждения, неисправности, указанные в таблице 2 настоящего заключения в рекомендованные сроки.

Эксперт       .
  подпись   ФИО  

Б.3. Рекомендуемая форма записи в паспорте лифта при проведении обследования

Дата Результаты технического освидетельствования и оценки соответствия лифта Срок следующего освидетельствования
___.__________.20__ Проведено обследование лифта, отработавшего назначенный срок службы, по ГОСТ Р 53783-2010.
Срок использования лифта продлен до "___"___________ 20__ г.
Подпись, Ф.И.О. (штамп) специалиста
 

БИБЛИОГРАФИЯ

[1] Федеральный закон от 3 июля 2016 г. N 238-ФЗ "О независимой оценке квалификации"
[2] Технический регламент Таможенного союза ТР ТС 011/2011 Безопасность лифтов