Лифты. Проверки, испытания и измерения. Часть 1. Порядок проведения измерений и правила оформления результатов освидетельствования лифтов перед вводом в эксплуатацию. ГОСТ р 70368.1-2022

(утв. Приказом Росстандарта от 29.09.2022 N 1024-СТ)
Редакция от 29.09.2022 — Действует с 01.01.2023

НАЦИОНАЛЬНЫЙ СТАНДАРТ РОССИЙСКОЙ ФЕДЕРАЦИИ

ЛИФТЫ.

ПРОВЕРКИ, ИСПЫТАНИЯ И ИЗМЕРЕНИЯ

ЧАСТЬ 1

ПОРЯДОК ПРОВЕДЕНИЯ ИЗМЕРЕНИЙ И ПРАВИЛА ОФОРМЛЕНИЯ РЕЗУЛЬТАТОВ ОСВИДЕТЕЛЬСТВОВАНИЯ ЛИФТОВ ПЕРЕД ВВОДОМ В ЭКСПЛУАТАЦИЮ

Lifts. Checking, tests and measurements.
Part 1. The procedure for conducting measurements and rules for registration of the results of the examination of lifts before operation

ГОСТ Р 70368.1-2022

Дата введения
1 января 2023 года

Предисловие

1 РАЗРАБОТАН Ассоциацией "Российское лифтовое объединение" (Ассоциация "РЛО"), Саморегулируемой организацией "Межрегиональная Ассоциация организаций по оценке соответствия "Русьэкспертлифт" (СРО "Русьэкспертлифт")

2 ВНЕСЕН Техническим комитетом по стандартизации ТК 209 "Лифты, эскалаторы, пассажирские конвейеры и подъемные платформы для инвалидов"

3 УТВЕРЖДЕН И ВВЕДЕН В ДЕЙСТВИЕ Приказом Федерального агентства по техническому регулированию и метрологии от 29 сентября 2022 г. N 1024-ст

4 ВВЕДЕН ВПЕРВЫЕ

Правила применения настоящего стандарта установлены в статье 26 Федерального закона от 29 июня 2015 г. N 162-ФЗ "О стандартизации в Российской Федерации". Информация об изменениях к настоящему стандарту публикуется в ежегодном (по состоянию на 1 января текущего года) информационном указателе "Национальные стандарты", а официальный текст изменений и поправок - в ежемесячном информационном указателе "Национальные стандарты". В случае пересмотра (замены) или отмены настоящего стандарта соответствующее уведомление будет опубликовано в ближайшем выпуске ежемесячного информационного указателя "Национальные стандарты". Соответствующая информация, уведомление и тексты размещаются также в информационной системе общего пользования - на официальном сайте Федерального агентства по техническому регулированию и метрологии в сети Интернет (www.rst.gov.ru)

Введение

Настоящий стандарт разработан с целью подтверждения соответствия лифтов и устанавливает порядок проведения измерений, требования к условиям измерений и правила оформления отчетной документации по результатам проведения полного технического освидетельствования лифтов.

Настоящий стандарт является дополнением к стандартам, содержащим правила и методы исследований (испытаний) и измерений, в том числе правила отбора образцов:

- ГОСТ Р 53782-2010 "Лифты. Правила и методы оценки соответствия лифтов при вводе в эксплуатацию";

- ГОСТ 34582-2019 "Лифты. Правила и методы испытаний, измерений и проверок перед вводом в эксплуатацию".

Настоящий стандарт разработан с учетом ГОСТ ISO/IEC 17025-2019 "Общие требования к компетентности испытательных и калибровочных лабораторий" и ГОСТ Р 58973-2020 "Оценка соответствия. Правила к оформлению протоколов испытаний".

1 Область применения

Настоящий стандарт устанавливает порядок и методики проведения измерений при оценке соответствия смонтированного на объекте лифта в форме полного технического освидетельствования перед вводом в эксплуатацию.

Стандарт содержит рекомендации по формам отчетности по результатам проверок, измерений и испытаний, выполненных при полном техническом освидетельствовании лифта перед вводом в эксплуатацию.

Приведенные в стандарте методики измерений допускается применять при монтаже лифта на объекте, а также на других стадиях жизненного цикла лифта.

2 Нормативные ссылки

В настоящем стандарте использованы нормативные ссылки на следующие стандарты:

ГОСТ 164 Штангенрейсмасы. Технические условия

ГОСТ 166 (ИСО 3599-76) Штангенциркули. Технические условия

ГОСТ 427 Линейки измерительные металлические. Технические условия

ГОСТ 5378 Угломеры с нониусом. Технические условия

ГОСТ 7502 Рулетки измерительные металлические. Технические условия

ГОСТ 33652-2019 (EN 81-70:2018) Лифты. Специальные требования безопасности и доступности для инвалидов и других маломобильных групп населения

ГОСТ 33653-2019 Лифты. Специальные требования безопасности. Вандалозащищенность

ГОСТ 33984.1-2016 (EN 81-20:2014) Лифты. Общие требования безопасности к устройству и установке. Лифты для транспортирования людей или людей и грузов

ГОСТ 34305-2017 (EN 81-71:2018) Лифты пассажирские. Лифты для пожарных

ГОСТ 34488-2018 отменен. Взамен него с 01.06.2024 введен в действие ГОСТ 34488-2022.

ГОСТ 34488-2018 Лифты грузовые малые. Общие требования безопасности к устройству и установке

ГОСТ 34582-2019 Лифты. Правила и методы испытаний, измерений и проверок перед вводом в эксплуатацию

ГОСТ ISO/IEC 17025-2019 Общие требования к компетентности испытательных и калибровочных лабораторий

ГОСТ Р 53340 Приборы геодезические. Общие технические условия

ГОСТ Р 53780-2010 (EN 81-1:1998, EN 81-2:1998) Лифты. Общие требования безопасности к устройству и установке

ГОСТ Р 53782-2010 Лифты. Правила и методы оценки соответствия лифтов при вводе в эксплуатацию

ГОСТ Р 56943-2016 Лифты. Общие требования безопасности к устройству и установке. Лифты для транспортирования грузов

ГОСТ Р 58973-2020 Оценка соответствия. Правила к оформлению протоколов испытаний

Примечание - При пользовании настоящим стандартом целесообразно проверить действие ссылочных стандартов в информационной системе общего пользования - на официальном сайте Федерального агентства по техническому регулированию и метрологии в сети Интернет или по ежегодному информационному указателю "Национальные стандарты", который опубликован по состоянию на 1 января текущего года, и по выпускам ежемесячного информационного указателя "Национальные стандарты" за текущий год. Если заменен ссылочный стандарт, на который дана недатированная ссылка, то рекомендуется использовать действующую версию этого стандарта с учетом всех внесенных в данную версию изменений. Если заменен ссылочный стандарт, на который дана датированная ссылка, то рекомендуется использовать версию этого стандарта с указанным выше годом утверждения (принятия). Если после утверждения настоящего стандарта в ссылочный стандарт, на который дана датированная ссылка, внесено изменение, затрагивающее положение, на которое дана ссылка, то это положение рекомендуется применять без учета данного изменения. Если ссылочный стандарт отменен без замены, то положение, в котором дана ссылка на него, рекомендуется применять в части, не затрагивающей эту ссылку.

3 Термины и определения

В настоящем стандарте применены термины по ГОСТ 164, ГОСТ 166, ГОСТ 427, ГОСТ 5378, ГОСТ 7502, ГОСТ 33652, ГОСТ 33653, ГОСТ 33984.1, ГОСТ 34305, ГОСТ 34488, ГОСТ 34582, ГОСТ ISO/IEC 17025, ГОСТ Р 53340, ГОСТ Р 53780, ГОСТ Р 53782, ГОСТ Р 56943, ГОСТ Р 58973, а также следующие термины с соответствующими определениями:

3.1 измерение: Совокупность операций, выполняемых для определения количественного значения величины.

3.2 калибровка средств измерений: Совокупность операций, выполняемых в целях определения действительных значений метрологических характеристик средств измерений.

3.3 методика измерений: Совокупность конкретно описанных операций, выполнение которых обеспечивает получение результатов измерений с установленными показателями точности.

3.4 референтная методика [метод] измерений: Аттестованная методика (метод) измерений, используемая для оценки правильности результатов измерений, полученных с использованием других методик (методов) измерений одних и тех же величин.

3.5 первичная референтная методика [метод] измерений: Референтная методика (метод) измерений, позволяющая(ий) получать результаты измерений без их прослеживаемости.

Примечание - Первичная референтная методика (метод) измерений, находящая(ий)ся в федеральной собственности, является государственной первичной референтной методикой (методом) измерений.

3.6 прослеживаемость: Свойство эталона единицы величины, средства измерений или результата измерений, заключающееся в документально подтвержденном установлении их связи с государственным первичным эталоном или национальным первичным эталоном иностранного государства соответствующей единицы величины посредством сличения эталонов единиц величин, поверки, калибровки средств измерений.

3.7 прямое измерение: Измерение, при котором искомое значение величины получают непосредственно от средства измерений.

3.8 средство измерений: Техническое средство, предназначенное для измерений.

3.9 технические системы и устройства с измерительными функциями: Технические системы и устройства, которые наряду с их основными функциями выполняют измерительные функции.

4 Условия и порядок проведения измерений, испытаний

4.1 Требования к персоналу, участвующему в измерениях

4.1.1 Специалисты аккредитованных организаций должны:

- иметь высшее, среднее профессиональное или дополнительное профессиональное образование по профилю, соответствующему области аккредитации, либо ученой степени по специальности и (или) направлению подготовки, соответствующему области аккредитации;

- иметь опыт работы по исследованиям (испытаниям), измерениям в области аккредитации, указанной в заявлении об аккредитации или в реестре аккредитованных лиц не менее двух лет;

- подтвердить свою квалификацию в соответствии с порядком, предусмотренным [1].

4.1.2 Специалист аккредитованной испытательной лаборатории (центра) должен знать:

- устройство, конструктивные особенности и принципы действия лифтов;

- порядок, организацию и технологию проведения испытаний, проверок и измерений на лифтах;

- порядок, методики (методы) измерений, проводимых при выполнении работ;

- порядок, методики и технологию проведения электроизмерительных работ на лифтах;

- порядок, организацию и технологию проведения оценки соответствия лифтов и устройств безопасности лифтов;

- правила применения технических средств и средств измерений;

- элементарные сведения по теории погрешностей и обработке результатов измерений;

- эксплуатационную и техническую документацию (паспорт, техническое описание, инструкцию по эксплуатации) применяемых средств измерений;

- правила ведения технической и эксплуатационной документации;

- основы организации труда, производства и управления;

- основы трудового законодательства;

- правила по охране труда, безопасные методы и приемы труда;

- требования по охране труда, установленные правилами, нормами, инструкциями, действующими в аккредитованной испытательной лаборатории (центре) и установленными на объекте проведения измерений.

4.1.3 Специалист аккредитованной испытательной лаборатории (центра) руководствуется [2], законами и иными нормативными правовыми актами Российской Федерации. Нормативно-технической и методической документацией и иными документами, регламентирующими обеспечение безопасной эксплуатации лифтов, а также настоящим стандартом.

4.2 Условия проведения измерений

4.2.1 При выполнении измерений соблюдают следующие условия: температура окружающего воздуха, влажность и атмосферное давление должны быть в пределах, указанных в утверждении типа средства измерения. В случае отсутствия этих данных в утверждении типа средства измерения необходимо руководствоваться эксплуатационной документацией (паспортом, техническим описанием, инструкцией по эксплуатации) применяемого средства измерения. При выполнении измерений соблюдают также условия по температуре окружающего воздуха и относительной влажности, указанные в паспорте лифта.

4.2.2 Должен быть обеспечен свободный доступ к местам выполнения измерений.

4.2.3 Пространство, в котором выполняются измерения, должно быть достаточно свободным для размещения специалиста и средства измерения.

4.2.4 Измерения выполняются с учетом особенностей мест выполнения измерений.

4.2.5 При определении результата измерения прямая линия, проходящая через глаз наблюдателя и отметку шкалы прибора, соответствующую считываемому показанию, должна быть перпендикулярна плоскости шкалы средства измерения (это не относится к средствам измерений с цифровым отсчетом).

4.2.6 Освещенность в местах выполнения измерений должна быть достаточной при проведении работ (допускается применять переносное освещение).

4.2.7 При выполнении измерений геометрических размеров средство измерения следует прикладывать к измерительной поверхности плотно (без зазоров) - так, чтобы нулевое деление совпадало с началом измеряемой поверхности.

4.2.8 В местах выполнения измерений должны отсутствовать остаточная деформация, дефекты, повреждения, влияющие на качество измерений.

4.3 Подготовка к проведению измерений

4.3.1 При подготовке к выполнению измерений необходимо:

- внимательно осмотреть и подготовить средство измерений к работе в соответствии с эксплуатационной и технической документацией (паспортом, техническим описанием, инструкцией по эксплуатации применяемого средства измерения);

- убедиться в том, что обеспечены требования, указанные в подразделе 4.4 настоящего стандарта.

4.3.2 Не допускается:

- применение средств измерений неутвержденного типа, не прошедших поверку в установленном порядке, не пригодных к измерению (имеющих вмятины, забоины, трещины, расслоения, глубокие царапины, следы коррозии);

- при выполнении измерений измерительной рулеткой - провисание и перекос ленты;

- при выполнении измерений лазерным дальномером - направлять луч лазера на отражающие (например, зеркальные, глянцевые и т.п.) или прозрачные (например, стеклянные и т.п.) поверхности, в этом случае на указанные поверхности наносится непрозрачная клейкая лента (скотч), бумага и т.п.;

- при выполнении измерения люксметром - попадание тени от человека и посторонних предметов на измерительный датчик.

4.4 Требования безопасности и охраны труда

4.4.1 При выполнении измерений необходимо соблюдать требования охраны труда на объекте проведения измерений.

4.4.2 При выполнении измерений при полном техническом освидетельствовании лифта обеспечение безопасных условий проведения измерений и управление лифтом (переключения и иные операции на лифте) возлагается на персонал специализированной лифтовой организации.

4.4.3 При выполнении измерений в кабине лифта и на этажной площадке необходимо убедиться в том, что:

- кабина лифта после автоматической остановки остается неподвижной;

- при подаче команды из кабины или с этажной площадки эти команды регистрируются и выполняются в логической последовательности по направлению движения кабины;

- при необходимости выполнения измерения с открытыми дверями шахты или кабины лифта на лифте с горизонтально раздвижными автоматическими дверями исключена возможность закрывания двери кабины и шахты лифта (например, удерживая кнопку открывания автоматических дверей).

4.4.4 При выполнении измерений в машинном (блочном) помещении необходимо убедиться в том, что вводное устройство лифта отключено.

4.4.5 При выполнении измерений на крыше кабины, в шахте и приямке лифта необходимо убедиться в том, что:

- лифт выведен из режима "Нормальная работа" и, при необходимости, переведен в режим "Ревизия";

- кабина лифта остается неподвижной до поступления команды с поста управления режима "Ревизия".

4.4.6 При выполнении измерений запрещается:

- выполнение других работ, не связанных с выполнением измерений;

- нахождение посторонних лиц, не связанных с выполнением измерений.

4.4.7 При выявлении нарушений, влияющих на безопасность проведения измерений, работы должны быть прекращены или приостановлены.

Продолжение измерений допускается после устранения причин, вызвавших их прекращение или приостановку.

4.5 Состав необходимых средств измерений для проведения измерений (дополнительная оснастка, приспособления и вспомогательное оборудование)

4.5.1 При выполнении измерений линейных размеров применяют средства измерений:

- штангенрейсмас по ГОСТ 164;

- штангенциркуль по ГОСТ 166;

- линейку измерительную металлическую по ГОСТ 427;

- рулетку измерительную металлическую по ГОСТ 7502;

- угломер с нониусом по ГОСТ 5378;

- дальномер лазерный по ГОСТ Р 53340 и др.

4.5.2 Допускается применение других типов средств измерений (в том числе комбинированных), метрологические характеристики которых не хуже приведенных в 4.5.1, эти средства измерения должны быть утвержденного типа, прошедшими поверку в установленном порядке.

4.5.3 При необходимости совместно со средством измерения могут применяться дополнительная оснастка, приспособления или вспомогательное оборудование. Вспомогательное оборудование может быть неутвержденного типа и не проходить поверку и калибровку в установленном порядке. При этом вспомогательное оборудование должно быть пригодно к использованию (не иметь вмятин, забоин, трещин, расслоений, глубоких царапин, следов коррозии).

4.5.4 Для измерения размеров иным способом, отличающимся от указанных в настоящем стандарте, должна быть разработана соответствующая методика проведения измерений и проведена(о) верификация (внедрение).

4.6 Требования к показателям точности измерений

Относительная погрешность измерения определяется в соответствии с утверждением типа средства измерения.

Абсолютно точных измерений не существует. При проведении измерения его результат зависит от разных факторов: методики измерения, квалификации специалиста, внешних условий и др. Если измерять одну и ту же величину несколько раз одним способом и в одинаковых условиях, то, как правило, эти показания каждый раз будут разными.

Измерения на смонтированном лифте относятся к техническим измерениям, не требующим высокоточных средств измерений, а погрешность результата определяется характеристиками средств измерений.

4.7 Проведение измерений и оформление результатов

4.7.1 Выполнение измерений осуществляется по методикам, указанным в приложении А настоящего стандарта.

Методики измерений, приведенные в приложении А, применяются по отношению к лифтам, предназначенным для транспортирования людей и (или) грузов, к лифтам, предназначенным для транспортирования маломобильных групп населения, пожарных во время пожара, а также к лифтам, которые могут быть подвергнуты преднамеренным повреждениям лифтового оборудования (вандализм). Для лучшего понимания объекта измерения в методиках даны ссылки на наиболее широко применяемый ГОСТ Р 53780.

При применении одной и той же методики могут быть получены разные результаты измерения (например, точность остановки кабины лифта, расстояние между порогами дверей шахты и кабины лифта и др.).

4.7.2 Оформление результатов измерений

В приложении Б настоящего стандарта приведены правила оформления отчетной документации по результатам проведения полного технического освидетельствования.

Приложение А
(обязательное)

МЕТОДИКИ ПРОВЕДЕНИЯ ИЗМЕРЕНИЙ ПРИ ПОЛНОМ ТЕХНИЧЕСКОМ ОСВИДЕТЕЛЬСТВОВАНИИ ЛИФТОВ ПЕРЕД ВВОДОМ В ЭКСПЛУАТАЦИЮ

А.1 Выполнение измерений точности автоматической остановки кабины лифта, допускающего транспортирование людей, согласно установленным требованиям (ГОСТ Р 53780-2010, подраздел 4.7)

А.1.1 Специалист при нахождении в кабине или на этажной площадке осуществляет следующие действия (измерения следует выполнять при незагруженной кабине лифта). Это происходит последовательно по всем этажам как вверх, так и вниз, на всех этажных площадках после автоматической остановки кабины лифта на уровне этажной площадки.

А.1.2 Измерения выполняют в соответствии со схемами измерений, указанными на рисунках А.1 и А.2 в режиме "Нормальная работа" (допускается в режиме "Погрузка" при наличии такого режима работы):

а) если уровень порога двери кабины по вертикали выше уровня порога двери шахты, устанавливают штангенрейсмас основанием на горизонтальную поверхность порога двери шахты, на расстоянии примерно 50 мм от левого и правого края элемента перекрытия проема двери шахты. Опускают рамку штангенрейсмаса разметочной ножкой до горизонтальной поверхности порога двери кабины лифта. Фиксируют положение разметочной рейки при помощи стопорных винтов. Производят отсчет показаний штангенрейсмаса, подняв его в положение, удобное для отсчета;

б) если уровень порога двери кабины по вертикали ниже уровня порога двери шахты, устанавливают штангенрейсмас основанием на горизонтальную поверхность порога двери кабины на расстоянии примерно 50 мм от левого и правого края элемента перекрытия проема двери кабины. Опускают рамку штангенрейсмаса разметочной ножкой до горизонтальной поверхности порога двери шахты лифта. Фиксируют положение разметочной рейки при помощи стопорных винтов. Производят отсчет показаний штангенрейсмаса, подняв его в положение, удобное для отсчета.

Рисунок А.1

Рисунок А.2

А.1.3 Допускается производить измерения с использованием вспомогательного оборудования в соответствии с рисунками А.1 и А.2:

а) если уровень порога двери кабины по вертикали выше уровня порога двери шахты, устанавливают угольник основанием на горизонтальную поверхность порога двери кабины на расстоянии примерно 50 мм от левого и правого края элемента перекрытия проема двери шахты. Производят отсчет показаний линейкой от порога двери шахты до угольника;

б) если уровень порога двери кабины по вертикали ниже уровня порога двери шахты, устанавливают угольник основанием на горизонтальную поверхность порога двери шахты на расстоянии примерно 50 мм от левого и правого края элемента перекрытия проема двери кабины. Производят отсчет показаний линейкой от порога двери кабины до угольника.

А.2 Выполнение измерений ограждения шахты согласно установленным требованиям (для частично огражденной шахты) (ГОСТ Р 53780-2010, пункт 5.2.4; проектная документация по установке лифта)

А.2.1 При выполнении измерения высоты от пола этажной площадки до верхнего края сплошного ограждения или потолочного перекрытия со стороны двери шахты лифта специалист, находясь на этажной площадке, осуществляет следующие действия: совмещает торцевую грань рулетки с верхним краем горизонтальной поверхности сплошного ограждения со стороны двери шахты на расстоянии примерно 50 мм от левого и правого края ограждения шахты лифта и выполняет измерение по вертикали до пола этажной площадки лифта.

Измерения выполняют в соответствии со схемой измерения, указанной на рисунке А.3.

Рисунок А.3

А.2.2 При выполнении измерения высоты частичного несплошного ограждения шахты лифта со стороны, не имеющей двери шахты лифта, специалист, находясь на этажной площадке, осуществляет следующие действия: совмещает торцевую грань рулетки с верхним краем горизонтальной поверхности сплошного ограждения со стороны, не имеющей двери шахты, на расстоянии примерно 50 мм от левого и правого края ограждения шахты и выполняет измерения по вертикали до пола этажной площадки лифта.

Если расстояние до движущихся частей лифта превышает 500 мм, то высоту ограждения со стороны, не имеющей двери шахты лифта, можно последовательно уменьшать, как показано на рисунке А.4, до высоты не менее 1100 мм на расстоянии до движущихся частей лифта 2000 мм.

Рисунок А.4

Измерения выполняют в соответствии со схемой измерения, указанной на рисунке А.4.

А.2.3 При выполнении измерения расстояния между ограждением и краем межэтажных перекрытий, ступеней и площадок (ГОСТ Р 53780-2010, пункт 5.2.4) специалист, находясь на крыше кабины лифта, осуществляет следующие действия: устанавливает измерительную линейку (или рулетку) горизонтально на расстоянии примерно 50 мм от левого и правого края ступени или площадки и совмещает ее торцевую грань с внутренним краем ограждения шахты лифта; выполняет измерения по горизонтали до наружного края межэтажного перекрытия (ступени, площадки).

А.3 Выполнение измерений, связанных с установкой аварийных дверей, при расстоянии между порогами проемов дверей шахты лифта на смежных этажных площадках более 11000 мм и невозможности перехода пассажиров из кабины одного лифта в кабину соседнего лифта (ГОСТ Р 53780-2010, пункт 5.2.6)

При выполнении измерений расстояния между порогами проемов дверей шахты лифта на смежных этажных площадках специалист, находясь на этажной площадке, осуществляет следующие действия (при выполнении измерения можно воспользоваться матовой пластиной толщиной не более 2 + 1 мм для установки ее на смежном пороге двери шахты): устанавливает лазерный дальномер вертикально, совместив скобу с верхним краем внутренней горизонтальной поверхности порога двери шахты на расстоянии примерно 50 мм от левого и правого края элементов перекрытия проема двери шахты; нажимает клавишу включения лазера и направляет его на матовую пластину; выполняет измерения по вертикали до края горизонтальной поверхности порога двери шахты лифта на смежной этажной площадке повторным нажатием клавиши. Измеренное расстояние появляется на жидкокристаллическом дисплее лазерного дальномера.

Измерения выполняют в соответствии со схемой измерения, указанной на рисунке А.5.

Рисунок А.5

А.4 Выполнение измерений отверстий решетки, закрывающей вентиляционные отверстия в ограждении шахты лифта в местах, непосредственно доступных для людей (ГОСТ Р 53780-2010, пункт 5.2.7)

При выполнении измерения размеров отверстий решетки, которые закрывают вентиляционные отверстия в местах, непосредственно доступных для людей, следует поместить штангенциркуль губками для измерения внутренних размеров в отверстие решетки и раздвинуть до соприкосновения указанных губок с внутренней поверхностью элемента решетки, как показано на рисунке 18. Зафиксировать положение губок при помощи зажимающего элемента. Произвести отсчет показаний штангенциркуля.

Измерения выполняют в соответствии со схемой измерения, указанной на рисунке А.6.

Рисунок А.6

А.5 Выполнение измерений внутренней поверхности шахты лифта ниже порога двери шахты на этажной площадке в соответствии с установленными требованиями (ГОСТ Р 53780-2010, пункт 5.2.8)

А.5.1 При выполнении измерения размера поверхности шахты (щита, ограждения шахты) лифта ниже этажной площадки специалист, находясь на крыше кабины лифта, осуществляет следующие действия: перед выполнением измерения размеров вертикальной части щита, установленной ниже этажной площадки, измеряет высоту зоны отпирания двери шахты (высота отводки H); устанавливает измерительную линейку вертикально, совместив торцевую грань с верхним краем отводки замка двери шахты; выполняет измерения по вертикали до нижнего края отводки замка двери шахты.

Измерения выполняют в соответствии со схемой измерения, указанной на рисунке А.7.

Рисунок А.7

А.5.2 При выполнении измерения высоты поверхности ниже порога двери шахты лифта (щита, ограждения шахты) специалист, находясь на крыше кабины лифта, осуществляет следующие действия: устанавливает измерительную рулетку вертикально, совместив торцевую грань с местом соединения порога двери шахты с щитом ниже порога двери шахты лифта на расстоянии примерно 50 мм от левого и правого края поверхности; выполняет измерения по вертикали до нижнего края горизонтальной поверхности щита.

Измерения выполняют в соответствии со схемой измерения, указанной на рисунке А.7.

А.5.3 При выполнении измерения угла скоса части щита под порогом кабины лифта следует установить угломер измерительной поверхностью на вертикальную поверхность под порогом двери шахты лифта на расстоянии примерно 50 мм от левого и правого края поверхности щита. Выполнить измерения, поворачивая подвижную часть угломера до соприкосновения его измерительной поверхности с поверхностью скоса.

Измерения выполняют в соответствии со схемой измерения, указанной на рисунке А.8.

Рисунок А.8

А.5.4 При выполнении измерения высоты выступов на поверхности щита, расположенного ниже порога двери шахты лифта, следует установить штангенциркуль таким образом, чтобы торец штанги упирался в поверхность выступа, а глубиномер - в вертикальную поверхность щита под порогом двери шахты лифта, и выполнить измерение.

Измерения выполняют в соответствии со схемой измерения, указанной на рисунке А.9.

Рисунок А.9

А.6 Выполнение измерений перегородки между движущимися частями различных лифтов, соответствующих установленным требованиям, в случае нахождения в одной шахте нескольких лифтов (ГОСТ Р 53780-2010, пункт 5.2.9)

А.6.1 При выполнении измерения требуемой величины высоты перегородки в шахте лифта, следует установить измерительную рулетку вертикально, совместив торцевую грань с верхним краем горизонтальной поверхности перегородки в шахте лифта на расстоянии примерно 50 мм от левого и правого края перегородки. Выполнить измерения по вертикали до уровня порога двери шахты лифта (нижней этажной площадки). Допускается производить измерения в два этапа: сначала измеряется высота перегородки до пола приямка, а затем - высота от пола приямка до уровня порога двери шахты, математическая разность полученных величин является результатом сопоставления измерения с величиной, указанной в (ГОСТ Р 53780-2010, пункт 5.2.9 а).

Измерения выполняют в соответствии со схемой измерения, указанной на рисунке А.10.

Рисунок А.10

А.6.2 При выполнении измерения расстояния от края крыши кабины одного лифта до подвижных частей кабины, противовеса или уравновешивающего устройства другого лифта специалист, находясь на крыше кабины лифта, осуществляет следующие действия: устанавливает измерительную рулетку горизонтально, совместив торцевую грань рулетки с наружным краем противовеса противоположного лифта на расстоянии примерно 50 мм от левого и правого края противовеса; выполняет измерения по горизонтали до наружного края крыши кабины лифта.

Измерения выполняют в соответствии со схемой измерения, указанной на рисунке А.11.

Рисунок А.11

А.6.3 При выполнении измерения ширины перегородки, установленной на всю высоту шахты лифта, следует установить измерительную рулетку горизонтально торцевой гранью с краем вертикальной поверхности противовеса, выполнить измерения по горизонтали до противоположного края поверхности противовеса, после чего выполнить измерения ширины перегородки. Ширина перегородки (H) должна быть не менее ширины противовеса H плюс 100 мм с каждой стороны.

Измерения выполняют в соответствии со схемой измерения, указанной на рисунке А.11.

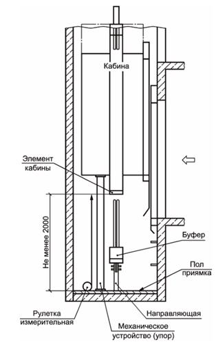
А.7 При выполнении измерения глубины приямка лифта (ГОСТ Р 53780-2010, подпункт 5.2.11.2) специалист, находясь в приямке лифта, осуществляет следующее: устанавливает измерительную рулетку вертикально, совместив ее торцевую грань с наружным краем внутренней горизонтальной поверхности порога двери шахты лифта на расстоянии примерно 50 мм от левого и правого элемента перекрытия проема двери шахты лифта; выполняет измерения по вертикали до пола приямка лифта.

Измерения выполняют в соответствии со схемой измерения, указанной на рисунке А.12.

Рисунок А.12

А.8 При выполнении измерения расстояния между выступающими элементами кабины и полом приямка лифта при нахождении кабины на механическом устройстве, обеспечивающем остановку кабины лифта в нижней части шахты по ГОСТ Р 53780-2010, подпункт 5.2.11.4 б), специалист, находясь в приямке лифта, выполняет следующие действия: устанавливает измерительную рулетку вертикально, совместив торцевую грань с краем нижней части выступающего элемента кабины лифта (например, выступающий элемент нижней балки кабины и т.п.); выполняет измерения по вертикали до пола приямка лифта.

Измерения выполняют в соответствии со схемой измерения, указанной на рисунке А.13.

Рисунок А.13

А.9 При выполнении измерения расстояния от пола приямка до управляющего элемента электрического устройства безопасности (ГОСТ Р 53780-2010, подпункт 5.2.11.6) следует установить измерительную рулетку вертикально, совместив ее торцевую грань с нижним краем управляющего элемента электрического устройства безопасности лифта; выполнить измерения по вертикали до пола приямка лифта.

Измерения выполняют в соответствии со схемой измерения, указанной на рисунке А.14.

Рисунок А.14

А.10 При выполнении измерения расстояния над уровнем порога двери для входа в приямок до управляющего элемента электрического устройства безопасности (ГОСТ Р 53780-2010, подпункт 5.2.11.6) следует установить измерительную рулетку вертикально, совместив ее торцевую грань с нижним краем управляющего элемента электрического устройства безопасности лифта; выполнить измерения по вертикали до горизонтальной поверхности порога двери шахты лифта.

Измерения выполняют в соответствии со схемой измерения, указанной на рисунке А.14.

А.11 При выполнении измерения горизонтального расстояния от крайних точек порога в зоне проема двери до управляющего элемента электрического устройства безопасности (ГОСТ Р 53780-2010, подпункт 5.2.11.6) следует установить измерительную рулетку горизонтально, совместив ее торцевую грань с ближней выступающей частью управляющего элемента электрического устройства безопасности; выполнить измерения до точки пересечения горизонтальной плоскости, проходящей через выбранный элемент электрического устройства безопасности, с перпендикуляром, проведенным через ближайшую точку внутренней поверхности порога двери шахты лифта.

Измерения выполняют в соответствии со схемой измерения, указанной на рисунке А.14.

А.12 При выполнении измерений горизонтального расстояния от крайних точек порога в зоне проема двери шахты лифта до управляющего элемента выключателя освещения (ГОСТ Р 53780-2010, пункт 5.2.13) следует установить измерительную рулетку горизонтально, совместив ее торцевую грань с краем управляющего элемента выключателя освещения; выполнить измерения по горизонтали до ближайшей точки вертикальной внутренней поверхности проема двери шахты лифта.

Измерения выполняют в соответствии со схемой измерения, указанной на рисунке А.15.

Рисунок А.15

А.13 При выполнении измерений горизонтального расстояния между внутренней поверхностью шахты лифта и порогом кабины лифта (ГОСТ Р 53780-2010, подпункт 5.2.15.1) следует установить измерительную линейку горизонтально, прижав ее торцевую грань к краю внутренней вертикальной поверхности шахты лифта; выполнить измерения по горизонтали до края наружной горизонтальной поверхности порога кабины лифта.

На участке шахты лифта, не превышающей 500 мм, измерения выполняют в соответствии со схемой измерения, указанной на рисунке А.16. Допускается увеличение этого расстояния, как показано на рисунке А.17, до 200 мм на участке шахты, высота которого не превышает 500 мм.

Рисунок А.16

Рисунок А.17

Измерения выполняют в соответствии со схемами измерений, указанными на рисунках А.16 и А.17.

А.14 При выполнении измерений горизонтального расстояния между обрамлением дверного проема шахты лифта и ближней створкой раздвижных дверей кабины лифта (ГОСТ Р 53780-2010, подпункт 5.2.15.1) следует установить измерительную линейку горизонтально, прижав ее торцевую грань к краю внутренней вертикальной поверхности обрамления дверного проема шахты; выполнить измерения по горизонтали до края наружной вертикальной поверхности ближней створки раздвижных дверей кабины.

Измерения выполняют в соответствии со схемой измерения, указанной на рисунке А.18.

Рисунок А.18

А.15 Выполнение измерений горизонтального расстояния между порогом кабины и порогами дверей шахты согласно установленным требованиям (ГОСТ Р 53780-2010, подпункт 5.2.15.2)

А.15.1 Следует установить измерительную линейку горизонтально, прижать ее торцевую грань к краю наружной горизонтальной поверхности порога двери кабины (шахты) лифта, на расстоянии примерно 50 мм от левого и правого края элемента перекрытия проема двери кабины (шахты) и выполнить измерения по горизонтали до края внутренней горизонтальной поверхности порога двери шахты (кабины) лифта. Измерения выполняются последовательно по всем этажам.

А.15.2 Если уровень порога двери кабины по вертикали выше уровня порога двери шахты и наоборот, что не позволяет выполнить измерение, тогда следует установить кабину в зоне точной остановки.

Измерения выполняют в соответствии со схемой измерения, указанной на рисунке А.19.

Рисунок А.19

А.16 При выполнении измерений горизонтального расстояния между створками двери кабины и створками двери шахты лифта (ГОСТ Р 53780-2010, подпункт 5.2.15.3) следует установить измерительную линейку горизонтально, прижав ее торцевую грань к краю внутренней вертикальной поверхности створки двери шахты (кабины) лифта; выполнить измерения по горизонтали до вертикальной наружной поверхности створки двери кабины (шахты) лифта.

Измерения выполняют в соответствии со схемой измерения, указанной на рисунке А.20.

Рисунок А.20

А.17 Выполнение измерений горизонтального расстояния между элементами кабины, противовеса или уравновешивающего устройства кабины согласно установленным требованиям (ГОСТ Р 53780-2010, подпункт 5.2.15.5)

Специалист, находясь на крыше кабины лифта, осуществляет следующие действия: устанавливает измерительную линейку горизонтально, прижав ее торцевой гранью к наружной поверхности противовеса; выполняет измерения расстояния по горизонтали до наружного края крыши кабины лифта.

Измерения выполняют в соответствии со схемой измерения, указанной на рисунке А.21.

Рисунок А.21

А.18 При выполнении измерений расстояния между линией открывания двери в помещение с размещенным оборудованием лифта и краем горизонтальной площадки (ГОСТ Р 53780-2010, подпункт 5.3.2.2) следует установить измерительную рулетку горизонтально, прижав ее торцевой гранью к краю вертикальной поверхности притвора двери; выполнить измерения по горизонтали до края горизонтальной площадки.

Измерения выполняют в соответствии с рисунком А.22.

Рисунок А.22

А.19 При выполнении измерений высоты перил лестничной площадки и лестницы, ведущей в помещение с размещенным оборудованием лифта (ГОСТ Р 53780-2010, подпункт 5.3.2.2), следует установить измерительную рулетку вертикально, прижав ее торцевой гранью к горизонтальной поверхности ступени лестницы или лестничной площадки на расстоянии примерно 50 мм от левого и правого края поручня перил; выполнить измерения по вертикали до верхнего края поручня перил.

Измерения выполняют в соответствии с рисунками А.24 и А.25.

А.20 При выполнении измерений ширины марша лестницы в свету перед дверью в помещение с размещенным оборудованием лифта (ГОСТ Р 53780-2010, подпункт 5.3.2.2) следует установить измерительную рулетку горизонтально, совместив ее торцевую грань с краем ступени лестницы; выполнить измерения по горизонтали до противоположного края ступени лестницы.

Измерения выполняют в соответствии с рисунком А.22.

А.21 При выполнении измерений ширины ступени лестницы перед дверью в помещение с размещенным оборудованием лифта (ГОСТ Р 53780-2010, подпункт 5.3.2.2) следует установить измерительную рулетку горизонтально, совместив ее торцевую грань с краем проступи ступени лестницы; выполнить измерения по горизонтали до противоположного края проступи ступени лестницы.

Измерения выполняют в соответствии с рисунком А.22.

А.22 При выполнении измерений угла наклона лестницы перед входом в помещение с расположенным оборудованием лифта (ГОСТ Р 53780-2010, подпункт 5.3.2.2) следует установить угломер измерительной поверхностью на пол помещения у основания лестницы, совместив подвижную рейку угломера с боковой наклонной балкой лестницы, после чего зафиксировать ее в таком положении стопорным винтом и произвести отсчет по угломеру.

Измерения выполняют в соответствии с рисунком А.24.

А.23 При выполнении измерений высоты между площадкой и подходом к площадке (ГОСТ Р 53780-2010, подпункт 5.3.2.2) следует установить измерительную рулетку вертикально, совместив ее торцевую грань с поверхностью пола; выполнить измерения по вертикали до верхнего края горизонтальной поверхности площадки перед помещением с размещенным оборудованием лифта.

Измерения выполняют в соответствии с рисунками А.23, А.24 и А.25.

Рисунок А.23

Рисунок А.24

Рисунок А.25

А.24 При выполнении измерений расстояния между ступенями и стеной (ГОСТ Р 53780-2010, подпункт 5.3.2.2) следует установить измерительную рулетку горизонтально, совместив ее торцевую грань с поверхностью стены; выполнить измерения по горизонтали до внутреннего края горизонтальной поверхности ступени лестницы.

Измерения выполняют в соответствии с рисунком А.25.

А.25 При выполнении измерений высоты в свету дверного проема для доступа в машинное помещение лифта (ГОСТ Р 53780-2010, подпункт 5.3.3.4) следует установить лазерный дальномер вертикально скобой прибора на горизонтальную поверхность порога двери для доступа в машинное помещение лифта, нажав клавишу включения лазера, и направить его на нижний край горизонтальной поверхности элемента перекрытия проема двери для доступа в машинное помещение лифта. Выполнить измерения по вертикали нажатием клавиши еще раз. Измеренное расстояние появляется на жидкокристаллическом дисплее лазерного дальномера.

Измерения выполняют в соответствии со схемой измерения, указанной на рисунке А.26.

Рисунок А.26

А.26 При выполнении измерений ширины в свету дверного проема двери для доступа в машинное помещение лифта (ГОСТ Р 53780-2010, подпункт 5.3.3.4) следует установить лазерный дальномер горизонтально скобой прибора на край вертикальной поверхности элемента перекрытия проема двери для доступа в машинное помещение лифта, нажав клавишу включения лазера, и направить его на противоположную вертикальную поверхность перекрытия проема двери для доступа в машинные помещения лифта. Выполнить измерения нажатием клавиши еще раз. Измеренное расстояние появляется на жидкокристаллическом дисплее лазерного дальномера.

Измерения выполняют в соответствии со схемой измерения, указанной на рисунке А.26.

А.27 При выполнении измерений высоты в свету дверного проема для доступа в блочное помещение лифта (ГОСТ Р 53780-2010, подпункт 5.3.3.5) следует установить лазерный дальномер вертикально скобой прибора на горизонтальную поверхность порога двери для доступа в блочное помещение лифта, нажав клавишу включения лазера, и направить его на горизонтальную поверхность элемента перекрытия проема двери для доступа в блочное помещение лифта. Выполнить измерения по вертикали нажатием клавиши еще раз. Измеренное расстояние появляется на жидкокристаллическом дисплее лазерного дальномера.

Измерения выполняют в соответствии со схемой измерения, указанной на рисунке А.27.

Рисунок А.27

А.28 При выполнении измерений ширины в свету дверного проема двери для доступа в блочное помещение лифта (ГОСТ Р 53780-2010, подпункт 5.3.3.5) следует установить лазерный дальномер горизонтально скобой прибора на край вертикальной поверхности элемента перекрытия проема двери для доступа в блочное помещение лифта, нажав клавишу включения лазера, и направить его на противоположную поверхность элемента перекрытия проема двери для доступа в блочные помещения лифта. Выполнить измерения по горизонтали нажатием клавиши еще раз. Измеренное расстояние появляется на жидкокристаллическом дисплее лазерного дальномера.

Измерения выполняют в соответствии со схемой измерения, указанной на рисунке А.27.

А.29 При выполнении измерений размеров люка в свету для доступа людей в блочное помещение лифта (ГОСТ Р 53780-2010, подпункт 5.3.3.6) следует установить лазерный дальномер скобой прибора на расстоянии примерно 50 мм от поверхности элемента перекрытия проема люка для доступа людей в блочное помещение лифта, нажав клавишу включения лазера, и направить его на противоположную поверхность элемента перекрытия проема люка для доступа людей в блочное помещение лифта. Выполнить измерения нажатием клавиши еще раз. Измеренное расстояние появляется на жидкокристаллическом дисплее лазерного дальномера. Повторить процедуру измерения для двух других поверхностей перекрытия проема люка.

Измерения выполняют в соответствии со схемой измерения, указанной на рисунке А.28.

Рисунок А.28

А.30 При выполнении измерений высоты в свету зон обслуживания оборудования в машинном помещении лифта (ГОСТ Р 53780-2010, подпункт 5.3.3.9) следует установить лазерный дальномер вертикально скобой прибора на поверхность пола в зоне обслуживания оборудования машинного помещения лифта, нажав клавишу включения лазера. Выполнить измерения по вертикали нажатием клавиши еще раз. Измеренное расстояние появляется на жидкокристаллическом дисплее лазерного дальномера.

Измерения выполняют в соответствии со схемой измерения, указанной на рисунке А.29.

Рисунок А.29

А.31 При выполнении измерений высоты в свету прохода к зонам обслуживания оборудования в машинном помещении лифта (ГОСТ Р 53780-2010, подпункт 5.3.3.9) следует установить лазерный дальномер вертикально скобой прибора на поверхность пола прохода к зоне обслуживания, нажав клавишу включения лазера. Направить его на элемент перекрытия (монтажная балка) зоны обслуживания в машинном помещении лифта. Выполнить измерения по вертикали нажатием клавиши еще раз. Измеренное расстояние появляется на жидкокристаллическом дисплее лазерного дальномера.

Измерения выполняют в соответствии со схемой измерения, указанной на рисунке А.29.

А.32 При выполнении измерений высоты над вращающимися частями лебедки лифта (ГОСТ Р 53780-2010, подпункт 5.3.3.9) следует установить лазерный дальномер вертикально скобой прибора на верхний край вращающейся части лебедки лифта (канатоведущий шкив), нажав клавишу включения лазера. Выполнить измерения по вертикали нажатием клавиши еще раз. Измеренное расстояние появляется на жидкокристаллическом дисплее лазерного дальномера.

Измерения выполняют в соответствии со схемой измерения, указанной на рисунке А.31.

А.33 При выполнении измерений высоты в свету блочного помещения лифта (ГОСТ Р 53780-2010, подпункт 5.3.3.9) следует установить лазерный дальномер вертикально скобой прибора на поверхность пола блочного помещения лифта, нажав клавишу включения лазера, и направить лазер на элемент перекрытия блочного помещения лифта. Выполнить измерения по вертикали нажатием клавиши еще раз. Измеренное расстояние появляется на жидкокристаллическом дисплее лазерного дальномера.

Измерения выполняют в соответствии со схемой измерения, указанной на рисунке А.31.

Рисунок А.30

Рисунок А.31

А.34 При выполнении измерений высоты над блоками лифта (ГОСТ Р 53780-2010, подпункт 5.3.3.9) следует установить лазерный дальномер вертикально скобой прибора на верхний край блока лифта, нажав клавишу включения лазера. Выполнить измерения по вертикали нажатием клавиши еще раз. Измеренное расстояние появляется на жидкокристаллическом дисплее лазерного дальномера.

Измерения выполняют в соответствии со схемой измерения, указанной на рисунке А.31.

А.35 При выполнении измерений высоты зоны обслуживания (свободной площадки) перед устройствами управления, расположенными в машинном помещении лифта (ГОСТ Р 53780-2010, подпункт 5.3.3.9), следует установить лазерный дальномер вертикально скобой прибора на поверхность пола машинного помещения в зоне обслуживания, нажав клавишу включения лазера. Выполнить измерения по вертикали нажатием клавиши еще раз. Измеренное расстояние появляется на жидкокристаллическом дисплее лазерного дальномера.

Измерения выполняют в соответствии со схемой измерения, указанной на рисунке А.32.

Рисунок А.32

А.36 При выполнении измерений высоты бортика вокруг отверстий над шахтой лифта (ГОСТ Р 53780-2010, подпункт 5.3.3.11) следует установить измерительную линейку вертикально торцевой гранью на плиту перекрытия или пол и выполнить измерения по вертикали до края верхней горизонтальной поверхности бортика вокруг отверстия над шахтой лифта.

Измерения выполняют в соответствии со схемой измерения, указанной на рисунке А.33.

Рисунок А.33

А.37 При выполнении измерений расстояния от края отверстия до проходящих через него подвижных элементов (ГОСТ Р 53780-2010, подпункт 5.3.3.11) следует установить измерительную линейку горизонтально, совместив ее торцевую грань с точкой подвижного элемента (тяговый канат), ближайшей к внутреннему краю отверстия над шахтой лифта; выполнить измерения по горизонтали до внутреннего края отверстия над шахтой лифта. Измерения со стороны тяговых элементов кабины необходимо выполнять при нахождении кабины на уровне крайней верхней остановки, а измерения со стороны тяговых элементов противовеса - при нахождении кабины на уровне крайней нижней остановки.

Измерения выполняют в соответствии со схемой измерения, указанной на рисунке А.33.

А.38 При выполнении измерений расстояния от пола блочного помещения лифта до электрического устройства безопасности (ГОСТ Р 53780-2010, подпункт 5.3.3.1) следует установить измерительную рулетку вертикально, прижав ее торцевой гранью к нижнему краю электрического устройства безопасности; выполнить измерения по вертикали до пола блочного помещения лифта.

Измерения выполняют в соответствии с рисунком А.34.

Рисунок А.34

А.39 Выполнение измерений высоты в свету проемов дверей шахты согласно установленным требованиям (ГОСТ Р 53780-2010, подпункт 5.4.1.4)

Специалист, находясь на этажной площадке лифта, выполняет следующие действия: устанавливает лазерный дальномер вертикально скобой прибора на горизонтальную поверхность порога двери шахты на расстоянии примерно 50 мм от левого и правого края элементов перекрытия проема двери шахты; нажимает клавишу включения лазера и направляет лазер на нижний край горизонтальной поверхности верхнего элемента перекрытия проема двери шахты лифта; выполняет измерения по вертикали нажатием клавиши еще раз. Измеренное расстояние появляется на жидкокристаллическом дисплее лазерного дальномера. Измерения выполняют последовательно по всем этажам.

Измерения выполняют в соответствии со схемой измерения, указанной на рисунке А.35.

Рисунок А.35

А.40 При выполнении измерений превышения ширины проема двери шахты лифта в свету по отношению к ширине проема двери кабины лифта (ГОСТ Р 53780-2010, подпункт 5.4.1.5) следует установить штангенрейсмас основанием на вертикальную поверхность притвора створки двери шахты лифта, опустить разметочную ножку до соприкосновения с вертикальной поверхностью притвора створки двери кабины лифта. Зафиксировать положение разметочной ножки при помощи стопорных винтов. Произвести считывание показаний штангенрейсмаса. При проведении измерения используют фактическое состояние открытых дверей шахты и открытых дверей кабины.

Измерение ширины проема двери шахты проводят лазерным дальномером, установленным скобой прибора на вертикальную поверхность обрамления двери шахты на расстоянии примерно 50 мм от верхнего и нижнего края проема двери шахты. Измеренное расстояние появляется на жидкокристаллическом дисплее лазерного дальномера (после нажатия соответствующей кнопки). Измерения выполняют последовательно по всем этажам.

Измерения выполняют в соответствии со схемой измерения, указанной на рисунке А.36.

Рисунок А.36

Допускается производить измерение с помощью угольника, приложенного к торцу двери кабины. Измерение расстояния между угольником и створкой двери шахты проводят с помощью металлической линейки.

Измерение ширины проема двери шахты проводят измерительной рулеткой.

Измерения выполняют в соответствии со схемой измерения, указанной на рисунке А.37.

Рисунок А.37

А.41 При выполнении измерений зазоров между створками и порогом (ГОСТ Р 53780-2010, подпункт 5.4.1.11) специалист осуществляет следующие действия: устанавливает измерительную линейку вертикально, прижав ее торцевую грань к краю горизонтальной поверхности порога двери кабины (шахты) лифта, на расстоянии примерно 50 мм от левого и правого края створки двери кабины (шахты); выполняет измерения по горизонтали до нижнего края створки двери шахты (кабины) лифта.

Измерения выполняют в соответствии со схемой измерения, указанной на рисунке А.38.

Рисунок А.38

А.42 При выполнении измерений зазоров у горизонтально-раздвижной двери при односторонне закрывающихся створках (ГОСТ Р 53780-2010, подпункт 5.4.1.11) специалист выполняет следующие действия: устанавливает измерительную линейку горизонтально, прижав ее торцевую грань к краю наружной вертикальной поверхности створки двери кабины (шахты) лифта в месте перекрытия одной створки другой, на расстоянии примерно 50 мм от верхней горизонтальной поверхности элемента перекрытия дверного проема шахты лифта и порога двери шахты лифта; выполняет измерения по горизонтали до края внутренней вертикальной поверхности другой створки.

Измерения выполняют в соответствии со схемой измерения, указанной на рисунке А.39.

Рисунок А.39

А.43 При выполнении измерений расстояния между внешним краем крыши кабины лифта до ограждения шахты лифта (ГОСТ Р 53780-2010, подпункт 5.4.4.3.3) специалист, находясь на крыше кабины лифта, осуществляет следующие действия: устанавливает измерительную рулетку горизонтально, прижав ее торцевую грань к краю внутренней поверхности ограждения шахты лифта, на расстоянии примерно 50 мм от левого и правого края крыши кабины лифта; выполняет измерения по горизонтали до внешнего края крыши кабины лифта. Измерения выполняют со всех сторон крыши кабины лифта.

Измерения выполняют в соответствии со схемой измерения, указанной на рисунке А.40.

Рисунок А.40

А.44 Измерения высоты обшивки (отбортовки) края крыши кабины лифта (ГОСТ Р 53780-2010, подпункт 5.4.4.3.3.1) производят измерительной рулеткой по вертикали от нижнего края обшивки (отбортовки) до верхнего края обшивки (отбортовки) крыши кабины лифта.

Измерения выполняют в соответствии с рисунками А.41 и А.42.

Рисунок А.41

Рисунок А.42

А.45 При выполнении измерений высоты конструкции ограждения на крыше кабины лифта (ГОСТ Р 53780-2010, подпункт 5.4.4.3.3.1) следует установить измерительную рулетку вертикально, прижав ее торцевую грань к площадке зоны обслуживания крыши кабины лифта. Выполнить измерения по вертикали до верхнего края поручня ограждения крыши кабины лифта.

При зазоре от внешнего края крыши кабины лифта до внутренней поверхности ограждения шахты лифта не более 850 мм высота ограждения должна быть не менее 700 мм. При зазоре от внешнего края крыши кабины лифта до внутренней поверхности ограждения шахты лифта более 850 мм высота ограждения должна быть не менее 900 мм.

Измерения выполняют в соответствии с рисунками А.40, А.41 и А.42.

А.46 При выполнении измерений зазора между наружным краем поручня и оборудованием, расположенным в шахте (противовес, выключатели, направляющие, кронштейны и т.п.) лифта (ГОСТ Р 53780-2010, подпункт 5.4.4.3.3.2), следует установить измерительную линейку горизонтально, прижав ее торцевой гранью поочередно к краю различных элементов оборудования, расположенного в шахте лифта (противовес, выключатели, направляющие, кронштейны и т.п.). Выполнить измерения по горизонтали до наружного края поручня ограждения крыши кабины лифта от каждого из указанных элементов оборудования.

Измерения выполняют в соответствии с рисунком А.43.

Рисунок А.43

А.47 При выполнении измерений высоты вертикальной части щита под порогом кабины лифта (ГОСТ Р 53780-2010, подпункт 5.4.4.5) следует установить измерительную рулетку вертикально, совместив ее торцевую грань с верхней частью порога двери кабины лифта. Выполнить измерения по вертикали до линии скоса щита.

Измерения выполняют в соответствии со схемой измерения, указанной на рисунке А.44.

Рисунок А.44

А.48 Выполнение измерений высоты кабины согласно установленным требованиям (ГОСТ Р 53780-2010, подпункт 5.4.4.6)

Специалист находится в кабине лифта и осуществляет следующие действия: устанавливает лазерный дальномер вертикально скобой прибора на горизонтальную поверхность пола кабины лифта на расстоянии примерно 50 мм от края стен купе кабины лифта; нажимает клавишу включения лазера и направляет лазер на нижний край горизонтальной поверхности потолка кабины лифта; выполняет измерения по вертикали нажатием клавиши еще раз. Измеренное расстояние появляется на жидкокристаллическом дисплее лазерного дальномера. При определении высоты купе кабины лифта находящиеся на потолочном перекрытии и выступающие не более 50 мм элементы (плафоны, решетки, багеты и т.д.) не учитываются.

Измерения выполняют в соответствии со схемой измерения, указанной на рисунке А.45.

Рисунок А.45

А.49 Выполнение измерений высоты в свету входного проема кабины лифтов, допускающих транспортирование людей, согласно установленным требованиям (ГОСТ Р 53780-2010, подпункт 5.4.4.7)

Специалист находится в кабине лифта и осуществляет следующие действия: устанавливает лазерный дальномер вертикально скобой прибора на горизонтальную поверхность порога двери кабины на расстоянии примерно 50 мм от левого и правого края элементов перекрытия проема двери кабины; нажимает клавишу включения лазера и направляет лазер на нижний край горизонтальной поверхности верхнего элемента перекрытия проема двери кабины лифта; выполняет измерения по вертикали нажатием клавиши еще раз. Измеренное расстояние появляется на жидкокристаллическом дисплее лазерного дальномера.

Измерения выполняют в соответствии со схемой измерения, указанной на рисунке А.46.

Рисунок А.46

А.50 При выполнении измерений размеров аварийного люка кабины лифта (ГОСТ Р 53780-2010, подпункт 5.4.4.9) следует установить лазерный дальномер горизонтально скобой прибора на внутренний край элемента перекрытия проема аварийного люка кабины лифта, нажав клавишу включения лазера, и направить его на противоположный внутренний край элемента перекрытия проема аварийного люка кабины лифта. Выполнить измерения нажатием клавиши еще раз. Измеренное расстояние появляется на жидкокристаллическом дисплее лазерного дальномера. Повторить измерения для двух других элементов перекрытия проема аварийного люка кабины лифта.

Измерения выполняют в соответствии со схемой измерения, указанной на рисунке А.47.

Рисунок А.47

Приложение Б
(рекомендуемое)

ФОРМЫ ОТЧЕТНОЙ ДОКУМЕНТАЦИИ ПРИ ПРОВЕДЕНИИ ПОЛНОГО ТЕХНИЧЕСКОГО ОСВИДЕТЕЛЬСТВОВАНИЯ ЛИФТА

Б.1 Оформление технических записей

Согласно ГОСТ ISO/IEC 17025-2019, подраздел 7.5, должны быть оформлены технические записи.

При заполнении технических записей допускается подчеркивание значения, если указан символ *, необходимо действительное значение подчеркнуть. В случае если требование неприменимо, строка остается незаполненной там, где указаны символы **. Для случаев, где указаны символы ***, ставится отметка V в случае соответствия/несоответствия.

Форма технических записей

Дата "____" ______________ 20____ г.
Ф.И.О. Специалиста, проводившего испытания, измерения      
Представитель монтажной организации:      
Заказчик (контактные данные):      
ИНН, ОГРН Заказчика:      
Адрес установки:      
Идентификационный номер лифта (рег., зав.)      
Назначение лифта: (пассажирский, ППП, малогрузовой, больничный, гидравлический, грузовой)*    
Вид системы управления:      
модель лифта __________________; год изготовления лифта __________________;    
Номинальная грузоподъемность _______ кг, номинальная скорость ________ м/с, число остановок ____________, высота подъема ________ м.  
Температура воздуха _____ °C, относительная влажность воздуха _____%.    
Атмосферное давление ___________________________ кПа или мм рт. ст.    
Вид работ: (полное техническое освидетельствование после монтажа лифта, замены, модернизации)*    

Результаты проверок, испытаний и измерений при полном техническом освидетельствовании лифта в соответствии
с требованиями ГОСТ ___________________

1 Требования к комплектности технической документации (не) соблюдаются*:
2 Идентификация устройств безопасности лифта** (идентификация основных узлов лифта):

Наименование устройства безопасности лифта Обозначение (изготовитель, модель), указанное на устройстве безопасности Соответствует*** Не соответствует***
Замок дверей шахты      
Ограничитель скорости кабины      
Ограничитель скорости противовеса      
Ловители кабины      
Ловители противовеса      
Буфер кабины      
Буфер противовеса      
Разрывной клапан      
3 Общие требования безопасности, контролируемые при проведении технического освидетельствования лифта, (не) соответствуют*:
4 Специальные требования безопасности, контролируемые при проведении технического освидетельствования лифта, (не) соответствуют*:
5 Измеренные контролируемые значения при проведении технического контроля, установке оборудования смонтированного лифта, документации по монтажу и проектной документации по установке лифта

Контролируемые значения Измеренные значения
1 Размеры приямка (ш.д.в.), мм  
2 Размеры буферов, мм  
3 Размеры перегородки между лифтами, мм  
4 Основные размеры машинного помещения (ш.д.в.), мм  
5 Размеры зон обслуживания оборудования и устройств управления в машинном помещении, мм  
6 Размеры зон обслуживания оборудования и устройств управления в шахте, мм  
7 Размеры канатоведущего шкива, мм  
8 Размеры отводного блока, мм  
9 Зазоры вверху шахты, мм  
10 Зазоры в приямке, мм  
11 Зазоры между оборудованием лифта в шахте, мм  
12 Горизонтальное расстояние между элементами кабины и противовеса, мм  
13 Основные размеры дверей шахты лифта, мм  
14 Размеры вентиляционных отверстий в ограждении шахты, мм  
15 Скорость движения кабины в режиме "Ревизия", м/с  
16 Расстояние от площадки обслуживания на крыше кабины до перекрытия шахты, мм  
17 Освещенность в 1 м над крышей кабины и полом приямка при закрытых дверях шахты, лк  
18 Размеры дверного проема для доступа в машинное помещение (в.ш.), мм  
19 Освещенность машинного помещения на уровне пола, лк  
20 Освещенность оборудования в машинном помещении, лк  

6 Измеренные контролируемые значения в соответствии с приложением В пункт В.2.4.1 ГОСТ Р 53782-2010 "Лифты. Правила и методы оценки соответствия лифтов при вводе в эксплуатацию"

Контролируемые значения 1 2 3 4 5 6 7 8 9 - N
1 Точность остановки кабины лифта, мм                      
2 Горизонтальное расстояние между порогами двери кабины и двери шахты, мм                      
3 Горизонтальное расстояние между створками дверей кабины и створками дверей шахты, мм                      
4 Высота в свету проемов дверей шахты, мм                      
5 Ширина в свету проемов дверей шахты, мм                      
6 Зазор между сомкнутыми створками дверей шахты, мм                      
7 Зазор между створками и порогом, мм                      
8 Зазор между створкой и обвязкой дверного проема, мм                      

7 Данные измерений**

Измеренный параметр Единица измерения Величина
1 Величина среднего ускорения (замедления) при посадке кабины на буфер при проведении проверки функционирования буфера м/с2  
2 Величина среднего ускорения (замедления) кабины лифта при экстренном торможении при испытании лифта м/с2  
3 Величина рабочей скорости кабины при движении вверх м/с  
4 Величина рабочей скорости кабины при движении вниз м/с  
5 Величина скорости срабатывания ограничителя скорости кабины м/с  
6 Величина скорости срабатывания ограничителя скорости противовеса м/с  
7 Величина освещенности кабины на аппаратах управления лк  
8 Величина освещенности кабины на уровне пола лк  
9 Внутренние размеры купе кабины ширина мм  
глубина мм  
высота мм  
8 Проверка функционирования устройств безопасности лифта [(не) функционируют*]:
9 Испытание лифт (не) выдержал*:
10 Проверка соответствия электрооборудования лифта при визуальном контроле (не) соответствует*:
11 Функционирование лифта (не) соответствует* руководству (инструкции) по эксплуатации изготовителя:
12 Результаты испытания изоляции электрических цепей и электрооборудования лифта**

Наименование цепей и обмоток электрических машин, рабочее напряжение Марка, сечение провода, кабеля (мм) Напряжение мегаомметра при испытании (В) Сопротивление изоляции, (МОм)
Допустимое A-B B-C C-A A-N (PEN) B-N (PEN) C-N (PEN) A-PE B-PE C-PE N-PE
1 От вводного устройства до автомата главного тока   1 000 1                    
2 От автомата главного тока до обмотки большой скорости электродвигателя   1 000 1                    
3 От автомата главного тока до обмотки малой скорости электродвигателя   1 000 1                    
4 Обмотка статора электродвигателя большой скорости   1 000 0,5                    
5 Обмотка статора электродвигателя малой скорости   1 000 0,5                    
6 Обмотка тормозного электромагнита   1 000 1                    
7 Цепь вентилятора главного привода   1 000 1                    
8 Обмотка трансформатора   1 000 1                    
9 Цепь управления   1 000 1                    
10 Цепь безопасности   1 000 1                    
11 Цепь сигнализации   1 000 1                    
12 Цепь привода дверей   1 000 1                    
13 Обмотка статора электродвигателя привода дверей   1 000 0,5                    
14 Цепь освещения кабины   1 000 1                    
15 Цепь освещения шахты   1 000 1                    
16 Цепь магнитной отводки   1 000 1                    
17 От автомата главного тока до пускателя   1 000 1                    
18 От автомата главного тока до частотного преобразователя   1 000 1                    
19 От пускателя до электродвигателя   1 000 1                    
20 От частотного преобразователя до электродвигателя   1 000 1                    

13 Данные измерительного контроля наличия цепи между заземленным электрооборудованием и элементами заземления (зануления) лифта, превышающие значение 0,05 Ом**

Наименование заземленного электрооборудования лифта Количество проверенных контактов Измеренное переходное сопротивление контактов (Ом)
1 Нулевой защитный провод ввода    
2 Каркас/корпус вводного устройства    
3 МТ/МР    
4 Металлоконструкции/портал шахты    
5 Направляющие кабины    
6 Направляющие противовеса    
7 Корпус шкафа (панели) управления    
8 Каркас шкафа (панели) управления    
9 Двери шкафа (панели) управления    
10 Щиток кнопочного аппарата в панели упр.    
11 Корпус трансформатора    
12 Корпус частотного преобразователя    
13 Корпус нагрузочных сопротивлений    
14 МТ/МР    
15 Подлебедочная рама (балки)    
16 Корпус электродвигателя    
17 МТ/МР    
18 Корпус тормозного электромагнита    
19 Корпус вентилятора главного привода    
20 Корпус указателя местоположения    
21 Корпус указателя направления движения    
22 Корпус/кронштейн этажного переключателя, ДС    
23 Корпус переключателя режима работ    
24 Корпус/кронштейн конечного выключателя    
25 Корпус/кронштейн выключателя ОС    
26 МТ/МР    
27 Корпус/кронштейн ВНУ    
28 Корпус светильника в шахте    
29 МТ/МР    
30 Корпус клеммн. подвесника в шахте    
31 Струна электропроводки в шахте    
32 Корпус вызывного аппарата    
33 Корпус/кронштейн дверных контактов шахты    
34 Каркас кабины    
35 Корпус клеммной коробки на кабине    
36 МТ/МР    
37 Корпус электродвигателя привода дверей    
38 Корпус светильника кабины    
39 Корпус магнитной отводки    
40 Панель кнопочного аппарата кабины    
41 Корпус/кронштейн контактов СПК, ДУСК    
42 Корпус/кронштейн контактов ВКО, ВКЗ    
43 Корпус/кронштейн переключатель реверса    
44 Корпус/кронштейн контакта ловителей    
45 Корпус/кронштейн контакта кабины    
46 Корпус вентилятора на кабине    
47 Корпус/кронштейн выключателя пожарного люка    
48 Корпус/кронштейн подпольного контакта    
49 МР    
50 Корпус/кронштейн выключателя буфера    
51 Корпус/кронштейн выключателя приямка    

14 Данные испытания согласования параметров цепи "фаза-нуль" с характеристиками аппаратов защиты от сверхтока:

Проверяемый участок цепи, место установки аппарата защиты Аппарат защиты от сверхтока Измеренное значение сопротивления цепи "фаза-нуль" (Ом) Измеренное (расчетное) значение тока однофазного замыкания, (А)
Типовое обозначение Тип расцепителя Номинальный ток, In (А) Ток срабатывания расцепителя (А) A
L1
B
L2
C
L3
A
L1
B
L2
C
L3
                   

Б.2 Оформление протокола (протоколов)

В соответствии с ГОСТ 34582-2019, раздел 12, или ГОСТ Р 53782-2010, раздел 12 (в зависимости от того, согласно какому стандарту проводится оценка соответствия лифта при полном техническом освидетельствовании), и с учетом требований ГОСТ Р 58973-2020, раздел 5, оформляются протокол (протоколы) проверок, испытаний и измерений.

С учетом особенностей лифта, а также при использовании различных средств измерений в таблицах протокола (протоколов) может изменяться:

- количество применяемых средств измерений. Например, при измерении параметров окружающей среды, которые можно измерить тремя средствами измерения (температуру воздуха, относительную влажность воздуха, атмосферное давление (если это необходимо в соответствии с руководством по эксплуатации средства измерения) либо одним средством измерения, которое измеряет три параметра, в соответствии с описанием типа средства измерения и др.;

- количество измеряемых параметров на лифте. Например, при техническом освидетельствовании лифта на 10 остановок необходимо произвести измерение точности остановки на 10 остановках, а если лифт на 16 остановок, то соответственно измерения будут проводиться на 16 остановках и др.;

- количество устройств безопасности и количество технической документации, поставляемой с лифтом. Например, количество представленных сертификатов на устройства безопасности лифтов могут быть не на все установленные устройства безопасности либо отсутствовать вообще согласно требованиям [2] или в конструкции противовеса могут быть установлены ловители, а в машинном помещении - ограничитель скорости, приводящий в действие ловители противовеса, либо в конструкции противовеса установка ловителей не предусмотрена согласно требованиям проектной документации и стандартов и др.

При оформлении таблиц в протоколе все обязательные требования, указанные в ГОСТ 34582 или ГОСТ Р 53782, должны быть выполнены, при этом изменять или удалять текст, указанный в стандарте, в протоколе недопустимо.

Результаты проверок установленных требований оформляются в соответствии с требованиями, указанными в ГОСТ 34582 или в ГОСТ Р 53782, при этом не допускается изменять количество столбцов таблиц, а также указывать в таблицах иные результаты проверок.

Согласно требованиям ГОСТ 34582 или ГОСТ Р 53782 допускается вносить дополнительно другие данные испытаний, например скорость движения кабины лифта в режиме "Ревизия". Допускается вносить в таблицы измеренные или проверенные требования безопасности, например наличие документа, подтверждающего качество тяговых элементов согласно ГОСТ Р 53780-2010, подпункт 5.4.9.3, или, например после проведения модернизации на лифте, убедиться в соответствии коэффициента запаса прочности тяговых канатов в соответствии с ГОСТ Р 53780-2010, подпункт 5.4.9.6.3, если до модернизации на лифте было четыре тяговых каната, а после модернизации их стало три, при этом грузоподъемность лифта не изменилась. Допускается осуществлять проверки функционирования лифта (устройств безопасности), которые установлены на лифте и проверка их функционирования указана в Руководстве по эксплуатации лифта, а результаты проверки отражать в протоколе проверок, испытаний и измерений при проведении полного технического освидетельствования лифта.

Таблицы протокола испытаний заполняют в зависимости от назначения лифта, указанного в паспорте. В случае если назначение лифта не содержит специальных требований (лифт для пожарных, лифт, предназначенный в том числе для перевозки маломобильных групп населения и инвалидов), соответствующие таблицы из протокола испытаний необходимо исключить, либо если таблицы по проверкам специальных требований безопасности лифта внесены в протокол, тогда в каждой строке соответствующей графы указать, что это требование не применимо, согласно ГОСТ 34582 или ГОСТ Р 53782.

Допускается подписание документов квалифицированной электронной подписью:

- при этом документ последовательно подписывается квалифицированной электронной подписью специалиста испытательной лаборатории (центра), оформившего протокол, и утверждается квалифицированной электронной подписью лица, уполномоченного на проверку и утверждение протоколов;

- допускается нанесение визуализированного оттиска о подписании документа квалифицированной электронной подписью. При этом оттиск должен быть нанесен с соблюдением следующих правил:

а) место размещения отметки об электронной подписи должно соответствовать месту размещения собственноручной подписи в аналогичном документе на бумажном носителе;

б) элементы отметки об электронной подписи должны быть видимыми и читаемыми при отображении документа в натуральном размере;

в) элементы отметки об электронной подписи не должны перекрываться или накладываться друг на друга;

г) элементы отметки об электронной подписи не должны перекрывать элементы текста документа и другие отметки об электронной подписи (при наличии);

- отметка об электронной подписи в соответствии с законодательством Российской Федерации должна включать фразу "Документ подписан электронной подписью", номер сертификата ключа электронной подписи, фамилию, имя, отчество владельца сертификата, срок действия сертификата ключа электронной подписи. Отметка об электронной подписи может включать изображение эмблемы организации, товарного знака (знака обслуживания) организации в соответствии с действующим законодательством;

- протоколы испытаний, подписанные квалифицированной электронной подписью, должны быть защищены от несанкционированных изменений.

Б.2.1 Форма протокола проверок, испытаний и измерений при проведении полного технического освидетельствования лифта с электрическим приводом (сертифицированного по ГОСТ Р 53780), оценка соответствия проводится по ГОСТ Р 53782

УТВЕРЖДАЮ
   
  Руководитель Испытательной лаборатории/лицо,
  уполномоченное на утверждение протокола,
  согласно ГОСТ Р 58973, пункт 5.18
   
  (должность, подпись, Ф.И.О., дата)
   
  М.П.

Протокол N __________
проверок, испытаний и измерений при проведении полного технического освидетельствования лифта с электрическим приводом

Наименование испытательной лаборатории (центра):      
Адрес испытательной лаборатории (центра):      
Регистрационный номер аттестата аккредитации:      
Специалист, проводивший проверки, испытания и измерения:    
Заказчик:      
Специализированная организация:      
Адрес установки лифта (место осуществления лабораторной деятельности):    
Контактные данные заказчика (адрес, телефон):      
Юридический адрес:   Фактический адрес:  
ОГРН ____________________________; ИНН/КПП _______________________________.    
Идентификационный номер лифта (рег., зав.):      
Сведения о лифте:      
назначение _________________; наименование изготовителя __________________; модель лифта ______________________; год изготовления лифта ______________; номинальная грузоподъемность _______ кг; номинальная скорость ________ м/с; количество остановок _________, высота подъема _________ м
Дата проведения проверок, испытаний и измерений:      
Температура воздуха _________ °C; относительная влажность воздуха _______%    
Атмосферное давление ____________ кПа или мм рт. ст.      

Национальный стандарт, содержащий методы проверок, испытаний и измерений: ГОСТ Р 53782-2010 "Лифты. Правила и методы оценки соответствия лифтов при вводе в эксплуатацию"

Таблица 1

Сведения о средствах измерений, использованных при проведении проверок, испытаний и измерений

Наименования средства измерения Заводской номер Дата поверки Номер свидетельства о поверке Наименование организации, выполнившей поверку
1        
2        
-        
n        

Таблица 2

Перечень технической документации, наличие которой контролируется при проведении полного технического освидетельствования, и результат проверки комплектности документации

Комплектность технической документации Обозначение нормативного документа (статья, пункт), устанавливающее соответствующее требование Результат проверки комплектности <*>
1 2 3
1 Наличие паспорта лифта ТР ТС 011/2011, статья 3, пункт 3      
2 Наличие принципиальной электрической схемы лифта с перечнем элементов ТР ТС 011/2011, статья 3, пункт 3      
- --------------------------      
17 Наличие инструкции по монтажу ТР ТС 011/2011, статья 3, пункт 3      
18 Наличие монтажного чертежа ТР ТС 011/2011, статья 6, пункт 3.1      
<*> Результат проверки комплектности: 1 - требование выполняется; 2 - требование не выполняется; 3 - требование не применимо.

Таблица 3

Результат идентификации устройств безопасности лифта по ГОСТ Р 53782-2010, приложение В пункт В.2.1

Наименование устройства безопасности лифта Обозначение (изготовитель, модель), указанное на устройстве безопасности Соответствие обозначения, указанного на устройстве безопасности, данным, указанным в паспорте Соответствие обозначения, указанного на устройстве безопасности, данным, указанным в сертификате соответствия на лифт
1 Замок двери шахты ООО "XXX", xxx.xx.xxx Соответствует Соответствует
2 Ограничитель скорости кабины ООО "XXX", xxx.xx.xxx Соответствует Соответствует
3 Ограничитель скорости противовеса - - -
4 Ловители кабины ООО "XXX", xxx.xx.xxx Соответствует Соответствует
5 Ловители противовеса -    
6 Буфер кабины ООО "XXX", xxx.xx.xxx Соответствует Не соответствует
7 Буфер противовеса ООО "XXX", xxx.xx.xxx Соответствует Не соответствует
8 Разрывной клапан - - -

Таблица 4

Перечень установленных требований к лифту, подлежащих контролю при полном техническом освидетельствовании лифта, и результаты проверки этих требований
(заполняется в соответствии с приложением Ж таблицы Ж.1 ГОСТ Р 53782-2010)

Общие требования безопасности, контролируемые при проведении технического освидетельствования лифта с электрическим приводом Обозначение нормативного документа с указанием приложения/пункта/подпункта, устанавливающего требования Результат проверки требования <*>
1 2 3
1 Соответствие точности автоматической остановки кабины лифта, допускающего транспортировку людей, установленным требованиям ГОСТ Р 53780-2010, пункт 4.7      
2 Расположение кабины и противовеса лифта в одной шахте ГОСТ Р 53780-2010, пункт 5.2.2      
3 Соответствие сплошного ограждения шахты установленным требованиям (для полностью огражденной шахты) ГОСТ Р 53780-2010, пункт 5.2.3; проектная документация по установке лифта      
4 Соответствие сплошного ограждения шахты установленным требованиям (для частично огражденной шахты) ГОСТ Р 53780-2010, пункт 5.2.4; проектная документация по установке лифта      
-------------------------------------- --------------------------      
229 Контакты безопасности концевых выключателей разомкнуты при нахождении кабины (противовеса) на буферах ГОСТ Р 53780-2010, подпункт 5.5.4.8      
230 Отсутствие возможности автоматического возвращения в режим "Нормальная работа" после срабатывания концевых выключателей ГОСТ Р 53780-2010, подпункт 5.5.4.8      
<*> Результат проверки требования: 1 - требование выполняется; 2 - требование не выполняется; 3 - требование не применимо.

Таблица 5

Данные испытаний

Измеренный параметр Единица измерения Величина Примечание
1 Величина среднего ускорения (замедления) при посадке кабины на буфер при проведении проверки функционирования буфера согласно установленным требованиям приложения В, пункт В.3.3, ГОСТ Р 53782-2010 м/с2    
2 Величина среднего ускорения (замедления) кабины лифта при экстренном торможении при испытании лифта согласно установленным требованиям приложения В, пункт В.4.1, ГОСТ Р 53782-2010 м/с2    
3 Величина рабочей скорости кабины при движении вверх м/с    
4 Величина рабочей скорости кабины при движении вниз м/с    
5 Величина скорости срабатывания ограничителя скорости кабины м/с    
6 Величина скорости срабатывания ограничителя скорости противовеса м/с    
7 Величина освещенности кабины на аппаратах управления лк    
8 Величина освещенности кабины на уровне пола лк    
9 Внутренние размеры купе кабины ширина мм    
глубина мм    
высота мм    

Таблица 6

Результаты проверки функционирования устройств безопасности лифта

Наименование проведенной проверки функционирования устройства безопасности лифта Обозначение нормативного документа с указанием приложения/пункта/подпункта, устанавливающего требования Результат проверки функционирования
1 Проверка функционирования ограничителя скорости кабины ГОСТ Р 53782-2010, приложение В, пункт В.3.1 1 Ограничитель скорости приводит в действие ловители.
2 Скорость срабатывания ограничителя скорости находится в пределах, установленных ГОСТ Р 53780-2010, подпункт 5.4.7.1
2 Проверка функционирования ограничителя скорости противовеса ГОСТ Р 53782-2010, приложение В, пункт В.3.1 1 Ограничитель скорости приводит в действие ловители.
2 Скорость срабатывания ограничителя скорости находится в пределах, установленных ГОСТ Р 53780-2010, подпункт 5.4.7.2
3 Проверка функционирования ловителей кабины ГОСТ Р 53782-2010, приложение В, пункт В.3.2 1 Ловители останавливают и удерживают на направляющих движущуюся вниз кабину.
2 Ловители автоматически возвращаются в исходное положение после перемещения кабины.
3 Повреждения и остаточная деформация ловителей после проверки функционирования отсутствуют
4 Проверка функционирования ловителей противовеса ГОСТ Р 53782-2010, приложение В, пункт В.3.2 1 Ловители останавливают и удерживают на направляющих движущийся вниз противовес.
2 Ловители автоматически возвращаются в исходное положение после перемещения противовеса.
3 Повреждения и остаточная деформация ловителей после проверки функционирования отсутствуют
5 Проверка функционирования буфера кабины ГОСТ Р 53782-2010, приложение В, пункт В.3.3 1 Буфер ограничивает перемещение кабины вниз.
2 Среднее ускорение кабины при посадке на буфер не превышает величину, установленную ГОСТ Р 53780-2010, подпункты 5.4.8.3.2, 5.4.8.4.2.
3 Уровень масла в гидравлическом буфере соответствует норме.
4 Повреждения и остаточная деформация буфера после проверки функционирования отсутствуют
6 Проверка функционирования буфера противовеса ГОСТ Р 53782-2010, приложение В, пункт В.3.3 1 Буфер ограничивает перемещение противовеса вниз.
2 Уровень масла в гидравлическом буфере соответствует норме.
3 Повреждения и остаточная деформация буфера после проверки функционирования отсутствуют

Таблица 7

Результаты испытаний лифта

Наименование проведенного испытания лифта Обозначение нормативного документа с указанием приложения/пункта/подпункта, устанавливающего требования Результат испытания
1 Испытание тормозной системы электрических лифтов, прочности кабины, тяговых элементов, подвески и (или) опоры кабины, элементов их крепления ГОСТ Р 53782-2010, приложение В, пункт В.4.1, подпункт В.4.6.1 1 Тормоз останавливает привод лифта.
2 Среднее ускорение кабины лифта при экстренном торможении не превышает 9,81 м/с2.
3 Повреждения и остаточная деформация металлоконструкций и несущих элементов кабины, тяговых элементов, деталей подвески (опоры) кабины, противовеса (уравновешивающего устройства кабины) после проведения испытания отсутствуют
2 Испытание электропривода электрических лифтов ГОСТ Р 53782-2010, приложение В, пункт В.4.2 Не предусмотрено конструкцией лифта
3 Испытание сцепления канатов с канатоведущим шкивом или барабаном трения ГОСТ Р 53782-2010, приложение В, пункт В.4.3 1 На нижнем этаже происходит полная остановка кабины до ее соприкосновения с буфером.
2 Подъем (подтягивание) кабины не происходит

Таблица 8

Результаты проверки соответствия электрооборудования лифта требованиям нормативной документации при визуальном контроле

Наименование составных элементов электрооборудования лифта Обозначение нормативного документа с указанием приложения/пункта/подпункта, устанавливающего требования ГОСТ Р 53780-2010, ГОСТ Р 53782 Результат визуального контроля: положительный/отрицательный
1 Аппараты защиты ГОСТ Р 53780-2010, подпункт 5.5.1.16
ГОСТ Р 53782-2010, приложение В, пункт В.4.5
 
2 Электропроводка ГОСТ Р 53780-2010, подпункты 5.5.1.1, 5.5.1.2, 5.5.1.4 - 5.5.1.6, 5.5.1.9, 5.5.1.10
ГОСТ Р 53782-2010, приложение В, пункт В.4.5
 
3 Электрооборудование ГОСТ Р 53780-2010, подпункты 5.5.1.1 - 5.5.1.13, 5.5.1.15
ГОСТ Р 53782-2010, приложение В, пункт В.4.5
 
4 Освещение ГОСТ Р 53780-2010, подпункты 5.5.6.1 - 5.5.6.4, 5.5.6.6 - 5.5.6.15
ГОСТ Р 53782-2010, приложение В, пункт В.4.5
 
5 Заземление (зануление) ГОСТ Р 53780-2010, подпункты 5.5.5.7, 5.5.5.8, 5.5.1.13, 5.5.1.14
ГОСТ Р 53782-2010, приложение В, пункт В.4.5
 
6 Маркировка элементов электрооборудования лифта ГОСТ Р 53780-2010, подпункты 5.5.1.15, 5.5.5.2, 5.5.5.3  

Таблица 9

Данные испытаний изоляции электрических цепей и электрооборудования лифта

Наименование цепей и обмоток электрических машин, рабочее напряжение Марка, сечение провода, кабеля (мм) Напряжение мегомметра при испытании (В) Сопротивление изоляции, (МОм)
Допустимое A-B B-C C-A A-N (PEN) B-N (PEN) C-N (PEN) A-PE B-PE C-PE N-PE
1 От вводного устройства до автомата главного тока ПВ3
5(1 x 6,0)
1000 1,0 290 290 290 290 290 290 290 290 290 290
2 От автомата главного тока до обмотки большой скорости электродвигателя ПВ3
3(1 x 4,0)
1000 1,0 240 240 240 - - - 240 240 240 -
------------------------ - - - - - - - - - - - - -
14 Цепь освещения кабины ПВ2
3(1 x 1,5)
1000 1,0 - - - 123 - - 23 - - 23
В электронном документе текст соответствует официальному источнику.
15 Цепь освещения шахты АПВ2
3(1 x 2,5)
1000 1,0 - - - 18 - - 18 - м 18

Таблица 10

Данные измерительного контроля наличия цепи между заземленным электрооборудованием и элементами заземления (зануления) лифта (количество измеренных цепей указывается в зависимости от установленного лифта)

Наименование заземленного электрооборудования лифта Количество проверенных контактов Измеренное переходное сопротивление контактов (Ом)
1 Нулевой защитный провод ввода 1 0,01
2 Каркас/корпус вводного устройства 1 0,01
------------------------------------ - -
3 Корпус/кронштейн выключателя буфера - -
4 Корпус/кронштейн выключателя приямка - -

Таблица 11

Данные испытания согласования параметров цепи "фаза-нуль" с характеристиками аппаратов защиты от сверхтока

Проверяемый участок цепи, место установки аппарата защиты Аппарат защиты от сверхтока Измеренное значение сопротивления цепи "фаза-нуль", (Ом) Измеренное (расчетное) значение тока однофазного замыкания, (А)
Типовое обозначение Тип расцепителя Номин. ток In (А) Ток срабатывания расцепителя (А) A
L1
B
L2
C
L3
A
L1
B
L2
C
L3
1 Силовой автомат                    

При проведении измерений проверено:

а) отсутствие предохранителей и автоматов в нулевом проводе;

б) соответствие плавких вставок и уставок автоматических выключателей проекту и требованиям нормативно-технической документации;

в) сечение нулевых проводов и жил кабелей.

Обозначение типов расцепителей:

1) B, C, D и т.д. - тип мгновенного расцепления.

2) МД - максимальный расцепитель тока мгновенного действия.

Таблица 12

Перечень установленных требований к лифту, подлежащих контролю при полном техническом освидетельствовании лифта, и результаты проверки этих требований
(указываются требования согласно приложению Ж таблицы Ж.4 ГОСТ Р 53782)

Специальные требования безопасности, контролируемые при проведении технического освидетельствования лифта, предназначенного, в том числе, для перевозки инвалидов и маломобильных групп населения Обозначение нормативного документа с указанием приложения/пункта/подпункта, устанавливающего требования Результат проверки требования <*>
1 2 3
1 Соответствие ширины дверного проема лифта в свету установленным требованиям ГОСТ Р 51631-2008, пункт 5.2.1      
2 Наличие автоматических горизонтально-раздвижных дверей шахты и кабины ГОСТ Р 51631-2008, пункт 5.2.1      
--- -------------------------------------      
31 Наличие аварийных звуковых и визуальных сигналов на посту управления кабины ГОСТ Р 51631-2008, пункт 5.4.4.3      
<*> Результат проверки требования: 1 - требование выполняется; 2 - требование не выполняется; 3 - требование не применимо.

Таблица 13

Перечень установленных требований к лифту, подлежащих контролю при полном техническом освидетельствовании лифта, и результаты проверки этих требований
(указываются требования согласно приложению Ж таблицы Ж.5 ГОСТ Р 53782)

Специальные требования безопасности, контролируемые при проведении технического освидетельствования лифта, обеспечивающего транспортирование пожарных во время пожара Обозначение нормативного документа с указанием приложения/пункта/подпункта, устанавливающего требования Результат проверки требования <*>
1 2 3
1 Соответствие грузоподъемности лифта установленным требованиям ГОСТ Р 52382-2010, пункт 5.2.1      
2 Соответствие размера кабины лифта, в котором предусматривается возможность транспортирования спасаемых людей на носилках, установленным требованиям ГОСТ Р 52382-2010, пункт 5.2.3      
---        
10 Наличие в кабине лифта средств для подключения к системе двусторонней переговорной связи и обеспечение связи в режиме "Перевозка пожарных подразделений" между диспетчерским пунктом или центральным пультом управления системы противопожарной защиты и кабиной лифта, а также с основным посадочным этажом ГОСТ Р 52382-2010, пункт 5.7.1      
<*> Результат проверки требования: 1 - требование выполняется; 2 - требование не выполняется; 3 - требование не применимо.

Проверки, испытания, измерения провел:

Специалист      
  (подпись, штамп)   (Ф.И.О)

Б.2.2 Форма протокола проверок, испытаний и измерений при проведении полного технического освидетельствования лифта с гидравлическим приводом (сертифицированного по ГОСТ Р 53780) оценка соответствия проводится по ГОСТ Р 53782

УТВЕРЖДАЮ
   
  Руководитель Испытательной лаборатории/лицо,
  уполномоченное на утверждение протокола,
  согласно ГОСТ Р 58973, пункт 5.18
   
  (должность, подпись, Ф.И.О., дата)
   
  М.П.

Протокол N __________
проверок, испытаний и измерений при проведении полного технического освидетельствования лифта с гидравлическим приводом

Наименование испытательной лаборатории (центра):      
Адрес испытательной лаборатории (центра):      
Регистрационный номер аттестата аккредитации:      
Специалист, проводивший проверки, испытания и измерения:    
Заказчик:      
Специализированная организация:      
Адрес установки лифта (место осуществления лабораторной деятельности):    
Контактные данные заказчика (адрес, телефон):      
Юридический адрес:   Фактический адрес:  
ОГРН ____________________________; ИНН/КПП _______________________________.    
Идентификационный номер лифта (рег., зав.):      
Сведения о лифте:      
назначение _________________; наименование изготовителя __________________; номинальная грузоподъемность _______ кг; номинальная скорость ________ м/с; количество остановок _________
Дата проведения проверок, испытаний и измерений:      
Температура воздуха _________ °C      
Относительная влажность воздуха _______%      
Атмосферное давление ____________ кПа или мм рт. ст.      

Национальный стандарт, содержащий методы проверок, испытаний и измерений: ГОСТ Р 53782-2010 "Лифты. Правила и методы оценки соответствия лифтов при вводе в эксплуатацию"

Таблицы оформляются так же, как указано для электрического лифта (Б.2.1 настоящего стандарта)

Таблица 4

Перечень установленных требований к лифту, подлежащих контролю при полном техническом освидетельствовании лифта с гидравлическим приводом, и результаты проверки этих требований
(указываются требования согласно приложению Ж таблицы Ж.2 ГОСТ Р 53782-2010)

Общие требования безопасности, контролируемые при проведении технического освидетельствования лифта с гидравлическим приводом Обозначение нормативного документа с указанием приложения/пункта/подпункта, устанавливающего требования Результат проверки требования <*>
1 2 3
1 Соответствие точности автоматической остановки кабины лифта, допускающего транспортировку людей, установленным требованиям ГОСТ Р 53780-2010, пункт 4.7      
2 Расположение кабины и гидроцилиндров лифта в одной шахте ГОСТ Р 53780-2010, подраздел 6.1;
проектная документация по установке лифта
     
3 Соответствие сплошного ограждения шахты установленным требованиям (для полностью огражденной шахты) ГОСТ Р 53780-2010, пункт 5.2.3;
проектная документация по установке лифта
     
4 Соответствие сплошного ограждения шахты установленным требованиям (для частично огражденной шахты) ГОСТ Р 53780-2010, пункт 5.2.4;
проектная документация по установке лифта
     
---- -----------------------------      
224 Остановка привода и удержание его в состоянии остановки при срабатывании концевого выключателя ГОСТ Р 53780-2010, подпункт 6.9.4.2      
225 Автоматическое замыкание концевого выключателя при покидании кабины зоны его срабатывания ГОСТ Р 53780-2010, подпункт 6.9.4.2      
<*> Результат проверки требования: 1 - требование выполняется; 2 - требование не выполняется; 3 - требование не применимо.

Таблица 5

Данные испытаний

Измеренный параметр Единица измерения Величина Примечание
1 Величина среднего ускорения (замедления) при посадке кабины на буфер при проведении проверки функционирования буфера согласно установленным требованиям приложения В, пункт В.3.3, ГОСТ Р 53782-2010 м/с2    
2 Величина среднего ускорения (замедления) кабины лифта при срабатывании разрывного клапана гидравлического лифта при испытании лифта согласно установленным требованиям приложения В, пункт В.3.4, ГОСТ Р 53782-2010 м/с2    
3 Величина скорости движения кабины в момент срабатывания разрывного клапана согласно установленным требованиям приложения В, пункт В.3.4, ГОСТ Р 53782-2010 м/с    
4 Величина рабочей скорости кабины при движении вверх м/с    
5 Величина рабочей скорости кабины при движении вниз м/с    
6 Величина скорости срабатывания ограничителя скорости кабины м/с    
7 Величина освещенности кабины на аппаратах управления лк    
8 Величина освещенности кабины на уровне пола лк    
9 Внутренние размеры купе кабины ширина мм    
глубина мм    
высота мм    

Таблица 6

Результаты проверки функционирования устройств безопасности лифта

Наименование проведенной проверки функционирования устройства безопасности лифта Обозначение нормативного документа с указанием приложения/пункта/подпункта, устанавливающего требования Результат проверки функционирования
1 Проверка функционирования ограничителя скорости кабины ГОСТ Р 53782-2010, приложение В, пункт В.3.1 1 Ограничитель скорости приводит в действие ловители.
2 Скорость срабатывания ограничителя скорости находится в пределах, установленных ГОСТ Р 53780-2010, подпункт 5.4.7.1
2 Проверка функционирования ловителей кабины ГОСТ Р 53782-2010, приложение В, пункт В.3.2 1 Ловители останавливают и удерживают на направляющих движущуюся вниз кабину.
2 Ловители автоматически возвращаются в исходное положение после перемещения кабины.
3 Повреждения и остаточная деформация ловителей после проверки функционирования отсутствуют
3 Проверка функционирования буфера кабины ГОСТ Р 53782-2010, приложение В, пункт В.3.3 1 Буфер ограничивает перемещение кабины вниз.
2 Среднее ускорение кабины при посадке на буфер не превышает величину, установленную ГОСТ Р 53780-2010, подпункты 5.4.8.3.2, 5.4.8.4.2.
3 Повреждения и остаточная деформация буфера после проверки функционирования отсутствуют
4 Проверка функционирования разрывного клапана лифта с гидравлическим приводом ГОСТ Р 53782-2010, приложение В, пункт В.3.4 1 Разрывной клапан останавливает и удерживает кабину в неподвижном состоянии.
2 Срабатывание разрывного клапана происходит не позже момента увеличения скорости движения кабины на величину, на 0,3 м/с превышающую номинальную скорость лифта.
3 Среднее ускорение кабины при ее остановке не превышает 9,81 м/с2

Таблица 7

Результаты испытаний лифта

Наименование проведенного испытания лифта Обозначение нормативного документа с указанием приложения/пункта/подпункта, устанавливающего требования Результат испытания
1 Испытание герметичности гидроцилиндра и трубопровода лифта с гидравлическим приводом ГОСТ Р 53782-2010, приложение В, пункт В.4.4 Течь масла из гидроцилиндра и трубопровода после проведения испытания отсутствует
2 Испытание прочности кабины, тяговых элементов, подвески и (или) опоры кабины, элементов их крепления ГОСТ Р 53782-2010, приложение В, пункт В.4.6.2 Повреждения и остаточная деформация металлоконструкций и несущих элементов кабины, тяговых элементов, деталей подвески (опоры) кабины, противовеса (уравновешивающего устройства кабины) после проведения испытания отсутствуют

Таблицы 8 - 13 оформляются так же, как и для электрического лифта согласно Б.2.1 настоящего стандарта.

Проверки, испытания, измерения провел:

Специалист      
  (подпись, штамп)   (Ф.И.О)

Б.2.3 По оформлению протокола проверок, испытаний и измерений при проведении полного технического освидетельствования лифта для транспортирования грузов с электрическим приводом (сертифицированного по ГОСТ Р 56943) оценка соответствия проводится по ГОСТ Р 53782

Протокол оформляется, как указано в Б.2.1, за исключением таблиц 4, 6, 8.

Таблица 4

Перечень установленных общих требований к лифту, подлежащих контролю при проведении полного технического освидетельствования лифта для транспортирования грузов с электрическим приводом, и результаты проверки этих требований

Общие требования безопасности, контролируемые при проведении технического освидетельствования лифта для транспортирования грузов с электрическим приводом Обозначение нормативного документа с указанием приложения/пункта/подпункта, устанавливающего требования Результат проверки требования <*>
1 2 3
1 Соответствие точности автоматической остановки кабины лифта установленным требованиям ГОСТ Р 56943-2016, пункт 4.7      
2 Расположение кабины и противовеса лифта в одной шахте ГОСТ Р 56943-2016, пункт 5.2.2      
3 Соответствие сплошного ограждения шахты установленным требованиям (для полностью огражденной шахты) ГОСТ Р 56943-2016, пункт 5.2.3; проектная документация по установке лифта      
4 Соответствие сплошного ограждения шахты установленным требованиям (для частично огражденной шахты) ГОСТ Р 56943-2016, пункт 5.2.4; проектная документация по установке лифта      
-- ----------------------------      
204 Контакты концевого выключателя разомкнуты при нахождении кабины (противовеса) на сжатых буферах ГОСТ Р 56943-2016, подпункт 5.5.4.8      
205 Отсутствие возможности автоматического возвращения в режим "Нормальная работа" после срабатывания концевого выключателя ГОСТ Р 56943-2016, подпункт 5.5.4.8      
<*> Результат проверки требования: 1 - требование выполняется; 2 - требование не выполняется; 3 - требование не применимо.

Общие требования безопасности, контролируемые при проведении технического освидетельствования лифта для транспортирования грузов с электрическим приводом, указанные в ГОСТ Р 53782-2010, приложение Ж, таблица Ж.1, строки с 1 по 229, не применимы.

Таблица 4 изменяется в соответствии с ГОСТ Р 56943, в протоколе необходимо указать о неприменении приложения Ж ГОСТ Р 53782-2010 для лифта, сертифицированного по ГОСТ Р 56943.

Таблица 6

Результаты проверки функционирования устройств безопасности лифта

Наименование проведенной проверки функционирования устройства безопасности лифта Обозначение нормативного документа с указанием приложения/пункта/подпункта, устанавливающего требования Результат проверки функционирования
1 Проверка функционирования ограничителя скорости кабины ГОСТ Р 53782-2010, приложение В, пункт В.3.1 1 Ограничитель скорости приводит в действие ловители.
2 Скорость срабатывания ограничителя скорости находится в пределах, установленных ГОСТ Р 56943-2016, подпункт 5.4.7.1
2 Проверка функционирования ограничителя скорости противовеса ГОСТ Р 53782-2010, приложение В, пункт В.3.1 1 Ограничитель скорости приводит в действие ловители.
2 Скорость срабатывания ограничителя скорости находится в пределах, установленных ГОСТ Р 56943-2016, подпункт 5.4.7.2
3 Проверка функционирования ловителей кабины ГОСТ Р 53782-2010, приложение В, пункт В.3.2 1 Ловители останавливают и удерживают на направляющих движущуюся вниз кабину.
2 Ловители автоматически возвращаются в исходное положение после перемещения кабины.
3 Повреждения и остаточная деформация ловителей после проверки функционирования отсутствуют
4 Проверка функционирования ловителей противовеса ГОСТ Р 53782-2010, приложение В, пункт В.3.2 1 Ловители останавливают и удерживают на направляющих движущийся вниз противовес.
2 Ловители автоматически возвращаются в исходное положение после перемещения противовеса.
3 Повреждения и остаточная деформация ловителей после проверки функционирования отсутствуют
5 Проверка функционирования буфера кабины ГОСТ Р 53782-2010, приложение В, пункт В.3.3 1 Буфер ограничивает перемещение кабины вниз.
2 Среднее ускорение кабины при посадке на буфер не превышает величину, установленную ГОСТ Р 56943-2016, подпункт 5.4.8.6.
3 Повреждения и остаточная деформация буфера после проверки функционирования отсутствуют
6 Проверка функционирования буфера противовеса ГОСТ Р 53782-2010, приложение В, пункт В.3.3 1 Буфер ограничивает перемещение противовеса вниз.
2 Повреждения и остаточная деформация буфера после проверки функционирования отсутствуют

В таблице 6, в столбце "Результат проверки функционирования" следует указывать ГОСТ Р 56943.

Таблица 8

Результаты проверки соответствия электрооборудования лифта требованиям нормативной документации при визуальном контроле

Наименование составных элементов электрооборудования лифта Обозначение нормативного документа с указанием приложения/пункта/подпункта, устанавливающего требования ГОСТ Р 56943, ГОСТ Р 53782 Результат визуального контроля
1 Аппараты защиты ГОСТ Р 56943-2016, подпункт 5.5.1.16
ГОСТ Р 53782-2010, приложение В, пункт В.4.5
 
2 Электропроводка ГОСТ Р 56943-2016, подпункты 5.5.1.1, 5.5.1.2, 5.5.1.4, 5.5.1.5, 5.5.1.6, 5.5.1.9, 5.5.1.10
ГОСТ Р 53782-2010, приложение В, пункт В.4.5
 
3 Электрооборудование ГОСТ Р 56943-2016, подпункты 5.5.1.1 - 5.5.1.13, 5.5.1.15
ГОСТ Р 53782-2010, приложение В, пункт В.4.5
 
4 Освещение ГОСТ Р 56943-2016, подпункты 5.5.6.1 - 5.5.6.4, 5.5.6.6 - 5.5.6.15
ГОСТ Р 53782-2010, приложение В, пункт В.4.5
 
5 Заземление (зануление) ГОСТ Р 56943-2016, подпункты 5.5.5.7, 5.5.5.8, 5.5.1.13, 5.5.1.14
ГОСТ Р 53782-2010, приложение В, пункт В.4.5
 
6 Маркировка элементов электрооборудования лифта ГОСТ Р 56943, подпункты 5.5.1.15, 5.5.5.2, 5.5.5.3  

В таблице 8, в столбце "Нормативная документация и перечень пунктов, устанавливающих требования" следует указывать ГОСТ Р 56943.

Б.2.4 При оформлении протокола проверок, испытаний и измерений при проведении полного технического освидетельствования лифта для транспортирования грузов с гидравлическим приводом (сертифицированного по ГОСТ Р 56943) оценка соответствия проводится по ГОСТ Р 53782

Протокол оформляется, как указано в Б.2.2, за исключением таблиц 4, 6, 8.

Таблица 4

Перечень установленных требований к лифту, подлежащих контролю при полном техническом освидетельствовании лифта для транспортирования грузов с гидравлическим приводом, и результаты проверки этих требований

Общие требования безопасности, контролируемые при проведении технического освидетельствования лифта для транспортирования грузов с гидравлическим приводом Обозначение нормативного документа с указанием приложения/пункта/подпункта, устанавливающего требования Результат проверки требования <*>
     
1 Соответствие точности автоматической остановки кабины лифта установленным требованиям ГОСТ Р 56943-2016, пункт 4.7      
2 Расположение кабины и гидроцилиндров лифта в одной шахте ГОСТ Р 56943-2016, подраздел 6.1; проектная документация по установке лифта      
3 Наличие контроля концевым выключателем положения плунжера, соответствующего верхнему пределу перемещения кабины, в том числе в случае нахождения плунжера на упоре ГОСТ Р 56943-2016, подпункт 6.9.4.1      
4 Остановка привода и удержание его в состоянии остановки при срабатывании концевого выключателя ГОСТ Р 56943-2016, подпункт 6.9.4.2      
5 Автоматическое замыкание концевого выключателя при покидании кабины зоны его срабатывания ГОСТ Р 56943-2016, подпункт 6.9.4.2      
<*> Результат проверки требования: 1 - требование выполняется; 2 - требование не выполняется; 3 - требование не применимо.

Общие требования безопасности, контролируемые при проведении технического освидетельствования лифта для транспортирования грузов с гидравлическим приводом, указанные в ГОСТ Р 53782-2010, приложение Ж таблицы Ж.1, строки с 1 по 229, не применимы.

Таблица 4 изменяется в соответствии с ГОСТ Р 56943, в протоколе необходимо указать о неприменении приложения Ж ГОСТ Р 53782-2010 для лифта, сертифицированного по ГОСТ Р 56943.

Таблица 6

Результаты проверки функционирования устройств безопасности лифта

Наименование проведенной проверки функционирования устройства безопасности лифта Обозначение нормативного документа с указанием приложения/пункта/подпункта, устанавливающего требования Результат проверки функционирования
1 Проверка функционирования ограничителя скорости кабины ГОСТ Р 53782-2010, приложение В, пункт В.3.1 1 Ограничитель скорости приводит в действие ловители.
2 Скорость срабатывания ограничителя скорости находится в пределах, установленных ГОСТ Р 56943-2016, подпункт 5.4.7.1
2 Проверка функционирования ловителей кабины ГОСТ Р 53782-2010, приложение В, пункт В.3.2 1 Ловители останавливают и удерживают на направляющих движущуюся вниз кабину.
2 Ловители автоматически возвращаются в исходное положение после перемещения кабины.
3 Повреждения и остаточная деформация ловителей после проверки функционирования отсутствуют
3 Проверка функционирования буфера кабины ГОСТ Р 53782-2010, приложение В, пункт В.3.3 1 Буфер ограничивает перемещение кабины вниз.
2 Среднее ускорение кабины при посадке на буфер не превышает величину, установленную ГОСТ Р 56943-2016, подпункт 5.4.8.6.
3 Повреждения и остаточная деформация буфера после проверки функционирования отсутствуют
4 Проверка функционирования разрывного клапана лифта с гидравлическим приводом ГОСТ Р 53782-2010, приложение В, пункт В.3.4 1 Разрывной клапан останавливает и удерживает кабину в неподвижном состоянии.
2 Срабатывание разрывного клапана происходит не позже момента увеличения скорости движения кабины на величину, на 0,3 м/с превышающую номинальную скорость лифта.
3 Среднее ускорение кабины при ее остановке не превышает 9,81 м/с2

Изменения в таблице 6, в столбце "Результат проверки функционирования" следует указывать ГОСТ Р 56943.

Таблица 8

Результаты проверки соответствия электрооборудования лифта требованиям нормативной документации при визуальном контроле

Наименование составных элементов электрооборудования лифта Обозначение нормативного документа с указанием приложения/пункта/подпункта, устанавливающего требования ГОСТ Р 56943, ГОСТ Р 53782 Результат визуального контроля
1 Аппараты защиты ГОСТ Р 56943-2016, подпункт 5.5.1.16
ГОСТ Р 53782-2010, приложение В, пункт В.4.5
 
2 Электропроводка ГОСТ Р 56943-2016, подпункты 5.5.1.1, 5.5.1.2, 5.5.1.4, 5.5.1.5, 5.5.1.6, 5.5.1.9, 5.5.1.10
ГОСТ Р 53782-2010, приложение В, пункт В.4.5
 
3 Электрооборудование ГОСТ Р 56943-2016, подпункты 5.5.1.1 - 5.5.1.13, 5.5.1.15
ГОСТ Р 53782-2010, приложение В, пункт В.4.5
 
4 Освещение ГОСТ Р 56943-2016, подпункты 5.5.6.1 - 5.5.6.4, 5.5.6.6 - 5.5.6.15
ГОСТ Р 53782-2010, приложение В, пункт В.4.5
 
5 Заземление (зануление) ГОСТ Р 56943-2016, подпункты 5.5.5.7, 5.5.5.8, 5.5.1.13, 5.5.1.14
ГОСТ Р 53782-2010, приложение В, пункт В.4.5
 
6 Маркировка элементов электрооборудования лифта ГОСТ Р 56943-2016, подпункты 5.5.1.15, 5.5.5.2, 5.5.5.3  

Изменения в таблице 8, в столбце "Нормативная документация и перечень пунктов, устанавливающих требования" следует указывать ГОСТ Р 56943.

Б.3 Оформление Актов

Согласно ГОСТ 34582 или ГОСТ Р 53782 (в зависимости от того, по какому стандарту проводится оценка соответствия лифта при полном техническом освидетельствовании) оформляется Акт технического освидетельствования или Акт выявленных несоответствий лифта.

Б.3.1 Форма Акта технического освидетельствования лифта установлена приложением Б ГОСТ 34582-2019 или приложением А ГОСТ Р 53782-2010.

Б.3.2 Форма Акта выявленных несоответствий лифта установлена приложением Е ГОСТ 34582-2019 или приложением Б ГОСТ Р 53782-2010.

Б.3.3 Образец заполнения Акта выявленных несоответствий лифта приведен в настоящем стандарте.

Акт
выявленных несоответствий лифта

"xx" xxx xxx г.

Мною, специалистом Ивановым И.И. испытательной лаборатории (центра) ООО "XXXXX", проведены проверки, испытания и измерения лифта по ГОСТ Р 53782-2010.

Идентификационный номер лифта (рег., зав.) xx-xxxx

Адрес установки лифта: г. Xxxx, ул. Xxxxxx, д. xx_к.(с.)_, п. _.

При проведении проверок, испытаний и измерений лифта выявлены следующие невыполненные требования, установленные взаимосвязанными с ТР ТС 011/2011 стандартами к лифту и к комплектности технической документации, контролируемые при проведении технического освидетельствования, дефекты, неисправности, несоответствия.

Таблица 1

Отрицательные результаты проверки функционирования устройств безопасности лифта и отрицательные результаты испытаний лифта, дефекты, неисправности, несоответствия, создающие недопустимый уровень риска при эксплуатации лифта, в соответствии с приложением Н ГОСТ Р 53782 Обозначение нормативного документа с указанием приложения/пункта/подпункта
2.1 Отсутствует паспорт лифта ТР ТС 011/2011 статья 3, пункт 3
2.14 Отсутствует проектная документация на установку лифта ТР ТС 011/2011 статья 6, пункт 3.3
3.6 В сертификате соответствия на лифт отсутствуют сведения о фактически установленном на лифте буфере кабины (XXX) ТР ТС 011/2011 статья 6, пункт 2.12
3.7 В сертификате соответствия на лифт отсутствуют сведения о фактически установленном на лифте буфере противовеса (XXX) ТР ТС 011/2011 статья 6, пункт 2.12
4.216 Не работает устройство, контролирующее перегрузку кабины и предотвращающее движение кабины при размещении в ней груза массой, превышающей номинальную грузоподъемность лифта на 10%, но не менее чем на 75 кг ГОСТ Р 53780-2010, подпункт 5.5.3.15
4.225 Срабатывание концевого выключателя происходит при переходе кабиной лифта уровня крайней нижней этажной площадки после соприкосновения кабины с ее буферами ГОСТ Р 53780-2010, подпункт 5.5.4.8, а)
6.3 Ловители не останавливают движущуюся вниз кабину ГОСТ Р 53782-2010, приложение В, пункт В.3.2
7.1 Тормоз не останавливает привод лифта при проведении испытания ГОСТ Р 53782-2010, приложение В, пункт В.4.1, приложение В, пункт В.4.6.1
 
Отметка об устранении дефектов, неисправностей, несоответствий <**>
         
  (дата проверки)   (подпись, штамп)   (ФИО)    
В электронном документе текст соответствует официальному источнику.
<*> Заполняется в формате: номер таблицы протокола испытаний номер пункта данной таблицы протокола испытаний.
<**> Заполняет специалист испытательной лаборатории (центра), проводивший проверку устранения дефектов, неисправностей, несоответствий.

Таблица 2

Выявленные дефекты, неисправности, несоответствия более низкого уровня риска Обозначение нормативного документа с указанием приложения/пункта/подпункта
1 Точность автоматической остановки на 3-м этаже, при движении кабины вниз составляет 48 мм ГОСТ Р 53780-2010, пункт 4.7
2 Отсутствует лестница для доступа в приямок ГОСТ Р 53780-2010, подпункт 5.2.11.3
3 Освещенность шахты лифта на уровне 1 м от крыши кабины составляет 42 лк ГОСТ Р 53780-2010, подпункт 5.5.6.6
4 Зазор между отводкой привода дверей и порогом двери шахты 4-го этажа составляет 2,0 мм Инструкция по монтажу, рисунок 8
5 Не окрашены стены машинного помещения Проектная документация, раздел 3
6 Не работает кнопка приказа 6-го этажа (в кабине лифта) ГОСТ Р 53782-2010, приложение В пункт В.2.4.1
 
 

Рекомендуется выполнить корректирующие мероприятия по устранению дефектов, неисправностей, несоответствий, указанных в таблице 2 настоящего акта, до принятия декларации о соответствии.

Специалист испытательной лаборатории (центра)      
  (подпись, штамп)   (Ф.И.О)
Настоящий акт получил:
Представитель монтажной организации
     
  (подпись)   (Ф.И.О)

Б.4 Оформление результатов оценки соответствия в паспорте лифта

При положительных результатах оценки соответствия в паспорте лифта делается запись, форма которой приведена в настоящем стандарте.

Б.4.1 Рекомендуемая форма записи в паспорте лифта при проведении полного технического освидетельствования по ГОСТ Р 53782

Дата Результаты технического освидетельствования и оценки соответствия лифта Срок следующего освидетельствования
__.________.20__ Проведено полное техническое освидетельствование лифта по ГОСТ Р 53782. Результаты проверок, испытаний и измерений положительные. См. Акт от __________

Подпись, Ф.И.О., штамп специалиста
___________ 20__
(месяц)

Б.4.2 Рекомендуемая форма записи в паспорте лифта при проведении полного технического освидетельствования по ГОСТ 34582

Дата Результаты технического освидетельствования и оценки соответствия лифта Срок следующего освидетельствования
__.________.20__ Проведено полное техническое освидетельствование лифта по ГОСТ 34582. Результаты проверок, испытаний и измерений положительные. См. Акт от __________

Подпись, Ф.И.О., штамп специалиста
___________ 20__
(месяц)

БИБЛИОГРАФИЯ

[1] Федеральный закон от 03.07.2016 N 238-ФЗ "О независимой оценке квалификации"
[2] Технический регламент Таможенного союза ТР ТС 011/2011 Безопасность лифтов